公布日:2024.04.16
申請日:2024.03.11
分類號:C02F1/66(2023.01)I;C02F1/76(2023.01)I
摘要
本發明公開了一種通用型實驗室污水處理裝置及其污水處理方法,其特點是該污水處理裝置由緩沖槽、污水泵、調節槽和降解消毒槽組成,將實驗室污水收集至緩沖槽內,且由污水泵抽入高位設置的調節槽內進行酸堿中和處理,經酸堿中和的污水自槽底自動閥門流入降解消毒槽進行消殺和降解處理,使實驗室污水達標排放,所述緩沖槽上設有進水閥和液位檢測儀;所述調節槽為設有攪拌機、pH自控儀的高位槽,其頂部設有酸罐和堿罐組成的酸堿中和系統;所述降解消毒槽設有攪拌器和溶藥罐。本發明與現有技術相比具有設備體積小,操作簡單,可隨時啟停,適用于各種類型的實驗室污水的中和、降解、消毒處理,通用性強,具有廣泛的運用前景和使用價值。

權利要求書
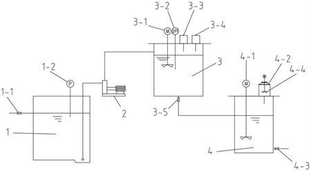
1.一種通用型實驗室污水處理裝置,其特征在于,該污水處理裝置由緩沖槽(1)、污水泵(2)、調節槽(3)和降解消毒槽(4)組成,實驗室污水收集至緩沖槽(1)內,且由污水泵(2)抽入高位設置的調節槽(3)內進行酸堿中和處理,經酸堿中和的污水自槽底自動閥門(3-5)流入降解消毒槽(4)進行消殺和降解處理,使實驗室污水達標排放,所述緩沖槽(1)上設有進水閥(1-1)和液位檢測儀(1-2);所述污水泵(2)設置在緩沖槽(1)與調節槽(3)連通的管路上;所述調節槽(3)為設有攪拌機(3-1)、pH自控儀(3-2)的高位槽,其頂部設有酸罐(3-3)和堿罐(3-4)組成的酸堿中和系統,槽底設有自動閥門(3-5)的管路與降解消毒槽(4)連通;所述降解消毒槽(4)設有攪拌器(4-1)和溶藥罐(4-2);所述溶藥罐(4-2)設置在降解消毒槽(4)的上方,且溶藥罐(4-2)內設有溶藥攪拌機(4-4)。
2.一種權利要求1所述通用型實驗室污水處理裝置的污水處理方法,其特征在于,該污水處理方法具體包括以下步驟:1)實驗室產生的污水被收集至緩沖槽(1)內,到達設定的水位后被污水泵(2)抽入高位設置的調節槽(3);2)pH自控儀(3-2)根據監測pH值自動控制酸罐(3-3)或堿罐(3-4)的投加量,將調節槽(3)中的實驗室污水pH調節至4.0~9.0;3)當持續10min污水的pH浮動值小于0.1,自動閥門(3-5)開啟,經酸堿中和后的污水流入降解消毒槽(4);4)向溶藥罐(4-2)內投加固體的次氯酸鈉,其投加量為2~400g每立方米污水,加入適量自來水后啟動溶藥罐(4-2)的溶藥攪拌機(4-4);5)待次氯酸鈉完全溶解后,打開溶藥罐(4-2)出口連接管閥門,次氯酸鈉母液流入降解消毒槽(4),然后啟動攪拌器(4-1)進行消殺和降解處理,使降解消毒槽(4)內污水的COD降至35mg/L,其細菌殺滅率為99.9%,達到排放標準后由出水閥(4-3)排出污水處理裝置。
3.根據權利要求2所述通用型實驗室污水處理裝的污水處理方法,其特征在于,所述消殺和降解處理的時間大于2小時。
發明內容
本發明的目的是針對現有技術的不足而提供的一種通用型實驗室污水處理裝置及其處理方法,采用調節槽和降解消毒槽組成的一體化通用型污水處理系統,將實驗室污水收集至緩沖槽內,到達設定的水位后由污水泵抽入高位設置的調節槽內進行酸堿中和處理,經酸堿中和的污水自槽底自動閥門流入降解消毒槽進行消殺和降解處理,使實驗室污水達標排放,該裝置結構簡單,體積小,高效、環保、易操作,實用性高,能適應多種不同類型的污水,不僅可以降低實驗室的運營成本,還可以提高實驗室的工作效率,更好地保護環境和人類健康,具有廣泛的運用前景和使用價值。
實現本發明目的的具體技術方案是:一種通用型實驗室污水處理裝置,其特點是該污水處理裝置由緩沖槽、污水泵、調節槽和降解消毒槽組成,將實驗室污水收集至緩沖槽內,到達設定的水位后由污水泵抽入高位設置的調節槽內進行酸堿中和處理,經酸堿中和的污水自槽底自動閥門流入降解消毒槽進行消殺和降解處理,使實驗室污水達標排放,所述緩沖槽上設有進水閥和液位檢測儀;所述污水泵設置在緩沖槽與調節槽連通的管路上;所述調節槽為設有攪拌機、pH自控儀的高位槽,其頂部設有酸罐和堿罐組成的酸堿中和系統,槽底設有自動閥門的管路與降解消毒槽連通;所述降解消毒槽設有攪拌器和溶藥罐;所述溶藥罐設置在降解消毒槽的上方,且溶藥罐內設有溶藥攪拌機。
一種通用型實驗室污水處理裝置的污水處理方法,其特點是該污水處理方法具體包括以下步驟:1)實驗室產生的污水被收集至緩沖槽內,到達設定的水位后被污水泵抽入高位設置的調節槽(3);2)pH自控儀根據監測pH值自動控制酸罐或堿罐的投加量,將調節槽中的實驗室污水pH調節至4.0~9.0;3)當持續10min污水的pH浮動值小于0.1,自動閥門開啟,經酸堿中和后的污水流入降解消毒槽;4)向溶藥罐內投加固體的次氯酸鈉,其投加量為2~400g每立方米污水,加入適量自來水后啟動溶藥罐的溶藥攪拌機;5)待次氯酸鈉完全溶解后,打開溶藥罐出口連接管閥門,次氯酸鈉母液流入降解消毒槽,然后啟動攪拌器進行消殺和降解處理,所述消殺和降解處理的時間大于2小時,使降解消毒槽內污水的COD降至35mg/L,其細菌殺滅率為99.9%,達到排放標準后由出水閥排出污水處理裝置。
本發明與現有技術相比具有高效、環保、易操作的特點,同時還能適應多種不同類型的污水,這樣不僅可以降低實驗室的運營成本,還可以提高實驗室的工作效率,同時也能更好地保護環境和人類健康。裝置結構簡單,設備體積小,操作簡單,可隨時啟停,可適用于各種類型的實驗室污水的中和、降解、消毒處理,通用性強,具有廣泛的運用前景和使用價值。
(發明人:朱自瀚;韓振波;王蕊;顧超超;薛凱元;陸軍;鄭曉宇)






