公布日:2023.09.29
申請日:2023.05.09
分類號:C02F3/30(2023.01)I;C02F101/16(2006.01)N
摘要
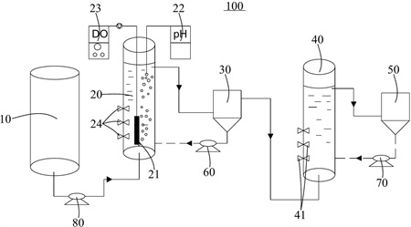
本發明公開連續式短程硝化-厭氧氨氧化處理高氨氮廢水的系統,涉及污水處理技術領域,所述連續式短程硝化-厭氧氨氧化處理高氨氮廢水的系統包括依次連通的進水水箱、短程硝化反應器、第一沉淀池、厭氧氨氧化反應器和第二沉淀池,所述第一沉淀池底部的污泥通過第一回流泵回流至所述短程硝化反應器的底部,所述第二沉淀池底部的污泥通過第二回流泵回流至所述厭氧氨氧化反應器的底部,所述短程硝化反應器的內部設有曝氣裝置。該系統節省了供氧量、碳源以及減少占地面積。

權利要求書
1.一種連續式短程硝化-厭氧氨氧化處理高氨氮廢水的系統,其特征在于,所述連續式短程硝化-厭氧氨氧化處理高氨氮廢水的系統包括依次連通的進水水箱、短程硝化反應器、第一沉淀池、厭氧氨氧化反應器和第二沉淀池,所述第一沉淀池底部的污泥通過第一回流泵回流至所述短程硝化反應器的底部,所述第二沉淀池底部的污泥通過第二回流泵回流至所述厭氧氨氧化反應器的底部,所述短程硝化反應器的內部設有曝氣裝置。
2.如權利要求1所述的連續式短程硝化-厭氧氨氧化處理高氨氮廢水的系統,其特征在于,所述進水水箱的底部與所述短程硝化反應器的底部之間通過蠕動泵實現連通。
3.如權利要求1所述的連續式短程硝化-厭氧氨氧化處理高氨氮廢水的系統,其特征在于,所述短程硝化反應器設有pH計和溶解氧測定儀。
4.如權利要求1所述的連續式短程硝化-厭氧氨氧化處理高氨氮廢水的系統,其特征在于,所述短程硝化反應器的外側沿著高度方向設有多個間隔的第一取樣孔,每一所述第一取樣孔設有第一閥門,所述厭氧氨氧化反應器的外側沿高度方向設有多個間隔的第二取樣孔,每一所述第二取樣孔設有第二閥門。
5.如權利要求1所述的連續式短程硝化-厭氧氨氧化處理高氨氮廢水的系統,其特征在于,所述短程硝化反應器的頂部和所述厭氧氨氧化反應器的頂部均設有蓋子。
6.一種連續式短程硝化-厭氧氨氧化處理高氨氮廢水的方法,其特征在于,包括:S1,短程硝化反應器接種來自污水廠的短程硝化污泥,短程硝化反應器的污泥濃度為4000~5000mg/L,通過曝氣裝置實現微氧曝氣,溶解氧控制在0.4~1mg/L,污泥停留時間為25~30d,水力停留時間為11-12h;S2,進水水箱中NH4+-N濃度為300~350mg/L、COD濃度為300mg/L的高氨氮廢水進入短程硝化反應器后,通過連續曝氣,當出水中NO2--N的積累率達50%以上,且穩定運行兩周以上時,則短程硝化反應器啟動成功;S3,厭氧氨氧化反應器接種厭氧氨氧化顆粒污泥與污水廠厭氧池污泥的混合污泥,污泥濃度在5000mg/L,水力停留時間11-12h,厭氧氨氧化反應器內隔絕空氣;S4,短程硝化啟動后,第一沉淀池的亞硝酸鹽作為厭氧氨氧化亞硝酸鹽來源,若NO2--N去除量與NH4+-N去除量的比值在1.32、NO3--N生成量NH4+-N去除量的比值在0.26,且穩定運行兩周以上,則厭氧氨氧化反應器啟動成功;S5,短程硝化反應器和厭氧氨氧化反應器啟動成功后進入穩定運行,進水水箱中將原水流入短程硝化反應器,進水水箱加入0.7g/L的NaHCO3用于調節pH以及提供無機碳源,第一沉淀池的污泥通過第一回流泵回流至所述短程硝化反應器,控制短程硝化反應器中進水NH4+-N為300~350mg/L,短程硝化反應器中溶解氧控制在0.4~1mg/L,污泥停留時間為25~30d,水力停留時間為11~12h,短程硝化反應器出水中亞硝酸鹽積累率為50%以上,將出水排出至第一沉淀池;S6,第一沉淀池的廢水連續流進厭氧氨氧化反應器,厭氧氨氧化水力停留時間為11-12h,不設主動排泥,完成脫氮處理。
發明內容
本發明的主要目的是提供一種連續式短程硝化-厭氧氨氧化處理高氨氮廢水的系統,旨在提供一種節省了供氧量、碳源以及減少占地面積的連續式短程硝化-厭氧氨氧化處理高氨氮廢水的系統。
為實現上述目的,本發明提出的連續式短程硝化-厭氧氨氧化處理高氨氮廢水的系統,包括依次連通的進水水箱、短程硝化反應器、第一沉淀池、厭氧氨氧化反應器和第二沉淀池,所述第一沉淀池底部的污泥通過第一回流泵回流至所述短程硝化反應器的底部,所述第二沉淀池底部的污泥通過第二回流泵回流至所述厭氧氨氧化反應器的底部,所述短程硝化反應器的內部設有曝氣裝置。
可選地,所述進水水箱的底部與所述短程硝化反應器的底部之間通過蠕動泵實現連通。
可選地,所述短程硝化反應器設有pH計和溶解氧測定儀。
可選地,所述短程硝化反應器的外側沿著高度方向設有多個間隔的第一取樣孔,每一所述第一取樣孔設有第一閥門,所述厭氧氨氧化反應器的外側沿高度方向設有多個間隔的第二取樣孔,每一所述第二取樣孔設有第二閥門。
可選地,所述短程硝化反應器的頂部和所述厭氧氨氧化反應器的頂部均設有蓋子。
本發明還提出一種連續式短程硝化-厭氧氨氧化處理高氨氮廢水的方法,包括:S1,短程硝化反應器接種來自污水廠的短程硝化污泥,短程硝化反應器的污泥濃度為4000~5000mg/L,通過曝氣裝置實現微氧曝氣,溶解氧控制在0.4~1mg/L,污泥停留時間為25~30d,水力停留時間為11-12h;S2,進水水箱中NH4+-N濃度為300~350mg/L、COD濃度為300mg/L的高氨氮廢水進入短程硝化反應器后,通過連續曝氣,當出水中NO2--N的積累率達50%以上,且穩定運行兩周以上時,則短程硝化反應器啟動成功;S3,厭氧氨氧化反應器接種厭氧氨氧化顆粒污泥與污水廠厭氧池污泥的混合污泥,污泥濃度在5000mg/L,水力停留時間11-12h,厭氧氨氧化反應器內隔絕空氣;S4,短程硝化啟動后,第一沉淀池的亞硝酸鹽作為厭氧氨氧化亞硝酸鹽來源,若NO2--N去除量與NH4+-N去除量的比值在1.32、NO3--N生成量NH4+-N去除量的比值在0.26,且穩定運行兩周以上,則厭氧氨氧化反應器啟動成功;S5,短程硝化反應器和厭氧氨氧化反應器啟動成功后進入穩定運行,進水水箱中將原水流入短程硝化反應器,進水水箱加入0.7g/L的NaHCO3用于調節pH以及提供無機碳源,第一沉淀池的污泥通過第一回流泵回流至所述短程硝化反應器,控制短程硝化反應器中進水NH4+-N為300~350mg/L,短程硝化反應器中溶解氧控制在0.4~1mg/L,污泥停留時間為25~30d,水力停留時間為11~12h,短程硝化反應器出水中亞硝酸鹽積累率為50%以上,將出水排出至第一沉淀池;S6,第一沉淀池的廢水連續流進厭氧氨氧化反應器,厭氧氨氧化水力停留時間為11-12h,不設主動排泥,完成脫氮處理。
本發明將短程硝化反應和厭氧氨氧化反應相結合并應用于高氨氮廢水的處理中,相較于傳統硝化反硝化法處理,節省了供氧量、碳源以及減少了占地面積。
(發明人:梁泳芳;杜青平;李萬保)






