公布日:2023.11.21
申請日:2023.09.28
分類號:C02F11/131(2019.01)I;C02F11/122(2019.01)I;C02F11/00(2006.01)I;C02F101/30(2006.01)N
摘要
本發明提供了一種污泥熱水解裝置,包括依次管路連接的污泥輸送機、污泥預熱器、熱水解反應器、減壓罐;污泥預熱器內設有加熱管,減壓罐的出口端通過管路與加熱管的入口端管路連通,加熱管的出口端從污泥預熱器接出后連接有污泥脫水器。本發明采用采用微波加熱及超聲波輔助破壁的技術提高污泥熱水解效率,利用熱水解污泥對新輸入污泥進行預熱,無需為污泥預熱器提供外熱源,能量利用率搞,降低了系統的整體運行能耗。

權利要求書
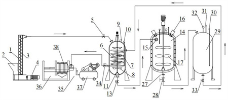
1.一種污泥熱水解裝置,其特征在于:包括依次管路連接的污泥輸送機(1)、污泥預熱器(6)、熱水解反應器(14)、減壓罐(29);所述的污泥預熱器(6)內設有加熱管(7),所述的減壓罐(29)的出口端通過管路與加熱管(7)的入口端管路連通,加熱管(7)的出口端從污泥預熱器(6)接出后連接有污泥脫水器(35)。
2.如權利要求1所述的一種污泥熱水解裝置,其特征在于:所述的污泥輸送機(1)底部具有進料口(2),污泥輸送機(1)的輸送管道為豎向設計,輸送管道內設有推送螺桿(3),所述的污泥輸送機(1)外接有三相電機(4),該三相電機(4)驅動推送螺桿(3)沿輸送管道向上輸送污泥。
3.如權利要求2所述的一種污泥熱水解裝置,其特征在于:所述的污泥預熱器(6)為罐狀結構,污泥預熱器(6)上部具有入口,推送螺桿(3)向上輸送的污泥通過管路從該入口進入污泥預熱器(6)內;所述的加熱管(7)螺旋環繞設置在污泥預熱器(6)內,加熱管(7)由導熱材料制成,加熱管(7)外周面間隔分布有碟狀散熱片(12);所述的污泥預熱器(6)的內腔內設有第一電動攪拌器(8)。
4.如權利要求1所述的一種污泥熱水解裝置,其特征在于:所述的熱水解反應器(14)包括若內膽(22)、保溫外層(23)和若干微波發生器(16),所述的內膽(22)采用不銹鋼材料制成,所述的保溫外層(23)采用保溫材料制作,所述的微波發生器(16)均勻分布在內膽(22)的上部,并向內膽(22)內發射加熱微波。
5.如權利要求4所述的一種污泥熱水解裝置,其特征在于:所述的內膽(22)外層均勻分布有若干超聲波發生器(18),所述超聲波發生器(18)向內膽(22)內發射不同頻率的超聲波。
6.如權利要求4所述的一種污泥熱水解裝置,其特征在于:所述的熱水解反應器(14)的頂部設有第二電動攪拌器(17),第二電動攪拌器(17)的轉動桿伸入內膽(22)內,且轉動桿上分布有攪拌葉片,所述的熱水解反應器(14)底部還設有攪拌器支撐(26),所述的攪拌器支撐(26)伸入內膽(22)內并與轉動桿端部轉動連接。
7.如權利要求4所述的一種污泥熱水解裝置,其特征在于:所述的熱水解反應器(14)的頂部分別設有第一溫度監測器(19)、第一壓力監測器(20)和第一安全閥(21),所述的第一壓力監測器(20)與第一安全閥(21)信號連接。
8.如權利要求1所述的一種污泥熱水解裝置,其特征在于:所述的熱水解反應器(14)底部具有出泥口(27),所述的出泥口(27)外接泄壓閥(28)后與減壓罐(29)管路連接,所述的減壓罐(29)頂部設有第二溫度監測器(30)、第二壓力監測器(32)和第二安全閥(31),所述的第二壓力監測器(32)與第二安全閥(31)信號連接。
9.如權利要求1所述的一種污泥熱水解裝置,其特征在于:所述的污泥脫水器(35)包括板框壓濾機(36)和氣泵(37),所述的板框壓濾機(36)包括框架底座、液壓頂板(39)和濾板(38),所述的濾板(38)由若干層濾布組成,所述的濾板(38)設置在框架底座內并由液壓頂板(39)頂緊,所述的濾板(38)遠離液壓頂板(39)的一側接出具有三通管道,該三通管道一路與濾板(38)連通,一路為第二進泥口(41),一路為進氣口(40),第二進泥口(41)與加熱管(7)的出口端管路連通,進氣口(40)則與氣泵(37)管路連通,所述的氣泵(37)產生高壓氣體進入進氣口(40),產生虹吸效應將污泥從第二進泥口(41)吸入并射向濾板(38),所述的濾板(38)下方設有濾液收集器(42)。
發明內容
本發明要解決的技術問題是:為了克服現有技術之不足,本發明提供一種污泥熱水解裝置,采用微波加熱及超聲波輔助破壁的技術提高污泥熱水解效率,降低能耗。
本發明解決其技術問題所采用的技術方案是:一種污泥熱水解裝置,包括依次管路連接的污泥輸送機、污泥預熱器、熱水解反應器、減壓罐;所述的污泥預熱器內設有加熱管,所述的減壓罐的出口端通過管路與加熱管的入口端管路連通,加熱管的出口端從污泥預熱器接出后連接有污泥脫水器。
在上述方案中,污泥從污泥輸送機被送入污泥預熱器,污泥預熱器將污泥加熱到80℃,預熱后的污泥被輸送到熱水解反應器內,由熱水解反應器將污泥加熱到160℃并保溫30min。熱水解后的污泥被輸入到減壓罐內,減壓罐內壓強維持在0.6MPa左右。減壓后的高溫污泥被輸入污泥預熱器的加熱管內,與污泥預熱器內的污泥進行熱交換,用于加熱新污泥。降溫后的污泥則輸入污泥脫水器進行固液分離操作。通過加熱管的熱交換操作,一方面實現了熱水解污泥的降溫,另一方面回收利用了熱水解污泥的熱能,并將該熱能用于對新污泥的余熱。同時,由于氣壓的設置,配合減壓罐后,整體熱水解裝置可利用氣壓差實現污泥在不同結構之間的流動,熱水解反應器與減壓罐之間、減壓罐與加熱管之間,無需額外增加污泥泵送設備,有效降低了設備運行成本。
進一步的,污泥輸送如污泥預熱器需要使用污泥輸送機。所述的污泥輸送機底部具有進料口,污泥輸送機的輸送管道為豎向設計,輸送管道內設有推送螺桿,所述的污泥輸送機外接有三相電機,該三相電機驅動推送螺桿沿輸送管道向上輸送污泥。
進一步的,所述的污泥預熱器為罐狀結構,污泥預熱器上部具有入口,推送螺桿向上輸送的污泥通過管路從該入口進入污泥預熱器內;所述的加熱管螺旋環繞設置在污泥預熱器內,用于輸入熱污泥與污泥預熱器內的新污泥進行換人操作,可將新污泥加熱到70-90℃。加熱管由導熱材料制成,加熱管外周面間隔分布有碟狀散熱片,碟狀散熱片可有效增大污泥與加熱管的接觸面積,即增大換熱面積,提高了熱傳遞效率;所述的污泥預熱器的內腔內設有第一電動攪拌器,第一電動攪拌器可使新污泥與加熱管充分接觸,不僅可以促進污泥絮凝體的解體,也可提高預熱效率。同時可在污泥預熱器底部設計用于支撐電動攪拌器的第一攪拌器支撐,保證電動攪拌器的穩定性。
進一步的,在熱水解反應器中采用微波加熱的方式對污泥進行熱處理。所述的熱水解反應器包括若內膽、保溫外層和若干微波發生器,所述的內膽采用不銹鋼材料制成,可采用加厚設計,最高可承受3.5MPa的壓強,內膽為金屬材料可以隔絕微波向外輻射,避免微波對操作人員造成危害。所述的微波發生器均勻分布在內膽的上部,并向內膽內發射加熱微波。所述的保溫外層采用保溫材料制作,可減少熱量損失,降低能耗。
進一步的,熱水解反應器還可采用超聲波輔助污泥熱水解。所述的內膽外層均勻分布有若干超聲波發生器,所述超聲波發生器向內膽內發射不同頻率的超聲波,從而促進污泥的破壁和水解。
進一步的,所述的熱水解反應器的頂部設有第二電動攪拌器,所述第二電動攪拌器的轉動桿伸入內膽內,且轉動桿上分布有攪拌葉片,轉動桿以150rpm的轉速旋轉,為污泥熱水解過程提供剪切力,促進污泥破壁。所述的熱水解反應器底部還設有第二攪拌器支撐,所述的第二攪拌器支撐伸入內膽內并與轉動桿端部轉動連接,可提高攪拌器的穩定性和結構剛度。
進一步的,所述的熱水解反應器的頂部分別設有第一溫度監測器、第一壓力監測器和第一安全閥,所述的第一壓力監測器與第一安全閥信號連接,可隨時監測罐內溫度和壓力變化情況,當罐內壓力達到3MPa時,第一安全閥被頂起,罐內壓力降低。
進一步的,所述的熱水解反應器底部具有出泥口,所述的出泥口外接泄壓閥后與減壓罐管路連接。熱水解反應器內高溫高壓的污泥通過泄壓閥分段輸入所述減壓罐內,減壓罐起到緩沖和降壓的作用,減壓罐內污泥在泄壓后被排入污泥預熱器的加熱管內。所述的減壓罐頂部設有第二溫度監測器、第二壓力監測器和第二安全閥,所述的第二壓力監測器與第二安全閥信號連接,可以監測罐內實時溫度和壓力,并為第二安全閥提供壓力信號,保證安全。
進一步的,所述的污泥脫水器包括板框壓濾機和氣泵,所述的板框壓濾機包括框架底座、液壓頂板和濾板,所述的濾板由若干層濾布組成,可過濾污泥中懸浮固體顆粒,所述的濾板設置在框架底座內并由液壓頂板頂緊,所述的濾板遠離液壓頂板的一側接出具有三通管道,該三通管道一路與濾板連通,一路為第二進泥口,一路為進氣口,第二進泥口與加熱管的出口端管路連通,進氣口則與氣泵管路連通,所述的氣泵產生高壓氣體進入進氣口,產生虹吸效應將污泥從第二進泥口吸入并射向濾板,所述的濾板下方設有濾液收集器,濾板將固體物質截留從而實現固液分離,濾液和濾餅可作資源化利用。
本發明的有益效果是:(1)本發明的熱水解反應器采用微波加熱方式,與傳統的蒸汽加熱方式相比,加熱速度更快,能量轉化效率更高,且對水的消耗量更低。
(2)本發明采用超聲波輔助污泥熱水解,可以促進污泥絮凝體的解體,胞外聚合物的破碎以及污泥細胞壁的破裂,促進有機物的釋放和水解,提升污泥的脫水性和可生化性。超聲波輔助熱水解可使最佳熱水解溫度降低到160℃,相比于傳統熱水解裝置的170℃,本發明能耗更低,運行成本更低。同時,與傳統的藥劑輔助熱水解相比,超聲波可避免藥劑對反應釜的腐蝕,延長設備的使用壽命,也可以降低運行成本。
(3)由于熱水解反應器內壓力很大,如果直接將熱水解污泥排入污泥預熱器內,將對管道和設備造成嚴重沖擊,影響操作人員的安全。因此,本發明在熱水解反應器和污泥預熱器之間增加了一個減壓罐,用以緩沖管道內氣壓,這樣可以大大提高設備運行的穩定性和安全性。
(4)熱水解后的污泥溫度達到160℃,這不利于后續的處理。為了降低熱水解污泥的溫度,傳統的方法是通過循環水來降溫,但此種方法不利于能量的充分利用。本發明將泄壓后的污泥輸入進污泥預熱器的內置管道內,在攪拌裝置的旋轉下,管道內的熱水解污泥可通過熱傳遞將熱量傳遞給新輸入的污泥,并將新輸入的污泥加熱到70~90℃。這種設計不需要額外對污泥預熱器提供熱源,極大的提高了能量的利用率,降低了系統的整體運行能耗。同時,管道呈螺旋方式環繞,管道外層嵌有碟狀散熱片,可極大增大管道與污泥的接觸面積,提高熱傳遞效率。
(5)本發明充分利用氣壓差對污泥進行輸送,通過對氣壓的精確控制,將污泥從系統前端輸送入后端,整個系統除了前端的污泥輸送裝置外不需要額外安裝污泥輸送泵,這提高了能量的利用率,降低了系統的能耗。
(發明人:李習偉;劉昌敏;毛林強;馬安妮)






