公布日:2022.04.26
申請日:2022.01.27
分類號:C02F9/10(2006.01)I;C01D5/18(2006.01)I;C01D5/16(2006.01)I
摘要
本發明公開了一種從白炭黑生產廢水中提取高純度芒硝的集成裝置和方法,是利用精密過濾器、電滲析裝置、雙層夾套冷卻結晶裝置,對生產廢水依次進行過濾、濃縮和結晶,從而獲得高純度芒硝。本發明利用由精密過濾器+電滲析裝置+冷卻結晶裝置構成的集成裝置,從白炭黑生產廢水中提取得到了高純度芒硝,同時實現了生產廢水的循環利用,達到了資源化綜合利用的目的,工藝簡單、能耗低,適于工業化應用。

權利要求書
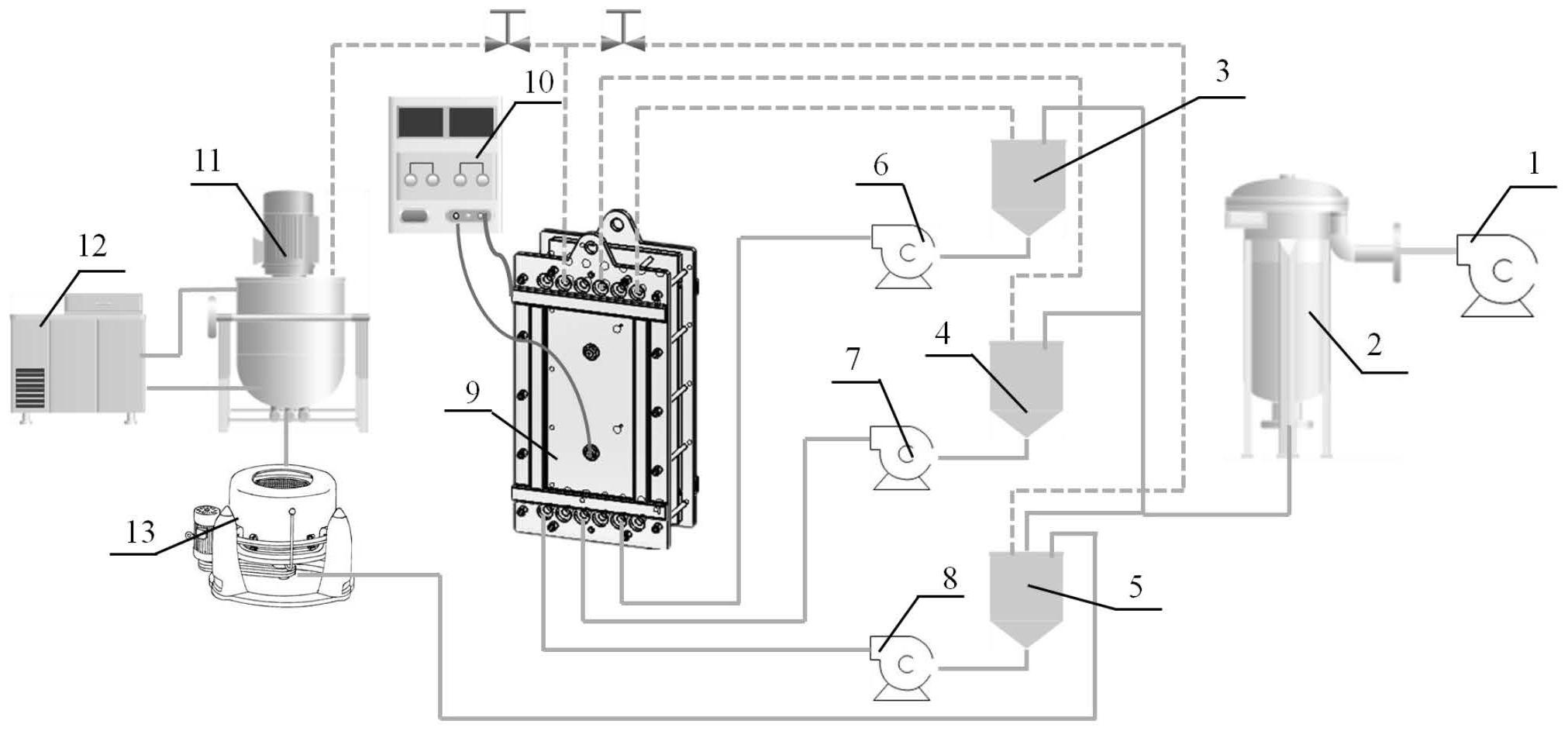
1.一種從白炭黑生產廢水中提取高純度芒硝的集成裝置,其特征在于:所述集成裝置包括原水泵(1)、精密過濾器(2)、電滲析裝置和雙層夾套冷卻結晶裝置;所述原水泵(1)的進口與白炭黑生產廢水的管道連接,出口與精密過濾器(2)的進口通過管道連接;所述電滲析裝置包括電滲析膜組件(9)、料液儲罐和直流電源(10);所述電滲析膜組件(9)由陽離子交換膜和陰離子交換膜依次交替疊加后加上流道隔網和密封墊片構成;在電滲析膜組件(9)的兩側固定有陽極板和陰極板,陽極板連接電源的正極、陰極板連接電源的負極;陽極板與相鄰陽離子交換膜之間構成陽極室,陰極板與相鄰陽離子交換膜之間構成陰極室,交替疊加的陽離子交換膜和陰離子交換膜之間依次形成若干濃縮室和淡化室的重復單元;所述料液儲罐包括電極液儲罐(3)、淡化液儲罐(4)和濃縮液儲罐(5);所述陽極室和所述陰極室通過管道串聯并連通于電極液儲罐(3),所述淡化室的進口和出口分別通過管道連通于淡化液儲罐(4),所述濃縮室的進口和出口分別通過管道連通于濃縮液儲罐(5);所述精密過濾器(2)的出口通過管道分別與電極液儲罐(3)、淡化液儲罐(4)和濃縮液儲罐(5)的進水口連接;所述雙層夾套冷卻結晶裝置包括雙層夾套冷卻結晶罐(11)、冷凍機(12)和離心機(13);所述雙層夾套冷卻結晶罐(11)的夾層的進出口與所述冷凍機(12)連接;所述雙層夾套冷卻結晶罐(11)頂部的進口與所述濃縮室的出水口通過管道連接,底部的出口與所述離心機(13)的進口通過管道連接;所述離心機(13)底部的排水口與所述濃縮液儲罐(5)通過管道連接。
2.根據權利要求1所述的一種從白炭黑生產廢水中提取高純度芒硝的集成裝置,其特征在于:連接各部件的所述管道為UPVC管道。
3.根據權利要求1所述的一種從白炭黑生產廢水中提取高純度芒硝的集成裝置,其特征在于:所述原水泵為臥式泵或者潛水泵。
4.根據權利要求1所述的一種從白炭黑生產廢水中提取高純度芒硝的集成裝置,其特征在于:所述精密過濾器的過濾精度為1μm~5μm,內部濾芯為PP熔噴濾芯、PP袋式濾芯或者PP折疊濾芯。
5.根據權利要求1所述的一種從白炭黑生產廢水中提取高純度芒硝的集成裝置,其特征在于:所述陽離子交換膜是經過表面修飾,在普通陽離子膜表面噴涂有堿性基團的特種陽離子交換膜。
6.根據權利要求1所述的一種從白炭黑生產廢水中提取高純度芒硝的集成裝置,其特征在于:所述電滲析裝置還設置有極室循環泵(6)、淡化室循環泵(7)和濃縮室循環泵(8),分別連接在極室、淡化室和濃縮室的進口和相應料液儲罐之間。
7.一種從白炭黑生產廢水中提取高純度芒硝的方法,其特征在于,利用權利要求1~6中任意一項所述的集成裝置,按如下步驟進行:步驟1、白炭黑生產廢水通過原水泵進入精密過濾器,去除壓濾水中的懸浮物雜質;步驟2、經過精密過濾器過濾后的壓濾水直接輸送到電滲析裝置的電極液儲罐、濃縮液儲罐和淡化液儲罐,開啟電源,進行壓濾水中的鹽濃縮;濃縮至濃縮室內料液中硫酸鈉質量濃度不低于15%時停止;淡化液儲罐內的料液通過管路輸出返回至白炭黑板框壓濾工藝段進行循環利用,濃縮室內料液進入到雙層夾套冷卻結晶罐;步驟3、對雙層夾套冷卻結晶罐進行冷卻降溫,控制溫度穩定在2℃以下,同時均勻攪拌溶液;利用芒硝在低溫下的溶解度低的特性,得到高純度芒硝結晶;步驟4、將充分結晶后的芒硝溶液導入至離心機,離心分離,得到高純度芒硝固體,離心母液返回到濃縮液儲罐。
8.根據權利要求7所述的方法,其特征在于:所述白炭黑生產廢水中硫酸鈉的質量濃度大于3%。
9.根據權利要求7所述的方法,其特征在于:濃縮后,淡化液儲罐內的料液中總鹽的質量濃度低于0.1%。
10.根據權利要求7所述的方法,其特征在于:濃縮室循環泵、淡化室循環泵和極室循環泵的流量大小匹配電滲析膜組件,達到膜面流速不低于3cm/s。
發明內容
基于上述現有技術所存在的問題,本發明旨在提供一種從白炭黑生產廢水中提取高純度芒硝的裝置和方法,以解決目前白炭黑生產廢水的循環利用問題。
為實現上述目的,本發明采用如下技術方案:
一種從白炭黑生產廢水中提取高純度芒硝的集成裝置,其特點在于:
所述集成裝置包括原水泵、精密過濾器、電滲析裝置和雙層夾套冷卻結晶裝置;所述原水泵的進口與白炭黑生產廢水的管道連接,出口與精密過濾器的進口通過管道連接;
所述電滲析裝置包括電滲析膜組件、料液儲罐和電源;所述電滲析膜組件由陽離子交換膜和陰離子交換膜依次交替疊加后加上流道隔網和密封墊片構成;在電滲析膜組件的兩側固定有陽極板和陰極板,陽極板連接電源的正極、陰極板連接電源的負極;陽極板與相鄰陽離子交換膜之間構成陽極室,陰極板與相鄰陽離子交換膜之間構成陰極室,交替疊加的陽離子交換膜和陰離子交換膜之間依次形成若干濃縮室和淡化室的重復單元;所述料液儲罐包括電極液儲罐、淡化液儲罐和濃縮液儲罐;所述陽極室和所述陰極室通過管道串聯并連通于電極液儲罐,所述淡化室的進口和出口分別通過管道連通于淡化液儲罐,所述濃縮室的進口和出口分別通過管道連通于濃縮液儲罐;
所述精密過濾器的出口通過管道分別與電極液儲罐、淡化液儲罐和濃縮液儲罐的進水口連接;
所述雙層夾套冷卻結晶裝置包括雙層夾套冷卻結晶罐、冷凍機和離心機;所述雙層夾套冷卻結晶罐的夾層的進出口與所述冷凍機連接;所述雙層夾套冷卻結晶罐頂部的進口與所述濃縮室的出水口通過管道連接,底部的出口與所述離心機的進口通過管道連接;所述離心機底部的排水口與所述濃縮液儲罐通過管道連接。
進一步地,連接各部件的所述管道為UPVC管道。
進一步地,所述原水泵為臥式泵或者潛水泵。
進一步地,所述精密過濾器的過濾精度為1μm~5μm,內部濾芯為PP熔噴濾芯、PP袋式濾芯或者PP折疊濾芯。
進一步地,所述陽離子交換膜是經過表面修飾,在普通陽離子膜表面噴涂有堿性基團的特種陽離子交換膜,可以直接防止鈣離子和鎂離子的污染及傳輸。
進一步地,所述電滲析裝置還設置有極室循環泵、淡化室循環泵和濃縮室循環泵,分別連接在極室、淡化室和濃縮室的進口和相應料液儲罐之間。
本發明利用上述集成裝置,從白炭黑生產廢水中提取高純度芒硝的方法,是按如下步驟進行:
步驟1、白炭黑生產廢水通過原水泵進入精密過濾器,去除壓濾水中的懸浮物雜質;
步驟2、經過精密過濾器過濾后的壓濾水直接輸送到電滲析裝置的電極液儲罐、濃縮液儲罐和淡化液儲罐,開啟濃縮室循環泵、淡化室循環泵、極室循環泵,開啟電源,進行壓濾水中的鹽濃縮;濃縮至濃縮室內料液中硫酸鈉質量濃度不低于15%時停止;淡化液儲罐內的料液通過管路輸出返回至白炭黑板框壓濾工藝段進行循環利用,濃縮室內料液進入到雙層夾套冷卻結晶罐;
步驟3、對雙層夾套冷卻結晶罐進行冷卻降溫,控制溫度穩定在2℃以下,同時均勻攪拌溶液;利用芒硝在低溫下的溶解度低的特性,得到高純度芒硝結晶;
步驟4、將充分結晶后的芒硝溶液導入至離心機,離心分離,得到高純度芒硝固體,離心母液返回到濃縮液儲罐。
進一步地,所述白炭黑生產廢水為高濃度的硫酸鈉溶液,硫酸鈉的質量濃度大于3%。
進一步地,濃縮后,淡化液儲罐內的料液中總鹽的質量濃度低于0.1%。
進一步地,濃縮室循環泵、淡化室循環泵和極室循環泵的流量大小匹配電滲析膜組件,達到膜面流速不低于3cm/s。
進一步地,通過調節直流電源的電壓大小和循環時間來控制濃縮壓濾水中的鹽(硫酸鈉)含量,使其鹽(硫酸鈉)的質量濃度達到15%以上。
本發明所利用的所述白炭黑生產廢水包括生產過程中的壓濾水和洗滌水。
與已有技術相比,本發明的有益效果體現在:
1、本發明利用由精密過濾器+電滲析裝置+冷卻結晶裝置構成的集成裝置,從白炭黑生產廢水中提取得到了高純度芒硝,同時實現了生產廢水的循環利用,達到了資源化綜合利用的目的,所得副產品為企業增加收益,并減少水資源的浪費和環境污染。
2、本發明的方法工藝簡單、能耗低、芒硝回收率高,適于工業化應用。
(發明人:王曉林;李為;方勤翔;汪耀明;徐銅文)






