公布日:2022.08.05
申請日:2022.05.19
分類號:B01D24/10(2006.01)I;B01D24/46(2006.01)I;C02F1/28(2006.01)I;F28D21/00(2006.01)I
摘要
本發明涉及污水處理領域,尤其涉及一種帶余熱回收的高溫污水閉式降溫消白設備。為了解決對高溫工藝污水無組織排放時的廢氣污染,以及余熱回用沒有明確的降溫目標和相應的調節程序的技術問題。本發明提供了這樣一種帶余熱回收的高溫污水閉式降溫消白設備,包括有工藝高溫污水閉式排放集水器、鋼球過濾機組和換熱機組等。本發明設有多級降溫系統,并且每一級降溫系統都設有指定的降溫目標和相應的調節程序,在提高對高溫污水的降溫速度同時,提高對高溫污水余熱回收的效率,并且保證從源頭到排放全程密閉,不與大氣接觸,消除白色污染,當溫度檢測到換熱溫度過剩或不足時,該水泵變頻調動冷卻液體的流速,提高換熱效率。

權利要求書
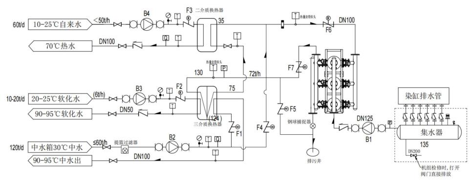
1.一種帶余熱回收的高溫污水閉式降溫消白設備,包括有排水管、集水器和污水泵;其特征在于:還包括有鋼球過濾機組、一級換熱器、二級換熱器和排污井;排放高溫污水的排水管接通集水器,集水器通過污水泵接通鋼球過濾機組,鋼球過濾機組通過換熱管路接通一級換熱器,一級換熱器將100℃-150℃的高溫污水降溫為75℃的中溫污水,一級換熱器通過換熱管路接通二級換熱器,二級換熱器將75℃的中溫污水降溫為不高于35℃的低溫污水,二級換熱器通過換熱管路接通鋼球過濾機組的反沖洗管路,鋼球過濾機組反沖洗出口接通排污井。
2.根據權利要求1所述的一種帶余熱回收的高溫污水閉式降溫消白設備,其特征在于,該余熱回收的高溫污水閉式降溫消白設備采用如下使用方法:S1:污水引入,排水管將100℃-150℃的高溫污水排入到集水器內,污水泵將集水器中的高溫污水抽送至鋼球過濾機組內過濾;S2:一級換熱,過濾后的污水經換熱管路進入一級換熱器一側進行一級換熱工作,一級換熱器的兩端異側分別通入兩種10℃-30℃的冷卻水與高溫污水進行第一級熱量置換,高溫污水降溫到75℃形成中溫污水排至二級換熱器;S3:二級換熱,中溫污水經管路進入二級換熱器一側進行二級換熱工作,二級換熱器的異側通入10℃-25℃的自來水,用以與中溫污水進行第二級熱量置換,中溫污水降溫到不高于35℃的低溫污水排出;S4:污水排出,最后完成換熱工作的低溫污水再次流經鋼球過濾機組對過濾器進行交替反沖洗之后被排出至排污井中。
3.根據權利要求1所述的一種帶余熱回收的高溫污水閉式降溫消白設備,其特征在于:一級換熱器的一端異側通入10℃-25℃的軟化水,另一端異側通入30℃左右的中水,均用以與高溫污水進行第一級熱量置換。
4.根據權利要求1所述的一種帶余熱回收的高溫污水閉式降溫消白設備,其特征在于:一級換熱工作中冷卻水使用變頻式水泵輸送,用以在換熱溫度過剩或不足時,通過水泵變頻,來調動冷卻水流速,使得設備設定清水換熱溫度;二級換熱工作中自來水使用變頻式水泵輸送,用以在換熱溫度過剩或不足時,通過水泵變頻,來調動自來水流速,使得設備設定污水出水溫度。
5.根據權利要求1所述的一種帶余熱回收的高溫污水閉式降溫消白設備,其特征在于:鋼球過濾機組包括有安裝支架(1)、過濾艙(2)、輸液管(3)、進液管(4)、出液管(5)、環形管(51)、排污管(6)、濾筒(7)、過濾鋼球、中部隔離板(9)和錐形塞(10);安裝支架(1)上固接有若干個過濾艙(2);過濾艙(2)的進液閥(21)之間連通有輸液管(3);水泵連通輸液管(3)的進液口;安裝支架(1)左側的上部安裝有引導污水進入換熱工作的進液管(4);所有過濾艙(2)的左側均通過管道連通進液管(4),過濾艙(2)的左側出口安裝有濾網(24);安裝支架(1)的右側安裝有收集完成換熱工作的污水的出液管(5);安裝支架(1)左側的下部安裝有排污管(6);出液管(5)與排污管(6)之間連通有若干個環形管(51),環形管(51)各緊貼一個過濾艙(2)的下表面;環形管(51)的右側與過濾艙(2)之間接通有若干個沖入閥(511);環形管(51)的左側與過濾艙(2)之間接通有若干個沖出閥(512);過濾艙(2)的內側各固接有一個濾筒(7);濾筒(7)的內部各裝填有若干個過濾鋼球;濾筒(7)的上側各開設有若干個尺寸大于過濾鋼球的通槽結構;濾筒(7)的下側各開設有若干個僅供污水流出的通孔結構;過濾艙(2)的內側各固接有一個中部隔離板(9),中部隔離板(9)位于濾筒(7)的下方;環繞中部隔離板(9)的外表面各開設有若干個尺寸大于過濾鋼球的通槽結構;濾筒(7)與中部隔離板(9)之間各連接有一組隔離單元;隔離單元連接安裝支架(1);隔離單元連接過濾艙(2);過濾艙(2)的底部分別通過一組緊急升降單元各連接有一個錐形塞(10);緊急升降單元各連接一組隔離單元;過濾艙(2)的內底部各連接有一組稱重單元;稱重單元各連接一個錐形塞(10)。
6.根據權利要求5所述的一種帶余熱回收的高溫污水閉式降溫消白設備,其特征在于:過濾鋼球各由一個鋼球殼體(81)和一組過濾料(82)組成,鋼球殼體(81)內塞有吸附雜質的過濾料(82),過濾料(82)的密度遠低于污水,鋼球殼體(81)為過濾料(82)密度提供支撐殼體防止過濾料(82)被沖散。
7.根據權利要求5所述的一種帶余熱回收的高溫污水閉式降溫消白設備,其特征在于:每個過濾艙(2)的上側各安裝有一個進料閥(22);每個過濾艙(2)的下側各安裝有一個出料閥(23)。
8.根據權利要求5所述的一種帶余熱回收的高溫污水閉式降溫消白設備,其特征在于:隔離單元包括有環形滑塊(101)、隔離擋板(102)、電機(103)、第一轉軸(104)、第一錐齒輪(105)和錐齒環(106);濾筒(7)的下側各滑動連接有一個環形滑塊(101);環繞環形滑塊(101)的外表面各固接有若干個隔離擋板(102);隔離擋板(102)底部的密封塞(1021)部件均緊貼中部隔離板(9);安裝支架(1)右側的上部固接有電機(103);過濾艙(2)的右側各轉動連接有一個第一轉軸(104);電機(103)的輸出軸各固接一個第一轉軸(104);第一轉軸(104)的左端各固接有一個第一錐齒輪(105);環形滑塊(101)的上側各固接有一個錐齒環(106);第一錐齒輪(105)各與一個錐齒環(106)相嚙合;第一轉軸(104)各連接一組緊急升降單元。
9.根據權利要求8所述的一種帶余熱回收的高溫污水閉式降溫設備,其特征在于:緊急升降單元包括有限位桿(201)、第一傳動輪(202)、第二轉軸(203)、第二傳動輪(204)、第二錐齒輪(205)、絲桿(206)和第三錐齒輪(207);過濾艙(2)的底部各固接有一個限位桿(201);限位桿(201)的上側各滑動連接一個錐形塞(10);過濾艙(2)的底部各轉動連接有一個絲桿(206);絲桿(206)的上端各連接一個錐形塞(10);絲桿(206)的上側各固接有一個第三錐齒輪(207);安裝支架(1)與過濾艙(2)的底部之間各轉動連接有一個第二轉軸(203);第一轉軸(104)的右端各固接有一個第一傳動輪(202);第二轉軸(203)的右端各固接有一個第二傳動輪(204);第一傳動輪(202)分別通過傳動皮帶傳動連接一個第二傳動輪(204);第二轉軸(203)的左端各固接有一個第二錐齒輪(205);第二錐齒輪(205)各與一個第三錐齒輪(207)相嚙合。
10.根據權利要求5所述的一種帶余熱回收的高溫污水閉式降溫消白設備,其特征在于:稱重單元包括有壓敏傳感器(301)、彈簧伸縮桿(302)、支撐架(303)、外環板(304)和內環板(305);環繞過濾艙(2)的內底部各安裝有若干個壓敏傳感器(301);壓敏傳感器(301)的壓力部件各固接一個彈簧伸縮桿(302);彈簧伸縮桿(302)的上端各固接有一個支撐架(303);同一個過濾艙(2)內部的所有支撐架(303)之間各固接有一個外環板(304);錐形塞(10)的下側邊沿各固接有一個內環板(305)。
發明內容
為了克服單級降溫系統對高溫污水的降溫速度較慢,沒有明確的降溫目標和相應的調節程序,將導致單級降溫系統對高溫污水的熱量吸收有限,影響余熱回收的總體效果的缺點,本發明提供一種帶余熱回收的高溫污水閉式降溫消白設備。
本發明的技術方案是:一種帶余熱回收的高溫污水閉式降溫消白設備,包括有排水管、集水器、污水泵、鋼球過濾機組、一級換熱器、二級換熱器和排污井;排放污水的排水管接通集水器,集水器通過污水泵接通鋼球過濾機組,鋼球過濾機組通過換熱管路接通一級換熱工作的一級換熱器,一級換熱器用以將100℃-150℃的高溫污水降溫為75℃的中溫污水,一級換熱器通過換熱管路接通二級換熱工作的二級換熱器,二級換熱器用以將75℃的中溫污水降溫為不高于35℃的低溫污水,二級換熱器通過換熱管路接通鋼球過濾機組對過濾器進行交替反沖洗之后被排出至排污井。
更為優選的是,該帶余熱回收的高溫污水閉式降溫消白設備采用如下使用方法:
S1:污水引入,工藝廢水排水管將100℃-150℃的高溫污水排入到集水器內,污水泵將集水器中的高溫污水抽送至鋼球過濾機組內過濾;
S2:一級換熱,過濾后的污水經換熱管路進入一級換熱器一側進行一級換熱工作,一級換熱器的兩端異側分別通入兩種10℃-30℃的冷卻水與高溫污水進行第一級熱量置換,高溫污水降溫到75℃形成中溫污水排出;
S3:二級換熱,中溫污水經管路進入二級換熱器一側進行二級換熱工作,二級換熱器的異側通入10℃-25℃的自來水,用以與中溫污水進行第二級熱量置換,中溫污水降溫到不高于35℃的低溫污水;
S4:污水排出,最后完成換熱工作的低溫污水再次流經鋼球過濾機組用于鋼球過濾器的反沖洗并被排出至排污井中。
更為優選的是,一級換熱器的一端異側通入10℃-25℃的軟化水,另一端異側通入30℃左右的中水,均用以與高溫污水進行第一級熱量置換。
更為優選的是,一級換熱工作中冷卻水使用變頻式水泵輸送,用以在換熱溫度過剩或不足時,通過水泵變頻,來調動冷卻水流速,使得設備設定清水換熱溫度;二級換熱工作中自來水使用變頻式水泵輸送,用以在換熱溫度過剩或不足時,通過水泵變頻,來調動自來水流速,使得設備設定污水排出溫度。
更為優選的是,鋼球過濾機組包括有安裝支架、過濾艙、輸液管、進液管、出液管、環形管、排污管、濾筒、過濾鋼球、中部隔離板和錐形塞;安裝支架上固接有若干個過濾艙;過濾艙的進液閥之間連通有輸液管;水泵連通輸液管的進液口;安裝支架左側的上部安裝有引導污水進入換熱工作的進液管;所有過濾艙的左側均通過管道連通進液管,過濾艙的左側出口安裝有濾網;安裝支架的右側安裝有收集完成換熱工作的污水的出液管;安裝支架左側的下部安裝有排污管;出液管與排污管之間連通有若干個環形管,環形管各緊貼一個過濾艙的下表面;環形管的右側與過濾艙之間接通有若干個沖入閥;環形管的左側與過濾艙之間接通有若干個沖出閥;過濾艙的內側各固接有一個濾筒;濾筒的內部各裝填有若干個過濾鋼球;濾筒的上側各開設有若干個尺寸大于過濾鋼球的通槽結構;濾筒的下側各開設有若干個僅供污水流出的通孔結構;過濾艙的內側各固接有一個中部隔離板,中部隔離板位于濾筒的下方;環繞中部隔離板的外表面各開設有若干個尺寸大于過濾鋼球的通槽結構;濾筒與中部隔離板之間各連接有一組隔離單元;隔離單元連接安裝支架;隔離單元連接過濾艙;過濾艙的底部分別通過一組緊急升降單元各連接有一個錐形塞;緊急升降單元各連接一組隔離單元;過濾艙的內底部各連接有一組稱重單元;稱重單元各連接一個錐形塞。
更為優選的是,過濾鋼球各由一個鋼球殼體和一組過濾料組成,鋼球殼體內塞有吸附雜質的過濾料,過濾料的密度遠低于污水,鋼球殼體為過濾料密度提供支撐殼體防止過濾料被沖散。
更為優選的是,每個過濾艙的上側各安裝有一個進料閥;每個過濾艙的下側各安裝有一個出料閥。
更為優選的是,隔離單元包括有環形滑塊、隔離擋板、電機、第一轉軸、第一錐齒輪和錐齒環;濾筒的下側各滑動連接有一個環形滑塊;環繞環形滑塊的外表面各固接有若干個隔離擋板;隔離擋板底部的密封塞部件均緊貼中部隔離板;安裝支架右側的上部固接有電機;過濾艙的右側各轉動連接有一個第一轉軸;電機的輸出軸各固接一個第一轉軸;第一轉軸的左端各固接有一個第一錐齒輪;環形滑塊的上側各固接有一個錐齒環;第一錐齒輪各與一個錐齒環相嚙合;第一轉軸各連接一組緊急升降單元。
更為優選的是,緊急升降單元包括有限位桿、第一傳動輪、第二轉軸、第二傳動輪、第二錐齒輪、絲桿和第三錐齒輪;過濾艙的底部各固接有一個限位桿;限位桿的上側各滑動連接一個錐形塞;過濾艙的底部各轉動連接有一個絲桿;絲桿的上端各連接一個錐形塞;絲桿的上側各固接有一個第三錐齒輪;安裝支架與過濾艙的底部之間各轉動連接有一個第二轉軸;第一轉軸的右端各固接有一個第一傳動輪;第二轉軸的右端各固接有一個第二傳動輪;第一傳動輪分別通過傳動皮帶傳動連接一個第二傳動輪;第二轉軸的左端各固接有一個第二錐齒輪;第二錐齒輪各與一個第三錐齒輪相嚙合。
更為優選的是,稱重單元包括有壓敏傳感器、彈簧伸縮桿、支撐架、外環板和內環板;環繞過濾艙的內底部各安裝有若干個壓敏傳感器;壓敏傳感器的壓力部件各固接一個彈簧伸縮桿;彈簧伸縮桿的上端各固接有一個支撐架;同一個過濾艙內部的所有支撐架之間各固接有一個外環板;錐形塞的下側邊沿各固接有一個內環板。
有益效果:本發明提供的技術方案中,具有如下優點,設有多級降溫系統,并且每一級降溫系統都設有指定的降溫目標和相應的調節程序,污水泵將100-150℃的高溫污水抽送至可回收式的鋼球過濾機組內過濾后,污水經管路進入一級換熱器中進行一級換熱工作,一級換熱器的兩端異側分別通入兩種溫度的冷卻水與高溫污水進行第一級熱量置換,使高溫污水降溫到75℃形成中溫污水,接著經管路進入二級換熱器一側進行二級換熱工作,二級換熱器的異側通入10℃-25℃的自來水與中溫污水進行第二級熱量置換,使其降溫到35℃形成低溫污水排出,在提高對高溫污水的降溫速度同時,提高對高溫污水余熱回收的效率,并且保證從源頭到排放全程密閉,不與大氣接觸,消除白色污染;
另外一級換熱工作中和二級換熱工作中輸送冷卻液體的泵均為可變頻式水泵,當溫度檢測到換熱溫度過剩或不足時,該水泵變頻調動冷卻液體的流速,提高對高溫污水及中溫污水的換熱效率,使高溫污水及中溫污水在完成換熱工作后達到設備設定的換熱溫度;從而避免因僅設有單級降溫系統以及沒有明確的降溫目標和相應的調節程序,導致對高溫污水的降溫速度較慢,以及導致對高溫污水的熱量吸收有限,影響余熱回收的總體效果的問題發生。
(發明人:姚洪謙;宋昊羲)






