申請日2016.05.26
公開(公告)日2016.08.24
IPC分類號C02F9/04; C04B7/24; C02F103/34
摘要
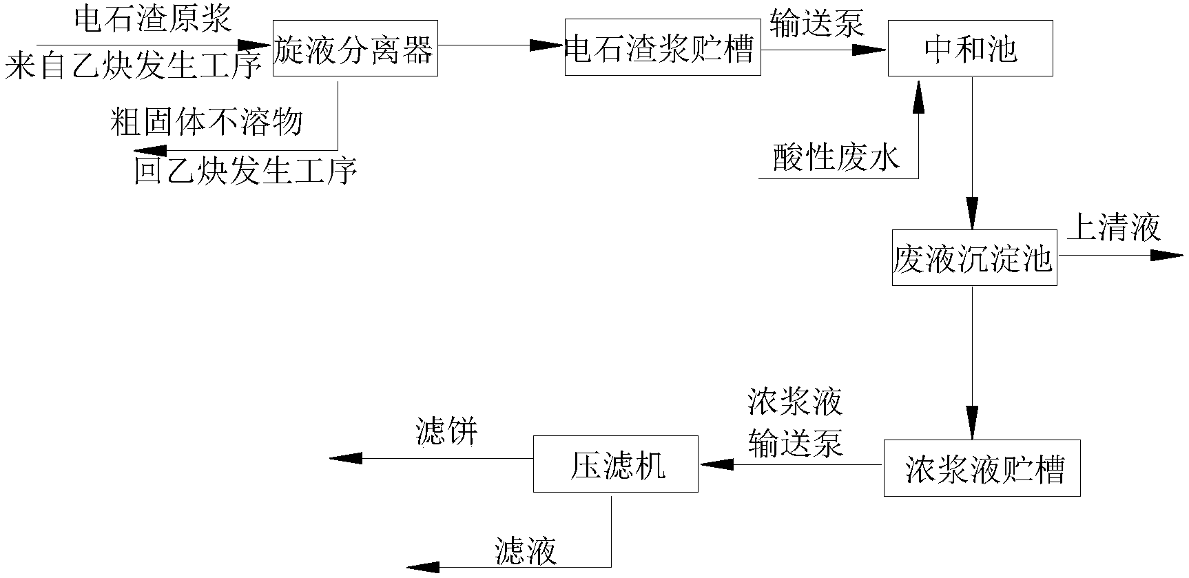
本發明涉及一種廢水處理方法,目的是提供一種氯化法鈦白粉生產過程中酸性廢水的處理方法,將電石渣原漿從電石法聚氯乙烯廠乙炔發生工序的電石渣漿池內抽出,經旋液分離器分離出粗固體不溶物后得電石渣漿送到電石渣漿貯槽;再經輸送泵加入到中和池與酸性廢水進行中和反應;反應后的混合物流入廢液沉淀池進行沉淀,沉淀物濃漿液自流入濃漿液貯槽,再由濃漿液輸送泵送到壓濾機進行壓濾、洗滌后形成濾餅。本發明處理流程短、操作簡單、便于生產運行管理,實現了以廢治廢;節約了在酸性廢水處理過程中石灰粉的采購、堆放、化漿等費用;整個處理過程為液體封閉輸送,現場環境清潔衛生;濾餅用作水泥生產的原料,實現了鈦白粉廢渣的綜合利用,經濟環保。
摘要附圖
權利要求書
1.氯化法鈦白粉生產過程中酸性廢水的處理方法,其特征在于,包括以下步驟:
(1)電石渣原漿從電石法聚氯乙烯廠乙炔發生工序的電石渣漿池內抽出,經旋液分離器分離出粗固體不溶物后得電石渣漿送到電石渣漿貯槽;
(2)電石渣漿貯槽內的電石渣漿經輸送泵加入到中和池與酸性廢水進行中和反應;
(3)步驟(2)中和反應后的混合物流入廢液沉淀池進行沉淀,沉淀物濃漿液自流入濃漿液貯槽,再由濃漿液輸送泵送到壓濾機進行壓濾、洗滌后形成濾餅;廢液沉淀池內上清液送往清液池。
2.根據權利要求1所述的一種氯化法鈦白粉生產過程中酸性廢水的處理方法,其特征在于,所述步驟(2)中酸性廢水與電石渣漿的質量流量比為1.3-1.7。
3.根據權利要求1所述的一種氯化法鈦白粉生產過程中酸性廢水的處理方法,其特征在于,所述步驟(1)中旋液分離器分離出的粗固體不溶物粒徑在40目以下。
4.根據權利要求1所述的一種氯化法鈦白粉生產過程中酸性廢水的處理方法,其特征在于,所述步驟(3)中清液池中的上清液返回至化漿槽對旋風分離器底部排出的雜質進行化漿或用作氯化尾氣的洗滌液。
5.根據權利要求1-4任一項所述的一種氯化法鈦白粉生產過程中酸性廢水的處理方法,其特征在于,步驟(3)所述壓濾機為隔膜壓濾機。
6.根據權利要求5所述的一種氯化法鈦白粉生產過程中酸性廢水的處理方法,其特征在于,沉淀物濃漿液經隔膜壓濾機過濾后,再通水洗滌,除去可溶性物質,再將隔膜壓濾機增壓到5.5-6.5bar,從濾餅中擠出水份,然后再用壓縮空氣將濾餅中的游離水吹出得氫氧化物濾餅。
7.根據權利要求6所述的一種氯化法鈦白粉生產過程中酸性廢水的處理方法,其特征在于,所述氫氧化物濾餅用作生產水泥的原料。
說明書
氯化法鈦白粉生產過程中酸性廢水的處理方法
技術領域
本發明涉及一種廢水處理方法,尤其是一種氯化法鈦白粉生產過程中廢水的處理方法。
背景技術
鈦白粉是一種白色無機顏料,具有最佳的不透明性、最佳白度和光亮度和無毒等特性,被公認是目前世界上性能最好的白色顏料,廣泛應用于涂料、塑料、造紙、印刷油墨、化纖、橡膠、化妝品等工業。
氯化法生產鈦白粉主要是將富鈦原料與石油焦混合后,在氯化爐中進行氯化還原反應,生成含四氯化鈦的混合物,從氯化爐頂部出來的混合物經過旋風除塵器分離渣、塵,得到粗四氯化鈦;使粗四氯化鈦中所含VOCl3等雜質與礦物油等反應除釩,并經精餾后得精四氯化鈦;精四氯化鈦在高溫下與氧氣反應生成二氧化鈦基料,再經過后處理得到高檔的金紅石型鈦白粉。該工藝的主要反應原理如下:
氯化反應2TiO2+3C+4Cl2→2TiCl4+CO2+2CO
氧化反應TiCl4+O2→TiO2+2Cl2
在氯化反應過程中,旋風分離器頂部排出的氣體進入三級冷凝器冷凝,從三級冷凝器頂部和精餾塔頂部出來的含有CO、CO2、HCl、未反應的Cl2和微量的TiCl4等的氯化尾氣送氯化尾氣處理系統處理。目前對氯化尾氣一般是通過酸洗、堿洗來進行處理,首先通過酸洗除去其中HCl等酸性氣體生成廢鹽酸,然后在通過堿洗處理廢氣中氯氣。生成的廢鹽酸由于雜質含量高不能直接使用或銷售,一般是排入廢水處理系統,通過中和、沉淀、過濾后作為化漿補充水返回氯化制漿。從旋風分離器底部排出的雜質焦碳、FeCl3、MgCl2、CaCl2、未反應完的鈦礦等進入化漿槽內,采用廢鹽酸進行化漿,所得化漿后的混合液用泵送到壓濾機將固體雜質壓濾,烘干后可返回氯化爐內再次作為原料反應。壓濾后的濾液用堿性吸收劑石灰乳漿液或氫氧化鈉等堿性物質中和處理。
在氯化法鈦白粉生產過程中酸性廢水包括酸洗氯化尾氣得到的廢鹽酸以及壓濾后的濾液,目前對酸性廢水的處理主要是采購石灰粉作為堿液吸收劑,使得氯化法鈦白粉生產現場存在石灰粉的堆放,造成粉塵污染,影響環境,而且增加了企業的處理成本;中和后的氫氧化物濾渣也沒有綜合利用,氫氧化物濾渣堆放也增加了企業的堆放成本和環境影響。
電石法聚氯乙烯裝置的乙炔發生工序將產生大量的電石渣漿,每噸聚氯乙烯產品約副產7.7m3電石渣漿,渣漿中Ca(OH)2質量含量按20%計。根據《氯堿(燒堿、聚氯乙烯)行業準入條件》中規定“新建、改擴建電石法聚氯乙烯項目必須同時配套建設電石渣制水泥等電石渣綜合利用裝置”。
發明內容
本發明所要解決的技術問題是提供一種氯化法鈦白粉生產過程中酸性廢水的處理方法,能夠利用電石渣漿代替外購石灰粉,對氯化法鈦白粉生產過程中酸性廢水進行中和處理、以廢治廢。
本發明解決其技術問題所采用的技術方案是:氯化法鈦白粉生產過程中酸性廢水的處理方法,包括以下步驟:
(1)電石渣原漿從電石法聚氯乙烯廠乙炔發生工序的電石渣漿池內抽出,經旋液分離器分離出粗固體不溶物后得電石渣漿送到電石渣漿貯槽;
(2)電石渣漿貯槽內的電石渣漿經輸送泵加入到中和池與酸性廢水進行中和反應;
(3)步驟(2)中和反應后的混合物流入廢液沉淀池進行沉淀,沉淀物濃漿液自流入濃漿液貯槽,再由濃漿液輸送泵送到壓濾機進行壓濾、洗滌后形成濾餅;廢液沉淀池內上清液送往清液池。
進一步的,所述步驟(2)中酸性廢水與電石渣漿的質量流量比為1.3-1.7。
進一步的,所述步驟(1)中旋液分離器分離出的粗固體不溶物粒徑在40目以下。
進一步的,所述步驟(3)中清液池中的上清液返回至化漿槽對旋風分離器底部排出的雜質進行化漿或用作氯化尾氣的洗滌液。
進一步的,步驟(3)所述壓濾機為隔膜壓濾機。
進一步的,沉淀物濃漿液經隔膜壓濾機過濾后,再通水洗滌,除去可溶性物質,再將隔膜壓濾機增壓到5.5-6.5bar,從濾餅中擠出水份,然后再用壓縮空氣將濾餅中的游離水吹出得氫氧化物濾餅。
進一步的,所述氫氧化物濾餅用作生產水泥的原料。
本發明的有益效果是:本發明采用電石渣漿處理氯化法鈦白粉生產過程中的酸性廢水,處理流程短、操作簡單、便于生產運行管理,實現了以廢治廢;節約了在酸性廢水處理過程中石灰粉的采購、堆放、化漿等費用;整個處理過程為液體封閉輸送,現場環境清潔衛生;中和反應后濾餅用作水泥生產的原料,實現了鈦白粉廢渣的綜合利用,經濟環保。同時實現了將鈦白粉行業和電石法聚氯乙烯行業、電石渣制水泥行業的高度關聯。


