申請日2016.05.04
公開(公告)日2016.07.20
IPC分類號C02F3/12
摘要
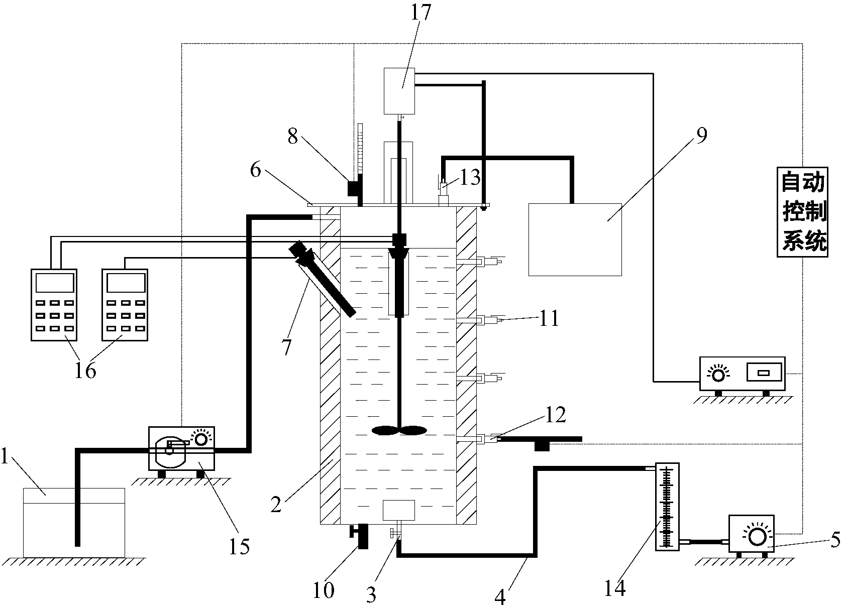
本發明公開了一種污水處理實驗裝置,包括SBR反應器,所述SBR反應器包括主筒體和設置于主筒體底部的曝氣頭,曝氣頭通過設置于主筒體外部的曝氣管與曝氣泵連接。本發明的污水處理實驗裝置,SBR反應器的適用性更廣泛,曝氣狀態良好,在線監測方便、保溫方便,收集氣體時氣密性較好。
權利要求書
1.污水處理實驗裝置,包括SBR反應器,其特征在于:所述SBR反應器包括主筒體和設置于主筒體底部的曝氣頭,曝氣頭通過設置于主筒體外部的曝氣管與曝氣泵連接。
2.根據權利要求1所述的污水處理實驗裝置,其特征在于:所述曝氣頭具有插設于所述主筒體的底壁上的進氣管,進氣管伸出至主筒體的外側且與所述曝氣管連接,曝氣管為軟管。
3.根據權利要求2所述的污水處理實驗裝置,其特征在于:所述進氣管與所述主筒體的底壁垂直連接。
4.根據權利要求1所述的污水處理實驗裝置,其特征在于:所述SBR反應器還包括設置于所述主筒體上且用于安裝監測探頭的探頭安裝座。
5.根據權利要求4所述的污水處理實驗裝置,其特征在于:所述探頭安裝座設置于所述主筒體的側壁上且為兩端開口、內部中空的結構,探頭安裝座的內腔與主筒體內腔連通。
6.根據權利要求4或5所述的污水處理實驗裝置,其特征在于:所述探頭安裝座為柱狀空心管件。
7.根據權利要求4至6所述的污水處理實驗裝置,其特征在于:所述探頭安裝座在所述主筒體上設置多個。
8.根據權利要求1所述的污水處理實驗裝置,其特征在于:所述SBR反應器還包括套設于所述主筒體上且與主筒體進行傳熱的外筒體,加熱水流經外筒體的內部。
9.根據權利要求1所述的污水處理實驗裝置,其特征在于:所述SBR反應器還包括設置于所述主筒體頂部的蓋板,蓋板與主筒體通過螺栓連接。
10.根據權利要求9所述的污水處理實驗裝置,其特征在于:所述SBR反應器還包括設置于所述蓋板上且與氣體收集系統連接的排氣閥門。
說明書
污水處理實驗裝置
技術領域
本發明屬于污水生物處理技術領域,具體地說,本發明涉及一種污水處理實驗裝置。
背景技術
目前,實驗室中使用的SBR反應器進行污水處理實驗,SBR是序列間歇式活性污泥法(SequencingBatchReactorActivatedSludgeProcess)的簡稱,是一種按間歇曝氣方式來運行的活性污泥污水處理技術,又稱序批式活性污泥法。
由于污水生物處理實驗的實驗要求各不相同,從而導致用于污水處理的SBR反應器的種類也各不相同。目前實驗室中使用的SBR反應器的設計主要面向單一性的實驗,導致反應器的功能有限、應用范圍窄,從而造成反應器的使用時間短及反應器的閑置和浪費。
發明內容
本發明提供一種污水處理實驗裝置,目的是使SBR反應器的適用性更廣泛。
為了實現上述目的,本發明采取的技術方案為:污水處理實驗裝置,包括SBR反應器,所述SBR反應器包括主筒體和設置于主筒體底部的曝氣頭,曝氣頭通過設置于主筒體外部的曝氣管與曝氣泵連接。
所述曝氣頭具有插設于所述主筒體的底壁上的進氣管,進氣管伸出至主筒體的外側且與所述曝氣管連接,曝氣管為軟管。
所述進氣管與所述主筒體的底壁垂直連接。
所述SBR反應器還包括設置于所述主筒體上且用于安裝監測探頭的探頭安裝座。
所述探頭安裝座設置于所述主筒體的側壁上且為兩端開口、內部中空的結構,探頭安裝座的內腔與主筒體內腔連通。
所述探頭安裝座為柱狀空心管件。
所述探頭安裝座在所述主筒體上設置多個。
所述SBR反應器還包括套設于所述主筒體上且與主筒體進行傳熱的外筒體,加熱水流經外筒體的內部。
所述SBR反應器還包括設置于所述主筒體頂部的蓋板,蓋板與主筒體通過螺栓連接。
所述SBR反應器還包括設置于所述蓋板上且與氣體收集系統連接的排氣閥門。
本發明的污水處理實驗裝置,SBR反應器的適用性更廣泛,曝氣狀態良好,在線監測方便、保溫方便,收集氣體時氣密性較好。



