申請日2016.05.17
公開(公告)日2016.12.07
IPC分類號C02F9/14; C02F101/16
摘要
本實用新型公開了一種城市污水脫氮除磷設備,包括通過主管路依次連接的反硝化除磷反應器、中沉池、分流器、短程硝化反應器和厭氧氨氧化反應器;所述厭氧氨氧化反應器上設有水質在線測定儀和流量控制器,且所述流量控制器與分流器相連接;所述水質在線測定儀可實時監測厭氧氨氧化反應器出水中氮素組成和含量,通過流量控制器和分流器控制中沉池上清液進入短程硝化反應器和厭氧氨氧化反應器的分配比例;并通過將厭氧氨氧化反應器的部分出水回流至短程硝化反應器和反硝化除磷反應器,實現氮的進一步去除。本實用新型提供了一套高效、低耗、低成本的城市污水脫氮除磷設備。
權利要求書
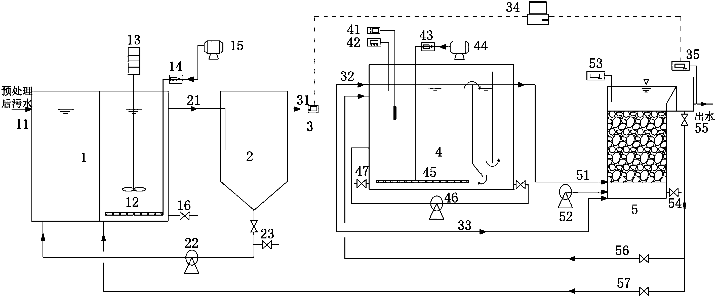
1.一種城市污水脫氮除磷設備,其特征在于:包括通過主管路依次連接的反硝化除磷反應器、中沉池、分流器、短程硝化反應器和厭氧氨氧化反應器;所述反硝化除磷反應器與中沉池之間設有可將中沉池內污泥導入反硝化除磷反應器的污泥回流管;所述反硝化除磷反應器與厭氧氨氧化反應器之間設有可將厭氧氨氧化反應器的出水導入反硝化除磷反應器的污水回流管;所述分流器與厭氧氨氧化反應器之間設有可將分流器的出水導入厭氧氨氧化反應器的管路;所述短程硝化反應器與厭氧氨氧化反應器之間設有可將厭氧氨氧化反應器的出水導入短程硝化反應器的污水回流管;所述厭氧氨氧化反應器上設有水質在線測定儀和流量控制器,且所述流量控制器與分流器相連接。
2.根據權利要求1所述的一種城市污水脫氮除磷設備,其特征在于:所述反硝化除磷反應器設置有進水管、污泥回流管、污水回流管、出水管、放空管、曝氣設施和攪拌設施。
3.根據權利要求2所述的一種城市污水脫氮除磷設備,其特征在于:所述反硝化除磷反應器由厭氧區和兼氧區組成,進水管和污泥回流管設置在厭氧區,污水回流管、出水管、放空管、曝氣設施和攪拌設施設置在兼氧區。
4.根據權利要求1所述的一種城市污水脫氮除磷設備,其特征在于:所述中沉池設置有進水管、出水管和污泥回流管。
5.根據權利要求1所述的一種城市污水脫氮除磷設備,其特征在于:所述短程硝化反應器設置有進水管、出水管、污泥回流管、污水回流管、放空管、溫度控制儀、DO測定儀和曝氣設施。
6.根據權利要求1所述的一種城市污水脫氮除磷設備,其特征在于:所述厭氧氨氧化反應器設置有進水管、出水管、放空管、反沖洗管、溫度控制儀。
說明書
一種城市污水脫氮除磷設備
技術領域
本實用新型涉及一種城市污水脫氮除磷設備,屬于城市污水處理技術領域。
背景技術
水資源、能源短缺以及水環境質量日益惡化,已經成為社會經濟發展的瓶頸,提高污水處理率和處理程度、提高污水處理廠的脫氮除磷效能、降低污水處理的能耗已成為當務之急。近年來污水處理排放標準日益嚴格,而隨著處理要求的提高,污水處理過程的能耗也隨之提高。在傳統的污水處理技術中,由于脫氮除磷工藝中脫氮與除磷在反應基質(碳源)和反應空間上存在競爭和矛盾,很難取得良好的N、P同時去除的效果,往往需要耗費大量外加能源才能獲得較滿意的效果。
本實用新型開發了一種城市污水脫氮除磷設備,采用高效累積NO2ˉ-N的短程硝化反應器,引入短程硝化段和厭氧氨氧化段多點進水機制,合理分配進入短程硝化反應器和厭氧氨氧化反應器的進水比例,來達到高效穩定的自養脫氮效率,并將厭氧氨氧化反應器的出水回流至前段的反硝化除磷反應器,在厭氧/缺氧交替運行條件下,利用回流的NO3ˉ和NO2ˉ作為電子受體,將反硝化過程和除磷過程集為一體,達到同步除磷脫氮目的。
實用新型內容
本實用新型的目的在于提供一種城市污水脫氮除磷設備。
本實用新型所采取的技術方案是:
一種城市污水脫氮除磷設備,包括通過主管路依次連接的反硝化除磷反應器、中沉池、分流器、短程硝化反應器和厭氧氨氧化反應器;所述反硝化除磷反應器與中沉池之間設有可將中沉池內污泥導入反硝化除磷反應器的污泥回流管;所述反硝化除磷反應器與厭氧氨氧化反應器之間設有可將厭氧氨氧化反應器的出水導入反硝化除磷反應器的污水回流管;所述分流器與厭氧氨氧化反應器之間設有可將分流器的出水導入厭氧氨氧化反應器的管路;所述短程硝化反應器與厭氧氨氧化反應器之間設有可將厭氧氨氧化反應器的出水導入短程硝化反應器的污水回流管;所述厭氧氨氧化反應器上設有水質在線測定儀和流量控制器,且所述流量控制器與分流器相連接。
進一步的,所述反硝化除磷反應器設置有進水管、污泥回流管、污水回流管、出水管、放空管、曝氣設施和攪拌設施。
進一步的,所述反硝化除磷反應器由厭氧區和兼氧區組成,進水管和污泥回流管設置在厭氧區,污水回流管、出水管、放空管、曝氣設施和攪拌設施設置在兼氧區。
進一步的,所述中沉池設置有進水管、出水管和污泥回流管。
進一步的,所述短程硝化反應器設置有進水管、出水管、污泥回流管、污水回流管、放空管、溫度控制儀、DO測定儀和曝氣設施。
進一步的,所述厭氧氨氧化反應器設置有進水管、出水管、放空管、反沖洗管、溫度控制儀。
本實用新型的有益效果是:
1)本實用新型的城市污水脫氮除磷設備中的反硝化除磷反應器劃分為厭氧區和兼氧區,可以根據厭氧氨氧化反應器回流液中氮氧化物是否滿足除磷對電子受體的需求,來判斷采用缺氧或者好氧條件,不僅可以實現對有機物的高效利用和保證除磷效果,同時還可以對厭氧氨氧化反應器出水中的氮氧化物進行深度處理;
2)本實用新型的城市污水脫氮除磷設備的短程硝化反應器僅需控制反應溫度和曝氣量來達到最大程度的亞氮累積,通過中沉池上清液的分流,控制進入短程硝化反應器和厭氧氨氧化反應器中的污水比例,從而實現高效的自養脫氮進程,與現有的半短程硝化反應器相比,本實用新型中的短程硝化反應器和厭氧氨氧化反應器的控制條件更為簡便與穩定;
3)本實用新型的城市污水脫氮除磷設備可對厭氧氨氧化反應器出水中的氮素組成和含量進行實時監測,根據出水中的氮素含量控制中沉池上清液進入短程硝化反應器和厭氧氨氧化反應器的比例,并實現厭氧氨氧化反應器回流量的靈活控制,從而獲得高效的污染物去除效果。



