申請日2016.05.17
公開(公告)日2016.10.12
IPC分類號C02F1/04; C10B53/00; C10B49/02; F22G5/02; F23G7/06; C01D5/16; C01D3/14; B01D45/12; C02F103/30
摘要
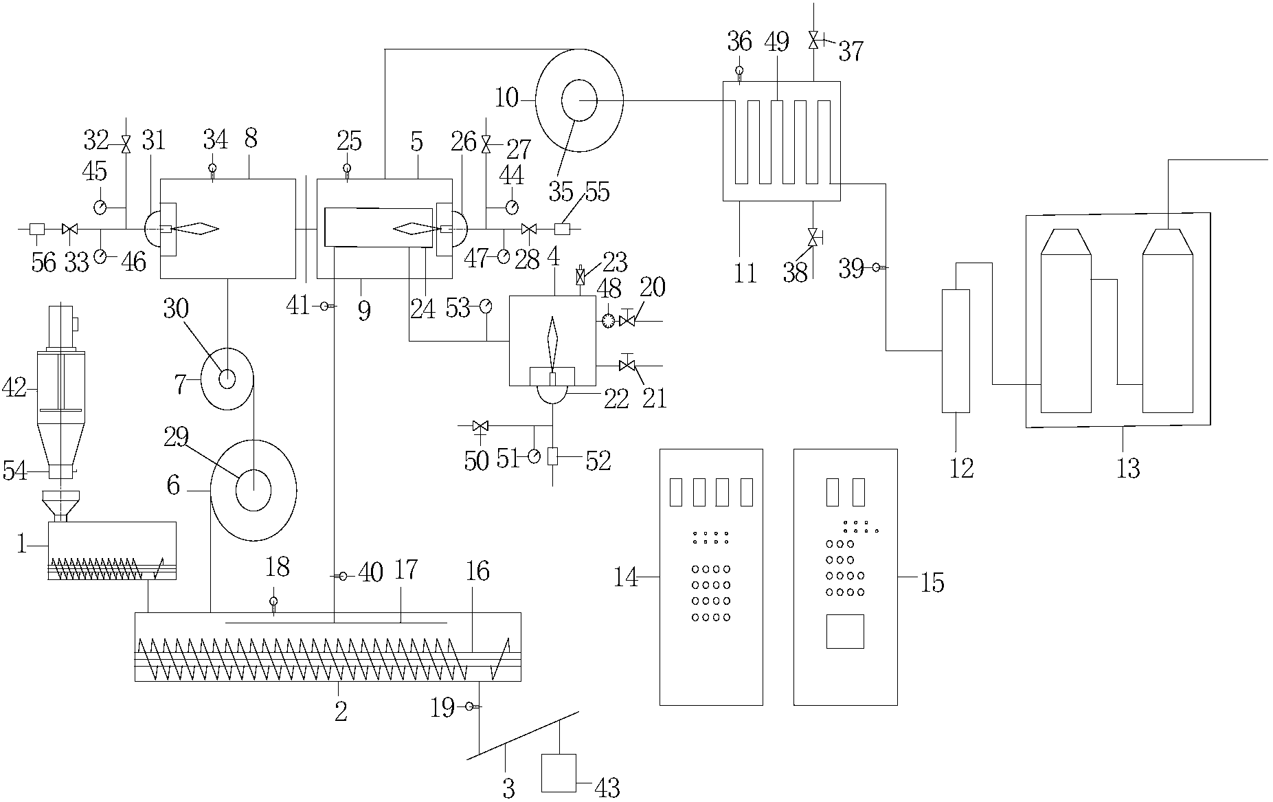
本發明涉及有機廢棄物處理設備技術領域,尤其是涉及一種過熱蒸汽碳化印染中間體生產廢水的方法及裝置。該方法將印染中間體H酸、T酸、對位酯的生產廢水,經蒸餾濃縮(或低溫脫鹽),再經噴烘形成干粉廢棄物,將該廢棄物投入到過熱蒸汽碳化爐連續無氧碳化,利用350℃-850℃的過熱蒸汽碳化。該方法確保了碳化的均勻性,使COD含量降至500mg/kg以下,并保證了硫酸鈉、氯化鈉的回收利用。此項技術的推廣解決了制約生產H酸、T酸、對位酯的環保技術的瓶頸,從而快速推動印染中間體的大規模的生產。
權利要求書
1.一種過熱蒸汽碳化印染中間體生產廢水的方法,其特征在于,包括如下步驟:
S1、將印染中間體的生產廢水進行蒸餾濃縮以及噴烘形成干粉狀廢棄物;
S2、將干粉廢棄物作為物料通過送料單元送入至碳化單元內,利用碳化螺旋送料器推進物料,以使物料能夠均勻地接觸過熱蒸汽;
S3、控制過熱蒸汽發生器生成350℃-850℃的過熱蒸汽,并將該溫度范圍的過熱蒸汽送入至碳化單元內對物料進行連續無氧碳化;將碳化結束的物料通過水冷卻式螺旋機送料機輸送至收料箱內,以供回收利用;
S4、將碳化過程產生的廢氣依次經第一旋風除塵器、第二旋風除塵器送入至脫臭爐中,將脫臭爐的溫度設定為850-1200℃,并對廢氣中混雜的可燃氣體進行第一次燃燒;
S5、將由脫臭爐處理后的廢氣送入至過熱蒸汽發生器中進行第二次燃燒,將過熱蒸汽發生器的溫度設定為850℃;
S6、將由過熱蒸汽發生器處理后的廢氣經第三旋風除塵器送入至導熱油加溫裝置,利用廢氣攜帶的余熱對導熱油進行加溫;
S7、將由導熱油加溫裝置處理后的廢氣通過排廢風機送入尾氣終端處理系統進行最終潔凈處理,并由煙囪高空排放。
2.根據權利要求1所述的過熱蒸汽碳化印染中間體生產廢水的方法,其特征在于,所述印染中間體包括H酸、T酸或對位酯。
3.根據權利要求1所述的過熱蒸汽碳化印染中間體生產廢水的方法,其特征在于,在碳化單元內選擇設置碳化腔體,在碳化腔體內設有碳化螺旋送料器和過熱蒸汽送汽裝置;將過熱蒸汽送汽裝置設置于碳化單元的過熱蒸汽進口端,且與過熱蒸汽發生器的熱交換部分連接,過熱蒸汽送汽裝置用于調節過熱蒸汽的輸出;
而且,在碳化單元上還設有壓力測定裝置,所述壓力測定裝置、碳化螺旋送料器分別與控制系統通訊連接。
4.根據權利要求3所述的過熱蒸汽碳化印染中間體生產廢水的方法,其特征在于,根據干粉廢棄物的處理量以及碳化難度,在碳化單元內選擇設置多個碳化腔體,且上下相鄰兩個碳化腔體之間的首尾出料口與進料口垂直排放。
5.根據權利要求3所述的過熱蒸汽連續無氧碳化有機廢棄物的裝置,其特征在于,過熱蒸汽發生器包括過熱蒸汽燃燒爐、設置于過熱蒸汽燃燒爐內的第一熱交換器以及設置于過熱蒸汽燃燒爐一端的第一燃燒器;
所述第一熱交換器的出口端與所述過熱蒸汽送汽裝置通過管道連接,且在兩者之間的管道上分別設有第一溫度數據采集口、第二溫度數據采集口;所述第一溫度數據采集口與第二溫度數據采集口分別與控制系統通訊連接;
所述第一燃燒器的進氣端連接有第一天然氣管道、第一空氣管道,所述第一天然氣管道上設有第一壓力表和第一天然氣進氣閥,所述第一空氣管道上設有第二壓力表、第一空氣進氣閥和第一風機;
所述過熱蒸汽燃燒爐上設有第一爐溫數據采集口,所述第一爐溫數據采集口與控制系統通訊連接。
6.根據權利要求5所述的過熱蒸汽碳化印染中間體生產廢水的方法,其特征在于,當環境中含有飽和蒸汽的情況下,將第一熱交換器的入口端直接連接飽和蒸汽源。
7.根據權利要求5所述的過熱蒸汽碳化印染中間體生產廢水的方法,其特征在于,當環境中不含有飽和蒸汽的情況下,將第一熱交換器的入口端連接有飽和蒸汽發生器;
所述飽和蒸汽發生器與第一熱交換器的入口端之間的通道上設有第六壓力表,所述飽和蒸汽發生器上連接有安全閥、進水管道和出水管道,所述進水管道上設有進水閥和水表,所述出水管道上設有出水閥;
所述飽和蒸汽發生器的一端設置有第二燃燒器,所述第二燃燒器的進氣端連接有第二天然氣管道、第二空氣管道,所述第二天然氣管道上設有第三壓力表和第二天然氣進氣閥,所述第二空氣管道上設有第二風機和第二空氣空氣閥。
8.根據權利要求7所述的過熱蒸汽碳化印染中間體生產廢水的方法,其特征在于,所述脫臭爐的一端設置有第三燃燒器,所述第三燃燒器的進氣端連接有第三天然氣管道、第三空氣管道,所述第三天然氣管道上設有第四壓力表和第三天然氣進氣閥,所述第三空氣管道上設有第五壓力表、第三空氣進氣閥和第三風機;所述脫臭爐上設有第二爐溫數據采集口,所述第二爐溫數據采集口與控制系統通訊連接,用于檢測脫臭爐內溫度并反饋至控制系統進行決策,以使脫臭爐的溫度設定為850-1200℃。
9.根據權利要求3所述的過熱蒸汽碳化印染中間體生產廢水的方法,其特征在于,所述導熱油加溫裝置連接有溫控探頭、進油閥和排油閥,且在導熱油加溫裝置內設有第二熱交換器,所述第二熱交換器的進口端與第三旋風除塵器連接,所述第二熱交換器的出口端與排廢風機連接。
10.一種過熱蒸汽碳化印染中間體生產廢水的裝置,用于執行如權利要求1-9中任一項所述的過熱蒸汽碳化印染中間體生產廢水的方法。
說明書
過熱蒸汽碳化印染中間體生產廢水的方法及裝置
技術領域
本發明涉及印染中間體處理方法技術領域,尤其是涉及一種過熱蒸汽碳化印染中間體生產廢水的方法及裝置。
背景技術
H酸、T酸、對位酯是印染行業的染料中間體。目前,化工廠在生產這三種中間體過程中,會產生大量高污染的生產廢水。生產廢水常規的處理方法有很多種:臭氧-過氧化氫氧化預處理,乳狀液膜法處理,濕式空氣氧化處理,絡合萃取法等方法。現有技術中提供了一種染料中間體H酸生產廢水的處理方法,它只是公開了如何把H酸(并未提及T酸、對位酯)生產廢水如何變成固體廢物的方法,碳化只是簡單提了300℃~800℃,并未提及到碳化的核心技術過熱蒸汽,也并未提及具體裝置及具體的碳化方法。
目前,碳化的技術僅指使用簡單的外熱式或內熱式熱空氣碳化技術。對于外熱式碳化裝置和方法,是利用生物質燃料加熱爐膛,再傳熱碳化爐外壁,從而使爐內有機物碳化。或者使用外殼帶夾套固定體的加熱裝置,用導熱媒體例如液態鹽加溫,從外殼傳熱碳化爐內物料。此方法共同缺點是都是傳熱慢,能耗高,碳化不均勻,設備密封和熱媒體泄漏成致命問題。對于內熱式碳化裝置,通過加熱空氣達到碳化所需溫度,送入碳化爐內,熱空氣直接接觸物料,但是熱空氣富含氧,例如與H酸、T酸、對位酯生產廢棄物中的硫酸鈉,氯化鈉很容易燃燒融熔,碳化效果差,而且極易腐蝕設備,損壞設備。
因此,采用以上各種方法,都不能大幅降解H酸、T酸、對位酯生產廢水中高濃度的COD至500mg/kg以下,以上三種物質中所含萘、苯胺系列的有機物也不能均勻碳化,造成碳化后廢棄物中所含的硫酸鈉、氯化鈉不能被充分的回收利用,造成資源的浪費。
發明內容
本發明的目的在于提供過熱蒸汽碳化印染中間體生產廢水的方法,以解決現有技術中存在的資源浪費、碳化效果差以及設備可靠性不高的技術問題。
為解決上述技術問題,本發明提供一種過熱蒸汽碳化印染中間體生產廢水的方法,包括如下步驟:
S1、將印染中間體的生產廢水進行蒸餾濃縮以及噴烘形成干粉狀廢棄物;
S2、將干粉廢棄物作為物料通過送料單元送入至碳化單元內,利用碳化螺旋送料器推進物料,以使物料能夠均勻地接觸過熱蒸汽;
S3、控制過熱蒸汽發生器生成350℃-850℃的過熱蒸汽,并將該溫度范圍的過熱蒸汽送入至碳化單元內對物料進行連續無氧碳化;將碳化結束的物料通過水冷卻式螺旋機送料機輸送至收料箱內,以供回收利用;
S4、將碳化過程產生的廢氣依次經第一旋風除塵器、第二旋風除塵器送入至脫臭爐中,將脫臭爐的溫度設定為850-1200℃,并對廢氣中混雜的可燃氣體進行第一次燃燒;
S5、將由脫臭爐處理后的廢氣送入至過熱蒸汽發生器中進行第二次燃燒,將過熱蒸汽發生器的溫度設定為850℃;
S6、將由過熱蒸汽發生器處理后的廢氣經第三旋風除塵器送入至導熱油加溫裝置,利用廢氣攜帶的余熱對導熱油進行加溫;
S7、將由導熱油加溫裝置處理后的廢氣通過排廢風機送入尾氣終端處理系統進行最終潔凈處理,并由煙囪高空排放。
進一步地,所述印染中間體包括H酸、T酸或對位酯。
進一步地,在碳化單元內選擇設置碳化腔體,在碳化腔體內設有碳化螺旋送料器和過熱蒸汽送汽裝置;將過熱蒸汽送汽裝置設置于碳化單元的過熱蒸汽進口端,且與過熱蒸汽發生器的熱交換部分連接,過熱蒸汽送汽裝置用于調節過熱蒸汽的輸出;而且,在碳化單元上還設有壓力測定裝置,所述壓力測定裝置、碳化螺旋送料器分別與控制系統通訊連接。
進一步地,根據廢棄物的碳化難度及處置量,碳化腔體內的螺旋送料器數量可設計為1個到4個。
進一步地,根據干粉廢棄物的處理量以及碳化難度,在碳化單元內選擇設置多個碳化腔體,且上下相鄰兩個碳化腔體之間的首尾出料口與進料口垂直排放。
進一步地,過熱蒸汽發生器包括過熱蒸汽燃燒爐、設置于過熱蒸汽燃燒爐內的第一熱交換器以及設置于過熱蒸汽燃燒爐一端的第一燃燒器;所述第一熱交換器的出口端與所述過熱蒸汽送汽裝置通過管道連接,且在兩者之間的管道上分別設有第一溫度數據采集口、第二溫度數據采集口;所述第一溫度數據采集口與第二溫度數據采集口分別與控制系統通訊連接;所述第一燃燒器的進氣端連接有第一天然氣管道、第一空氣管道,所述第一天然氣管道上設有第一壓力表和第一天然氣進氣閥,所述第一空氣管道上設有第二壓力表、第一空氣進氣閥和第一風機;所述過熱蒸汽燃燒爐上設有第一爐溫數據采集口,所述第一爐溫數據采集口與控制系統通訊連接。
進一步地,在環境中含有飽和蒸汽的情況下,將第一熱交換器的入口端直接連接飽和蒸汽源。
進一步地,在環境中不含有飽和蒸汽的情況下,將第一熱交換器的入口端連接有飽和蒸汽發生器;所述飽和蒸汽發生器與第一熱交換器的入口端之間的通道上設有第六壓力表,所述飽和蒸汽發生器上連接有安全閥、進水管道和出水管道,所述進水管道上設有進水閥和水表,所述出水管道上設有出水閥;所述飽和蒸汽發生器的一端設置有第二燃燒器,所述第二燃燒器的進氣端連接有第二天然氣管道、第二空氣管道,所述第二天然氣管道上設有第三壓力表和第二天然氣進氣閥,所述第二空氣管道上設有第二風機和第二空氣空氣閥。
進一步地,所述脫臭爐的一端設置有第三燃燒器,所述第三燃燒器的進氣端連接有第三天然氣管道、第三空氣管道,所述第三天然氣管道上設有第四壓力表和第三天然氣進氣閥,所述第三空氣管道上設有第五壓力表、第三空氣進氣閥和第三風機;所述脫臭爐上設有第二爐溫數據采集口,所述第二爐溫數據采集口與控制系統通訊連接,用于檢測脫臭爐內溫度并反饋至控制系統進行決策,以使脫臭爐的溫度設定為850-1200℃。
進一步地,所述導熱油加溫裝置連接有溫控探頭、進油閥和排油閥,且在導熱油加溫裝置內設有第二熱交換器,所述第二熱交換器的進口端與第三旋風除塵器連接,所述第二熱交換器的出口端與排廢風機連接。
進一步地,以上導熱油加溫裝置,只是余熱利用的一種方法及裝置,也可接入其他需余熱使用的裝置。
本發明還提供一種過熱蒸汽碳化印染中間體生產廢水的裝置,用于執行所述的過熱蒸汽碳化印染中間體生產廢水的方法。
采用上述技術方案,本發明具有如下有益效果:該過熱蒸汽碳化印染中間體生產廢水的方法確保了碳化的均勻性,使COD含量降至500mg/kg以下,并保證了硫酸鈉、氯化鈉的回收利用。從根本上治理了印染中間體廢水難處理的世界性難題,又能使其中的鹽(硫酸鈉、氯化鈉等)回收再利用。此項技術的推廣解決了制約生產H酸、T酸、對位酯的環保技術的瓶頸,從而快速推動印染中間體的大規模的生產。



