申請日2016.05.17
公開(公告)日2016.10.19
IPC分類號E03F1/00
摘要
本實用新型屬于廢水事故預防與應急處理技術領域,公開了電鍍園區工業廢水突發性事故防范和處理風險應急系統。所述電鍍園區工業廢水突發性事故防范和處理風險應急系統,包括工業廢水管網、雨水管網、生活污水管網、排放管網、廢水集水池、廢水調節池、風險應急池及廢水應急處理系統;還包括若干水質監測儀、若干液位監測儀、應急報警裝置、控制器及中央處理器;水質監測儀、液位監測儀、應急報警裝置和控制器分別與中央處理器信號連接。所述電鍍園區工業廢水突發性事故防范和處理風險應急系統可實時監控水質情況,監測到出現異常時,通過中央處理器可進行應急報警,并根據設定程序,采取相應的應急方案,使廢水得到有效收集及處理。
權利要求書
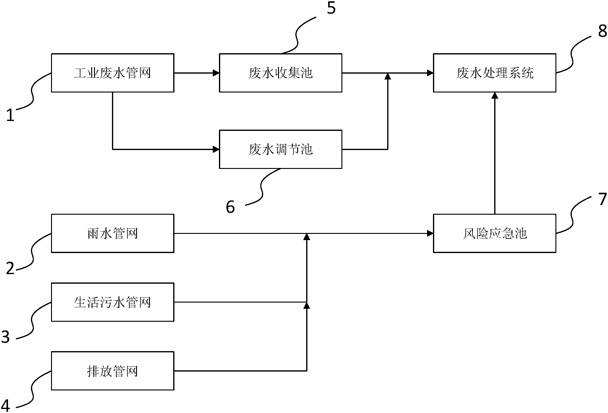
1.電鍍園區工業廢水突發性事故防范和處理風險應急系統,其特征在于:包括工業廢水管網、雨水管網、生活污水管網、排放管網、廢水集水池、廢水調節池、風險應急池及廢水應急處理系統;工業廢水管網分別與廢水集水池和廢水調節池連接,廢水集水池和廢水調節池連接分別與廢水應急處理系統連接;雨水管網、生活污水管網及排放管網分別與風險應急池連接;風險應急池與廢水應急處理系統連接;
工業廢水管網與廢水集水池之間設有第一電動閥門,工業廢水管網與廢水調節池之間設有第二電動閥門,廢水集水池與廢水應急處理系統之間設有第三電動閥門,廢水調節池與廢水應急處理系統之間設有第四電動閥門,雨水管網與風險應急池之間設有第五電動閥門,生活污水管網與風險應急池之間設有第六電動閥門,排放管網與風險應急池之間設有第七電動閥門,風險應急池與廢水應急處理系統之間設有第八電動閥門;
所述電鍍園區工業廢水突發性事故防范和處理風險應急系統還包括若干水質監測儀、若干液位監測儀、應急報警裝置、控制器及中央處理器;水質監測儀、液位監測儀、應急報警裝置和控制器分別與中央處理器信號連接;
所述水質監測儀分別設置于工業廢水管網、雨水管網、生活污水管網和排放管網的末端出水口處,所述液位監測儀分別設置于廢水收集池、廢水調節池和風險應急池內;第一電動閥門、第二電動閥門、第三電動閥門、第四電動閥門、第五電動閥門、第六電動閥門、第期電動閥門及第八電動閥門分別與所述控制器連接。
2.根據權利要求1所述的電鍍園區工業廢水突發性事故防范和處理風險應急系統,其特征在于:所述廢水收集池設置將廢水送至廢水處理系統的第一污水泵。
3.根據權利要求2所述的電鍍園區工業廢水突發性事故防范和處理風險應急系統,其特征在于:所述廢水調節池設置將廢水送至廢水處理系統的第二污水泵。
4.根據權利要求3所述的電鍍園區工業廢水突發性事故防范和處理風險應急系統,其特征在于:所述風險應急池設置將廢水送至廢水處理系統的第三污水泵。
5.根據權利要求4所述的電鍍園區工業廢水突發性事故防范和處理風險應急系統,其特征在于:所述第一污水泵、第二污水泵及第三污水泵分別與所述控制器信號連接。
說明書
電鍍園區工業廢水突發性事故防范和處理風險應急系統
技術領域
本實用新型屬于廢水事故預防與應急處理技術領域,具體涉及電鍍園區工業廢水突發性事故防范和處理風險應急系統。
背景技術
風險應急系統主要以解決電鍍園區內企業生產、經營、儲存、運輸、使用和處置過程中發生爆炸、燃燒、大面積泄漏等事件而造成的突發環境污染事故,以及園區公共廢水處理系統發生意外超標的環境污染事故。為確保將突發環境風險事故影響范圍控制在園區范圍內,最大程度地降低由事故引發次生水環境污染事件的發生概率,保障生態環境安全,電鍍園區需要設有專門的工業廢水突發性事故防范和處理風險應急系統。
實用新型內容
為了克服現有技術的缺點與不足,本實用新型的目的在于提供一種電鍍園區工業廢水突發性事故防范和處理風險應急系統,所述電鍍園區工業廢水突發性事故防范和處理風險應急系統可對電鍍園區內的工業廢水進行監控,預防事故發生,并且在電鍍園區內發生重大事故時,收集接納車間火災事故消防廢水、園區發生泄漏事故的地面廢水、危化品倉庫泄漏的廢水和廢水廠超標排放的廢水,使事故廢水得到收集。
本實用新型的目的通過下述技術方案實現:
電鍍園區工業廢水突發性事故防范和處理風險應急系統,包括工業廢水管網、雨水管網、生活污水管網、排放管網、廢水集水池、廢水調節池、風險應急池及廢水應急處理系統;工業廢水管網分別與廢水集水池和廢水調節池連接,廢水集水池和廢水調節池連接分別與廢水應急處理系統連接;雨水管網、生活污水管網及排放管網分別與風險應急池連接;風險應急池與廢水應急處理系統連接;
工業廢水管網與廢水集水池之間設有第一電動閥門,工業廢水管網與廢水調節池之間設有第二電動閥門,廢水集水池與廢水應急處理系統之間設有第三電動閥門,廢水調節池與廢水應急處理系統之間設有第四電動閥門,雨水管網與風險應急池之間設有第五電動閥門,生活污水管網與風險應急池之間設有第六電動閥門,排放管網與風險應急池之間設有第七電動閥門,風險應急池與廢水應急處理系統之間設有第八電動閥門;
所述電鍍園區工業廢水突發性事故防范和處理風險應急系統還包括若干水質監測儀、若干液位監測儀、應急報警裝置、控制器及中央處理器;水質監測儀、液位監測儀、應急報警裝置和控制器分別與中央處理器信號連接;
所述水質監測儀分別設置于工業廢水管網、雨水管網、生活污水管網和排放管網的末端出水口處,所述液位監測儀分別設置于廢水收集池、廢水調節池和風險應急池內;第一電動閥門、第二電動閥門、第三電動閥門、第四電動閥門、第五電動閥門、第六電動閥門、第期電動閥門及第八電動閥門分別與所述控制器信號連接。
進一步的,所述廢水收集池設置將廢水送至廢水處理系統的第一污水泵;
進一步的,所述廢水調節池設置將廢水送至廢水處理系統的第二污水泵;
進一步的,所述風險應急池設置將廢水送至廢水處理系統的第三污水泵;
進一步的,所述第一污水泵、第二污水泵及第三污水泵分別與所述控制器連接。
本實用新型相對于現有技術具有如下的優點及效果:
電鍍園區工業廢水突發性事故防范和處理風險應急系統可實時監控各管網的水質情況,電鍍園區內發生重大廢水事故時,水質監測儀可監測到水質出現異常,通過中央處理器可進行應急報警,并根據設定程序,采取相應的應急方案,控制各電動閥門的動作,收集接納車間火災事故消防廢水、園區發生泄漏事故的地面廢水、;穫}庫泄漏的廢水和廢水廠超標排放的廢水等不同管網的污廢水,使事故廢水得到收集并得到妥善處理。



