申請日2017.09.30
公開(公告)日2018.01.26
IPC分類號C02F9/02; B01D36/04
摘要
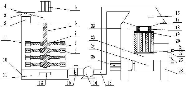
本發明公開了一種防銹且船用廢水處理裝置,包括攪拌裝置、抽水裝置與過濾裝置,所述攪拌裝置包括攪拌沉淀箱、進水管、進水口、電機固定座、攪拌電機、攪拌軸、固定塊、連接桿、攪拌塊、盛放箱、抽屜與把手,所述抽水裝置包括導管、水泵、控制閥以及連接口,所述攪拌裝置包括過濾箱、連接管、分流板、過濾管、固定板、旋轉軸承、過濾軸、減速器、過濾電機、排水口、排水法蘭以及支腿;本發明實現了船用海水的處理與凈化,提高了水的利用率,解決了廢水無法利用的弊端,符合社會需求。
權利要求書
1.一種防銹且船用廢水處理裝置,其特征在于,包括攪拌裝置、抽水裝置與過濾裝置,所述攪拌裝置包括攪拌沉淀箱、進水管、進水口、電機固定座、攪拌電機、攪拌軸、固定塊、連接桿、攪拌塊、盛放箱、抽屜與把手,所述攪拌沉淀箱與所述進水管固定連接,所述進水管與所述進水口固定連接,所述電機固定座與所述攪拌電機固定連接,所述盛放箱與所述攪拌沉淀箱固定連接,所述把手與所述抽屜固定連接,所述盛放箱與所述導管固定連接,所述抽水裝置包括導管、水泵、控制閥以及連接口,所述導管與所述連接口固定連接,所述攪拌裝置包括過濾箱、連接管、分流板、過濾管、固定板、旋轉軸承、過濾軸、減速器、過濾電機、排水口、排水法蘭以及支腿,所述連接口與所述過濾箱固定連接,所述過濾箱與所述旋轉軸承轉動連接,所述旋轉軸承與所述連接管轉動連接,所述過濾軸與所述減速器固定連接,所述減速器與所述過濾電機固定連接,所述過濾電機與所述過濾箱固定連接,所述過濾箱與所述支腿固定連接;裝置表面噴涂防銹漆:按照質量份數配比如下:定油90份,三聚磷酸鋁5-7份,硫酸鋇1500目2-4份,鐵紅20-50份,磷酸鋅20-30份,硫酸汞0.1-0.3份,二甲苯40-80份,氫氧化鈉0.1-0.4份,甘油5-20份,聚丁二烯多元醇15-30份,立德粉20-30份,凡士林1-15份,六次甲基四胺1-2.5份,,氫氧化鋰1-15份,環烷酸鈷0.1-0.3份。
2.根據權利要求1所述的防銹且船用廢水處理裝置,其特征在于,所述攪拌電機與所述攪拌軸固定連接,所述攪拌軸與所述固定塊固定連接,所述固定塊與所述連桿固定連接,所述連接桿與所述攪拌塊固定連接,所述連接桿以攪拌軸為中心圓周分布。
3.根據權利要求1所述的防銹且船用廢水處理裝置,其特征在于,所述抽屜與所述盛放箱滑動連接。
4.根據權利要求1所述的防銹且船用廢水處理裝置,其特征在于,所述控制閥與所述導管固定連接,所述水泵與所述導管固定連接。
5.根據權利要求1所述的防銹且船用廢水處理裝置,其特征在于,所述過濾管與所述分流板固定連接,所述過濾管與所述固定板固定連接,所述過濾軸與所述固定板固定連接。
6.根據權利要求1所述的防銹且船用廢水處理裝置,其特征在于,所述排水口與所述過濾箱固定連接,所述排水法蘭與所述排水口固定連接。
說明書
一種防銹且船用廢水處理裝置
技術領域:
本發明涉及廢水處理技術領域,尤其涉及一種防銹且船用廢水處理裝置。
背景技術:
船舶在運行過程中會產生大量的生活污水,隨著船舶數量的與日俱增,這些污水的排放量也日益增多,遠遠超過了大自然的自凈能力,因而對海洋的污染也日趨嚴重。為此,防銹且船用廢水處理裝置顯得尤為重要。
現在船上廢水處理方法也有很多,但是大多結構復雜,需要化學物質或微生物處理。對于生活用水來說,這些處理方法并不經濟。
發明內容:
本發明的目的在于提供一種防銹且船用廢水處理裝置。
本發明由如下技術方案實施:一種防銹且船用廢水處理裝置,包括攪拌裝置、抽水裝置與過濾裝置,所述攪拌裝置包括攪拌沉淀箱、進水管、進水口、電機固定座、攪拌電機、攪拌軸、固定塊、連接桿、攪拌塊、盛放箱、抽屜與把手,所述攪拌沉淀箱與所述進水管固定連接,所述進水管與所述進水口固定連接,所述電機固定座與所述攪拌電機固定連接,所述盛放箱與所述攪拌沉淀箱固定連接,所述把手與所述抽屜固定連接,所述盛放箱與所述導管固定連接,所述抽水裝置包括導管、水泵、控制閥以及連接口,所述導管與所述連接口固定連接,所述攪拌裝置包括過濾箱、連接管、分流板、過濾管、固定板、旋轉軸承、過濾軸、減速器、過濾電機、排水口、排水法蘭以及支腿,所述連接口與所述過濾箱固定連接,所述過濾箱與所述旋轉軸承轉動連接,所述旋轉軸承與所述連接管轉動連接,所述過濾軸與所述減速器固定連接,所述減速器與所述過濾電機固定連接,所述過濾電機與所述過濾箱固定連接,所述過濾箱與所述支腿固定連接;裝置表面噴涂防銹漆:按照質量份數配比如下:定油90份,三聚磷酸鋁5-7份,硫酸鋇1500目2-4份,鐵紅20-50份,磷酸鋅20-30份,硫酸汞0.1-0.3份,二甲苯40-80份,氫氧化鈉0.1-0.4份,甘油5-20份,聚丁二烯多元醇15-30份,立德粉20-30份,凡士林1-15份,六次甲基四胺1-2.5份,,氫氧化鋰1-15份,環烷酸鈷0.1-0.3份。
進一步,所述攪拌電機與所述攪拌軸固定連接,所述攪拌軸與所述固定塊固定連接,所述固定塊與所述連桿固定連接,所述連接桿與所述攪拌塊固定連接,所述連接桿以攪拌軸為中心圓周分布。此結構可以更加充分的攪拌廢水,以過濾廢水中的大顆粒物質,從而完成初步處理。
進一步,所述抽屜與所述盛放箱滑動連接。用于盛放初步處理后沉淀出的大顆粒物質。
進一步,所述控制閥與所述導管固定連接,所述水泵與所述導管固定連接。將經過初步處理的廢水抽入過濾裝置。
進一步,所述過濾管與所述分流板固定連接,所述過濾管與所述固定板固定連接,所述過濾軸與所述固定板固定連接。使廢水流入過濾管,為離心處理做準備。
進一步,所述排水口與所述過濾箱固定連接,所述排水法蘭與所述排水口固定連接。將經過二次處理的廢水排除,排水法蘭可用來連接其它管道。
本發明的優點:本發明實現了船用海水的處理與凈化,提高了水的利用率,解決了廢水無法利用的弊端,符合社會需求;本發明采用了初步沉淀以及離心過濾的物理方法處理船舶廢水,經過處理的水可以用來做生活用水,也可用來連接其它裝置進行進一步凈化,且裝置結構簡單。



