城鎮污水廠尾水深度脫氮是廢水處理領域的研究熱點, 尾水中存在大量的氮污染物, 易造成水體富營養化, Yu等的研究發現, 我國各省除西藏區域外均有流域污染問題, 京杭大運河在1980年、巢湖在1985年和滇池在1981年均已開始出現氮污染, 氮累積近40年.目前常見的深度脫氮有生物法和物化法, 如離子交換法、膜分離法、反硝化生物濾池(DNBF)、移動床生物膜反應器(MBBR)和人工濕地法等.但深度脫氮技術均存在碳源不足的現象, 通常補充外加碳源, 例甲醇、葡萄糖、乙醇和乙酸鈉等, 然而外加碳源存在成本增加、資源浪費等問題.有研究者于1975年在Bardenpho工藝基礎上提出發展帶有前置厭氧段的Phoredox系列同步脫氮除磷工藝, 認為隨著人們對污水處理生物原理認識的加深, 完全可以設計出可靠的系統實現高標準出水, 即TN < 3 mg·L-1.此外, 北京、昆明、巢湖和太湖等重點區域及流域將TN排放標準從20 mg·L-1(一級B)和15 mg·L-1(一級A), 提升為10 mg·L-1, 甚至5 mg·L-1(昆明A標), 逐漸向極限脫氮邁進.
甲烷氧化菌能氧化甲烷并產生有機物, 并在氮存在時, 甲烷氧化菌氧化甲烷的過程伴隨著氮污染物的去除, 該過程分別為好氧甲烷氧化耦合反硝化(AME-D)和厭氧甲烷氧化耦合反硝化(ANME-D).其中, 好氧甲烷氧化菌最早于1906年被發現, 但AME-D過程最初是由Harremoes等于20世紀70年代發現.此外, 1978年Rhee等首次證實了好氧條件下的甲烷氧化耦合反硝化是由甲烷氧化菌和反硝化菌共同完成的, 即甲烷氧化過程中產生的有機物被反硝化菌利用進行反硝化;Sun等利用膜生物反應器(MBfR)進行污水脫氮實驗, 得到最大反硝化率為97%;李彥澄等采用生物膜反應器進行實驗, 可實現硝酸鹽氮去除率最高為98.93%.
目前, 好氧甲烷氧化耦合反硝化(AME-D)的機制有兩種解釋:①好氧甲烷氧化菌單獨脫氮, 有關研究從基因組和轉錄方面分析, 發現好氧甲烷氧化菌中存在nirS、nirK和norB等能產生脫氮過程的基因, 但至今仍未發現1株具有全部反硝化功能基因的好氧甲烷氧化菌, 由于好氧甲烷氧化菌體內的反硝化功能基因廣泛分布, 其在高硝酸鹽氮或亞硝酸鹽氮的環境中具有生存優勢;②協同脫氮, 甲烷氧化菌氧化過程中會產生中間產物(有機物), 如甲醇、檸檬酸鹽和乙酸鹽等, 反硝化菌會利用中間產物作為碳源進行反硝化脫氮.
好氧甲烷耦合反硝化(AME-D)在城鎮污水廠尾水深度脫氮方面具有巨大的應用潛力, 所需甲烷為可再生能源, 可由污水處理廠的厭氧處理工藝產生.本研究采用改良型反硝化生物濾池, 在人工模擬城鎮污水廠尾水的情況下, 構建出AME-D極限脫氮系統, 考察了運行方式對系統效能的影響, 對出水中有機物的官能團進行拉曼光譜分析, 并采用16S rRNA基因測序技術分析微生物群落結構, 以期為城鎮污水廠尾水深度脫氮提供技術支持和理論支撐.
1 材料與方法
1.1 實驗水質
本研究采用人工模擬城鎮污水廠尾水, 模擬廢水水質參數分別為:COD 20 mg·L-1、總氮20 mg·L-1、硝酸鹽氮12 mg·L-1、氨氮8 mg·L-1和總磷1 mg·L-1.其中硝氮采用NaNO3模擬, 氨氮采用NH4Cl模擬, COD采用葡萄糖模擬, 總磷采用KH2PO4模擬.為保證微生物的正常生長, 添加微生物必需的微量元素, 微量元素的濃度分別為(mg·L-1)[13]:MgSO4·7H2O, 1 000; CaCl2·2H2O, 200; Fe-EDTA, 0.38; Na2MoO4·H2O, 0.26; FeSO4·7H2O, 0.90; MnCl2·4H2O, 0.02; CoCl2·6H2O, 0.05; H3BO3, 0.015; Na-EDTA, 0.25; ZnSO4·7H2O, 0.40; NiCl2·6H2O, 0.01; CuSO4·5H2O, 1.25.
1.2 實驗裝置
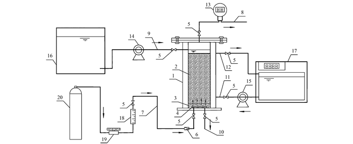
本實驗所采用生物膜反應器如圖 1所示, 該反應器與反硝化生物濾池構造類似, 主體為雙層構造, 反應器內層的有效體積為2 L, 底部設置曝氣管, 并鋪設鵝卵石(6~8 mm)墊層5 cm, 采用填料為石英砂(2~4 mm), 外層為水浴保溫層, 通過循環水控制溫度, 反應器可分為連續式和間歇式兩種運行方式.本實驗所需氣體為甲烷(3%)與空氣(97%)形成的混合氣體, 并在反應器出氣管上設置甲烷在線監測儀.

1.反應器主體; 2.填料(2~4 mm石英砂); 3.墊層(6~8 mm鵝卵石); 4.曝氣管或曝氣頭; 5.閥門; 6.單向閥; 7.進氣管; 8.出氣管; 9.廢水進水管; 10.廢水出水管; 11.熱水進水管; 12.熱水出水管; 13.甲烷在線監測儀; 14.進水蠕動泵; 15.熱水循環泵; 16.進水箱; 17.恒溫水箱; 18.氣體流量計; 19.氣體流量調節閥; 20.混合氣體
圖 1 實驗裝置示意
1.3 實驗方法
反應器啟動時接種貴陽市某污水處理廠濃縮池污泥, 污泥接種濃度為7.92 g·L-1, 溫度控制為(30±1)℃.反應器運行初期采用下方進水上方出水的連續式運行方式, 采用蠕動泵控制進水流量, 流量控制為5 L·d-1.通過氣體流量調節閥調節混合氣體進氣流量, 不間斷進氣, 進氣流量為30 mL·min-1.反應器運行過程中采用甲烷在線監測儀監測出氣中甲烷濃度比, 定期檢測出水中的溫度、DO、pH、氨氮、亞硝酸鹽氮、硝酸鹽氮和COD等水質指標.
連續式運行結束后, 采用上方進水下方出的間歇式運行方式, 溫度仍控制為(30±1)℃, 運行周期為進水0.5 h→運行23 h→出水0.5 h, 每個周期結束后更換反應器內部所有液體, 其水量為1.2 L·d-1.進水和出水時停止進氣, 運行時進氣流量為30 mL·min-1.反應器運行過程中采用甲烷在線監測儀監測出氣中甲烷濃度比, 定期檢測出水中的溫度、DO、pH、氨氮、亞硝酸鹽氮、硝酸鹽氮和COD等水質指標.
1.4 分析測試方法
1.4.1 理化指標分析
氨氮的分析采用水楊酸分光光度法(HJ 536-2009), 亞硝酸鹽氮的分析采用N-(1-萘基)-乙二胺光度法(GB 7493-87), 硝酸鹽氮的分析采用紫外可見分光光度法(HJ/T 346-2007), COD采用HACH-COD快速消解分析法, pH、DO分別用pH便攜式分析儀和DO便攜式分析儀, 甲烷的監測采用SK-600-CH4型甲烷在線監測儀.
1.4.2 拉曼光譜分析
樣品預處理:取約15 mL樣品放于離心管中, 冷凍成冰, 利用真空冷凍干燥機將樣品制成干燥的粉末并冷藏保存.采用LRS-8共焦顯微拉曼光譜儀對干燥的樣品進行分析.具體分析方法如下:用硅片放入載物臺進行波長矯正, 干燥的粉末放入硅片后放入載物臺, 開啟監視器推入顯微鏡上部的觀察鏡, 開啟控制箱上白光光源, 調節電壓旋鈕到合適光強, 根據不同樣品選擇顯微物鏡, 上下左右調整載物臺, 使硅片在顯示屏上得到清晰像, 調節電壓旋鈕到0, 關閉白光光源, 打入激光光源再微調載物臺, 使光源在TV顯示屏上得到點像, 再拔出觀察鏡, 使用50倍物鏡, 激發波長為520 cm-1, “狹縫”值為200 μm, 掃描范圍100~3 000 cm-1, 儀器開始運行測量, 并記錄光譜圖像.
1.4.3 微生物多樣性分析
采集接種污泥和構建完成后系統的微生物進行16S rRAN基因測序分析, 將采集的混合液置于離心管中進行離心1 min, 轉速5 000 r·min-1, 去除上清液后立即儲存于- 20℃條件下冷凍, 然后送至上海美吉生物醫藥科技有限公司(Majorbio)進行16S rRNA基因測序分析, 進行V3-V4高變區測序, 選用細菌通用引物為:338F(5′-ACTCCT ACGGGAGGCAGCAG- 3′)和806R(5′-GGACTACHV GGGTWTCTAAT-3′), 分析測試方法與李彥澄等的研究方法相同.具體聯系污水寶或參見http://m.dongaorq.cn更多相關技術文檔。
2 結果與討論
2.1 AME-D極限脫氮系統構建
反應器接種污泥后, 在連續進出水的方式下運行, 由圖 2可知, 反應器啟動初期對甲烷的消耗量呈上升趨勢, 并在從第20 d開始趨于穩定, 其平均甲烷消耗量為1.22%, 但系統對總氮的去除率較低, 其平均去除率僅為6.47%(圖 3), 對氨氮的平均去除率為92.11%, 說明該系統能在20 d內富集得到甲烷氧化菌和自養硝化菌, 系統中能發生硝化作用, 但不能發生反硝化作用, 連續運行的方式不利于氮污染的去除.

圖 2 甲烷消耗量日變化

圖 3 不同運行條件下反應器出水TN、NH4+-N、NO3--N、NO2--N和去除率
從第49 d開始, 調整為間歇運行的方式, 停留時間變長, 兩種運行方式下出水的pH值、DO和COD如表 1所示, 系統出水均呈中性, pH值相差不大, 出水中COD值均比進水高, 主要由于甲烷被氧化過程中會產生中間產物, 而間歇運行方式的DO比連續運行方式的DO低1.34 mg·L-1, 更有利于反硝化菌的生長繁殖.由圖 2和圖 3可知, 經過10 d左右, 系統趨于穩定, 其平均甲烷消耗量為0.62%, 總氮和氨氮的平均去除率分別為94.77%和93.30%, 出水中總氮和氨氮的平均濃度分別為1.05 mg·L-1和0.54 mg·L-1, 說明在該運行方式下能構建出AME-D極限脫氮系統.田宇心等通過模型模擬與情景分析方法, 探討了改良Bardenpho工藝的極限脫氮效果, 在低C/N進水條件下, 提高碳源(甲醇)加藥量為3.0 m3·d-1, 出水的TN低于極限脫氮目標的3 mg·L-1, 系統TN去除率達96%.美國應用極限脫氮技術的污水廠中位于佛羅里達州的Bay point污水廠利用MLE活性污泥工藝, 升級曝氣和化學處理, 將TN出水平均濃度從6.33 mg·L-1改造為3.99 mg·L-1, 賓夕法尼亞的Hempden Twp污水廠采用序列間歇式活性污泥(CSR)進行結構、流程優化, 將TN出水濃度從4.66 mg·L-1改造到3.64 mg·L-1.通過對比可知, 所構建出的AME-D極限脫氮系統具有較高的出水水質.

表 1 系統出水的pH、DO和COD
2.2 進出水拉曼光譜分析
采集間歇運行方式下的進出水進行拉曼光譜分析, 其圖譜如圖 4所示, 拉曼光譜圖解析如表 2所示, 通過比對圖譜可知, 進水中波數為416.46 cm-1和出水中波數為421.25 cm-1的峰, 該峰由PO43-的PO4對稱變角振動引起, 主要是由于實驗用水中含有磷酸鹽等營養物質.進水經過處理后, 波數為1 051.57 cm-1的峰明顯消失, 而該峰由NO3-對稱伸縮引起, 進一步說明系統對硝酸鹽氮具有較高的去除能力.出水中明顯增強的峰為497.94 cm-1, 說明系統中產生了具有官能團P— Cl的物質.此外, 出水中明顯增強的峰分別為608.81、623.46和672.90 cm-1, 醇COH面外彎曲或C—H面外彎曲振動吸收引起, 說明甲烷被氧化形成的中間產物可能主要為醇類物質.Kauffmann等用拉曼光譜測定硝酸鹽溶液, 在1 047 cm-1波長處得到特定NO3-的陰離子.占新華等進行水溶性有機物和多環芳烴結合特征的紅外光譜研究, 得到在610~690 cm-1吸收峰之間含有酚基功能團的結論.

圖 4 系統進出水拉曼光譜圖

表 2 拉曼光譜圖解析
2.3 微生物多樣性分析
對接種污泥和AME-D極限脫氮系統中的微生物進行16S rRNA基因測序分析, 如圖 5所示, 在門水平上[圖 5(a)], 接種污泥中檢測出26門, AME-D極限脫氮系統中檢測出17門.接種污泥中的優勢門分別為變形菌門(Proteobacteria, 21.88%)、綠彎菌門(Chloroflexi, 33.48%)、擬桿菌門(Bacteroidetes, 10.19%)、硝化螺旋菌門(Nitrospirae, 5.11%)和浮霉菌門(Planctomycetes, 1.15%).AME-D極限脫氮系統中優勢門分別為變形菌門(Proteobacteria, 76.10%)、綠彎菌門(Chloroflexi, 3.59%)、擬桿菌門(Bacteroidetes, 2.81%)、硝化螺旋菌門(Nitrospirae, 0.10%)和浮霉菌門(Planctomycetes, 0.17%), 其中, 豐度變化最大的為變形菌門, 1994年就有研究者發現微生物用于水處理方面最主要的為變形菌門, 且大部分反硝化細菌和甲烷氧化菌均屬于變形菌門.說明該系統對變形菌門生長有促進作用, 而對綠彎菌門、擬桿菌門、浮霉菌門和硝化螺旋菌門有抑制作用.

S1 :接種污泥: S2:AME-D極限脫氮系統; (a)門水平; (b)科水平: (c)屬水平.
圖 5 門、科和屬水平上的微生物分類
在科水平上[圖 5(b)], AME-D極限脫氮系統中出現新的假單胞菌科(Pseudomonadaceae)和芽孢桿菌科(Bacillaceae), 其相對豐度分別為56.92%和1.99%, 同時嗜甲基菌科(Methylophilaceae)、甲基球菌科(Methylococcaceae)和甲基囊孢菌科(Methylocystaceae)的相對豐度分別從接種污泥中的0.01%、0.08%和0.01%增長為1.91%、0.21%和0.27%.其中, 甲基球菌科和甲基囊孢菌科均屬于好氧甲烷氧化菌, 具有氧化甲烷的能力, 是該系統中的主要甲烷氧化菌.而嗜甲基菌科是一種甲基營養菌, 不能直接氧化甲烷, 但能以甲醇和甲基胺類為生長基質, 嗜甲基菌科在系統中明顯增長可能是甲烷氧化過程的中間產物主要為醇類等有機物.Kalyuhznaya等發現嗜甲基菌科在湖泊沉積物中的反硝化脫氮時具有一定作用.Xia等在富集培養甲烷氧化菌時, 分離出的主要微生物屬于嗜甲基菌科, 同時表明甲烷氧化菌氧化甲烷時產生的中間有機物能被其他微生物利用.其他相對豐度變化較大的為腐螺旋菌科(Saprospiraceae)、多囊粘菌科(Polyangiaceae)和厭氧繩菌科(Anaerolineaceae)分別從4.73%、0.10%和1.45%下降為0.09%、0.06%和0%.
在屬水平上[圖 5(c)], 接種污泥中相對豐度較高的為Roseiflexus(25.59%)和Nitrospira(5.11%), 其中Nitrospira屬于硝化菌, 而反硝化菌屬占優勢的分別為Hyphomicrobium(0.75%)、Pseudomonas(0.24%)和Paracoccus(0.30%).AME-D極限脫氮系統中相對豐度高的為Pseudomonas(56.92%)、Paenibacillus(3.52%)和Lysinibacillus(3.00%), 均屬于反硝化菌, 其脫氮性能被廣泛關注, 是主要的生物脫氮微生物, 系統中并還出現其他豐度較小的反硝化菌, 如Hyphomicrobium(0.65%)和Bacillus(1.92%).此外, AME-D極限脫氮系統中的硝化細菌主要為Nitrospira, 其相對豐度為0.1%.
此外, 接種污泥中檢測出的甲烷氧化菌屬分別為Methylobacteriaceae_norank(0.18%)、Methyloparacoccus(0.04%)和Methylosarcina(0.04%).AME-D極限脫氮系統中檢測出的甲烷氧化菌屬分別為Methyloparacoccus(0.12%)、Methylosarcina(0.10%)和Methylocaldum(0.09%), 屬于兼性甲烷氧化菌屬的為Methylocystis(0.27%), 經過富集培養后, 系統中的甲烷氧化菌的種類增多, 且相對豐度升高, 其中, Methylocaldum、Methylosarcina和Methyloparacoccus屬于甲基球菌科, 而Methylocystis屬于甲基囊孢菌科, Belova等發現Methylocystis的其他嗜酸甲烷氧化菌能夠利用甲烷和乙酸生長, 并且具有sMMO和pMMO功能基因.而屬于嗜甲基菌科的微生物主要為Methylophilaceae_unclassified(1.75%)和Methylophilus(0.12%).
由上述可知, AME-D極限脫氮系統中同時存在硝化菌、反硝化菌和好氧甲烷氧化菌, 主要的甲烷氧化菌為Methylocystis、Methylosarcina和Methyloparacoccus, 主要的反硝化菌為Pseudomonas、Paenibacillus和Lysinibacillus, 主要的硝化菌為Nitrospira.說明AME-D極限脫氮系統的脫氮作用是由好氧甲烷氧化菌、反硝化菌和硝化菌協同實現的, 其中, 好氧甲烷氧化菌氧化甲烷所產生的醇類等中間物質可能為反硝化細菌提供所需的碳源.
3 結論
(1) 在間歇式運行方式下, 構建出AME-D極限脫氮系統, 其總氮和氨氮的平均去除率分別為94.77%和93.30%, 出水中總氮和氨氮的平均濃度分別為1.05 mg·L-1和0.54 mg·L-1.
(2) 通過拉曼光譜分析可知, 由NO3-對稱伸縮引起的峰(1 051.57 cm-1)明顯消失, 由醇COH面外彎曲或C—H面外彎曲振動吸收引起峰(608.81、623.46和672.90 cm-1)明顯增強, 系統對硝酸鹽氮具有較高的去除能力, 此外, 甲烷被氧化成的中間產物可能主要為醇類物質.
(3) 16S rRNA基因測序結果表明, AME-D極限脫氮系統同時存在硝化菌、反硝化菌和好氧甲烷氧化菌, 其中, 甲烷氧化菌主要為Methylocystis (0.27%)、Methylosarcina(0.10%)和Methyloparacoccus(0.12%), 反硝化菌主要為Pseudomonas(56.92%)、Paenibacillus(3.52%)和Lysinibacillus(3.00%), 硝化菌主要為Nitrospira(0.1%). (來源:環境科學 作者:楊婭男)


