公布日:2024.04.09
申請日:2024.03.01
分類號:C02F9/00(2023.01)I;C02F1/42(2023.01)N;C02F1/467(2023.01)N;C02F1/72(2023.01)N;C02F1/38(2023.01)N;C02F101/20(2006.01)N
摘要
本發明提出了一種重金屬污水的離心吸附處理設備,屬于重金屬污水處理領域,包括過濾裝置過濾祛除重金屬污水中的固體雜質;吸附組件連接在過濾裝置之后并通過離子交換吸附手段從重金屬污水中吸附出重金屬元素以及通過電解催化氧化手段祛除重金屬污水中的有機雜質;離心裝置連接在吸附組件之后并對經過吸附組件處理后的污水進行離心處理從污水中離心分離出重金屬沉淀物;通過吸附組件采用離子交換吸附手段從重金屬污水中吸附出重金屬元素,并采用電解催化氧化手段祛除重金屬污水中的有機雜質,將重金屬污水通過上述處理后形成沉淀與無機化合物水溶液的混合物,避免污水形成溶膠而避免降低污水流速,同時也利于將沉淀通過離心手段從污水中分離出來。

權利要求書
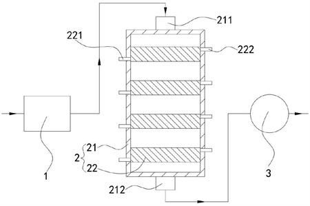
1.一種重金屬污水的離心吸附處理設備,其特征在于,包括:過濾裝置(1),過濾祛除重金屬污水中的固體雜質;吸附組件(2),連接在過濾裝置(1)之后并通過離子交換吸附手段從重金屬污水中吸附出重金屬元素以及通過電解催化氧化手段祛除重金屬污水中的有機雜質;離心裝置(3),連接在吸附組件(2)之后并對經過吸附組件(2)處理后的污水進行離心處理以從污水中離心分離出重金屬沉淀物;所述吸附組件(2)包括,殼體(21),上下兩端分別設置有進口(211)及出口(212);若干吸附單元(22),上下間隔布設在所述殼體(21)內;第一電極組件(23),能夠通過離子交換吸附手段從重金屬污水中吸附出重金屬元素并形成沉淀物吸附在第一電極組件(23)上;第二電極組件(24),能夠通過電解催化氧化手段祛除重金屬污水中的有機雜質;氧化劑儲罐,設置在殼體(21)外且內部儲存有雙氧水;其中,所述吸附單元(22)內沿上下方向分隔開設有至少一個第一通道(201)和至少一個第二通道(202),所述第一通道(201)及第二通道(202)交替設置,所述第一通道(201)上下兩端分別與殼體(21)內部相連通,所述吸附單元(22)側壁還設置有進液口(221)及出液口(222),所述進液口(221)及出液口(222)分別穿過殼體(21)與第二通道(202)的兩側相連通;所述吸附單元(22)內還沿上下方向間隔開設有若干通孔(203),各所述通孔(203)的兩端沿第一通道(201)或者第二通道(202)延伸方向的垂直方向延伸,各所述通孔(203)的兩端分別與第一通道(201)及第二通道(202)相連通;所述第一電極組件(23)設置在第一通道(201)內,流經所述過濾裝置(1)的重金屬污水從進口(211)進入殼體(21)內并經過各第一通道(201)后最終從出口(212)輸出至離心裝置(3),所述第一電極組件(23)與重金屬污水接觸并通過離子交換吸附手段從重金屬污水中吸附出重金屬元素并形成沉淀物吸附在第一電極組件(23)上;所述第二電極組件(24)設置在第二通道(202)內,所述氧化劑儲罐內的雙氧水從進液口(221)進入第二通道(202)內并從出液口(222)排出,所述第二電極組件(24)與雙氧水接觸并發生電解催化反應產生羥基自由基,羥基自由基通過所述通孔(203)進入第一通道(201)內并與重金屬污水內的有機雜質發生氧化反應以祛除有機雜質;所述第一通道(201)內壁面上開設有若干微溝槽(204),各所述微溝槽(204)兩端沿上下方向延伸,若干所述微溝槽(204)沿第一通道(201)延伸方向的垂直方向布設,各所述通孔(203)與微溝槽(204)相連通;所述第二電極組件(24)與雙氧水接觸并發生電解催化反應還產生氫氣,氫氣為氣泡并通過通孔(203)噴射進入第一通道(201)內,所述氣泡與微溝槽(204)形成減阻微結構并降低重金屬污水流經第一通道(201)的阻力。
2.根據權利要求1所述的一種重金屬污水的離心吸附處理設備,其特征在于:所述第一電極組件(23)包括第一電源(231)、若干第一正極片(232)及若干第一負極片(233);所述第一通道(201)內壁位于相鄰微溝槽(204)之間的部分間隔形成若干突出部(223);所述第一電源(231)設置在殼體(21)外并供電;若干所述第一正極片(232)分別設置在各突出部(223)的表面上,若干所述第一正極片(232)依次串聯并電性連接第一電源(231)的正極;若干所述第一負極片(233)分別設置在各微溝槽(204)底面,若干所述第一負極片(233)依次串聯并電性連接第一電源(231)的負極;所述第二電極組件(24)包括第二電源(241)、若干第二正極片(242)及若干第二負極片(243);所述第二電源(241)設置在殼體(21)外并供電;若干第二正極片(242)及若干第二負極片(243)均設置在第二通道(202)內,若干第二正極片(242)及若干第二負極片(243)沿第二通道(202)延伸方向的垂直方向交替設置,各第二正極片(242)及各第二負極片(243)均一一對應的設置在各微溝槽(204)所在位置的背面;若干所述第二正極片(242)依次串聯并電性連接第二電源(241)的正極,若干所述第二負極片(243)依次串聯并電性連接第二電源(241)的負極。
3.根據權利要求2所述的一種重金屬污水的離心吸附處理設備,其特征在于:所述第一通道(201)的兩個相對的內壁面上的微溝槽(204)均錯位設置,使各第一正極片(232)一一對應的對準各第一負極片(233)。
4.根據權利要求2所述的一種重金屬污水的離心吸附處理設備,其特征在于:所述吸附單元(22)包括若干板單元(224),若干所述板單元(224)間隔設置在殼體(21)并圍成第一通道(201)及第二通道(202),所述板單元(224)朝向第一通道(201)內的表面上開設微溝槽(204),所述板單元(224)朝向第二通道(202)的表面上開設通孔(203),兩個所述板單元(224)之間夾緊若干第二正極片(242)及若干第二負極片(243)。
5.根據權利要求4所述的一種重金屬污水的離心吸附處理設備,其特征在于:所述板單元(224)包括,第一基體(2241),外表面上并行開設有若干微溝槽(204)且內部開設有通孔(203);第二基體(2242),敷設在所述第一基體(2241)外表面位于各微溝槽(204)以外的部分上并間隔形成若干突出部(223)。
6.根據權利要求5所述的一種重金屬污水的離心吸附處理設備,其特征在于:所述板單元(224)的制作方法包括以下步驟,步驟一,采用相同的基材通過增材制造技術獲得板狀的第一基體(2241)及第二基體(2242),此時通孔(203)朝向第二基體(2242)的端部為封閉狀態,在所述第一基體(2241)上表面通過超精密加工技術加工并挖去部分第一基體(2241),加工獲得若干溝槽區域,各所述溝槽區域的寬度小于微溝槽(204)的寬度且不與通孔(203)相連通;步驟二,在所述第一基體(2241)上的溝槽區域內填入第一負極片(233)的基材并通過激光進行熔覆燒結,使用機械粗化處理所述第一負極片(233)的基材表面及第二基體(2242)下表面,再將所述第一基體(2241)及第一負極片(233)的基材同時與第二基體(2242)下表面之間用激光進行熔覆燒結;步驟三,在所述第二基體(2242)的上表面敷設第一正極片(232)的基材并通過激光進行熔覆燒結,在所述第二基體(2242)上表面位于原溝槽區域的位置通過超精密加工技術進行加工并挖空部分第二基體(2242)及部分第一正極片(232)的基材以及挖去部分第一基體(2241)及部分第一負極片(233)的基材,加工獲得若干微溝槽(204),所述微溝槽(204)的深度小于溝槽區域的深度,并保留部分第一負極片(233)的基材使其在微溝槽(204)內形成第一負極片(233),并使微溝槽(204)與通孔(203)相連通。
7.根據權利要求1所述的一種重金屬污水的離心吸附處理設備,其特征在于:各所述通孔(203)與微溝槽(204)的連通部位為微溝槽(204)底面邊緣夾角部位。
8.根據權利要求2所述的一種重金屬污水的離心吸附處理設備,其特征在于:所述第一通道(201)內的相對兩個內壁面上的突出部(223)表面的間距為1cm-2cm。
發明內容
有鑒于此,本發明提出了一種重金屬污水的離心吸附處理設備,用于解決重金屬污水含有大量的有機物質,重金屬離子吸附沉降會在污水內形成大量的絮凝產物,導致有機物質及絮凝產物作為分散相能夠均勻分散在液體水這一連續相內,造成污水轉變為溶膠,降低污水流速以及造成絮凝產物無法被完全離心祛除的問題。
本發明的技術方案是這樣實現的:本發明提供了一種重金屬污水的離心吸附處理設備,包括過濾裝置,過濾祛除重金屬污水中的固體雜質;吸附組件,連接在過濾裝置之后并通過離子交換吸附手段從重金屬污水中吸附出重金屬元素以及通過電解催化氧化手段祛除重金屬污水中的有機雜質;離心裝置,連接在吸附組件之后并對經過吸附組件處理后的污水進行離心處理以從污水中離心分離出重金屬沉淀。
在以上技術方案的基礎上,優選的,吸附組件包括殼體,上下兩端分別設置有進口及出口;若干吸附單元,上下間隔布設在殼體內;第一電極組件,能夠通過離子交換吸附手段從重金屬污水中吸附出重金屬元素并形成沉淀物吸附在第一電極組件上;第二電極組件,能夠通過電解催化氧化手段祛除重金屬污水中的有機雜質;氧化劑儲罐,設置在殼體外且內部儲存有雙氧水;其中,吸附單元內沿上下方向分隔開設有至少一個第一通道和至少一個第二通道,第一通道及第二通道交替設置,第一通道上下兩端分別與殼體內部相連通,吸附單元側壁還設置有進液口及出液口,進液口及出液口分別穿過殼體與第二通道的兩側相連通;吸附單元內還沿上下方向間隔開設有若干通孔,各通孔的兩端沿第一通道或者第二通道延伸方向的垂直方向延伸,各通孔的兩端分別與第一通道及第二通道相連通;第一電極組件設置在第一通道內,流經過濾裝置的重金屬污水從進口進入殼體內并經過各第一通道后最終從出口輸出至離心裝置,第一電極組件與重金屬污水接觸并通過離子交換吸附手段從重金屬污水中吸附出重金屬元素并形成沉淀物吸附在第一電極組件上;第二電極組件設置在第二通道內,氧化劑儲罐內的雙氧水從進液口進入第二通道內并從出液口排出,第二電極組件與雙氧水接觸并發生電解催化反應產生羥基自由基,羥基自由基通過通孔進入第一通道內并與重金屬污水內的有機雜質發生氧化反應以祛除有機雜質。
更進一步優選的,第一通道內壁面上開設有若干微溝槽,各微溝槽兩端沿上下方向延伸,若干微溝槽沿第一通道延伸方向的垂直方向布設,各通孔與微溝槽相連通;第二電極組件與雙氧水接觸并發生電解催化反應還產生氫氣,氫氣為氣泡并通過通孔噴射進入第一通道內,氣泡與微溝槽形成減阻微結構并降低重金屬污水流經第一通道的阻力。
更進一步優選的,第一電極組件包括第一電源、若干第一正極片及若干第一負極片;第一通道內壁位于相鄰微溝槽之間的部分間隔形成若干突出部;第一電源設置在殼體外并供電;若干第一正極片分別設置在各突出部的表面上,若干第一正極片依次串聯并電性連接第一電源的正極;若干第一負極片分別設置在各微溝槽底面,若干第一負極片依次串聯并電性連接第一電源的負極;第二電極組件包括第二電源、若干第二正極片及若干第二負極片;第二電源設置在殼體外并供電;若干第二正極片及若干第二負極片均設置在第二通道內,若干第二正極片及若干第二負極片沿第二通道延伸方向的垂直方向交替設置,各第二正極片及各第二負極片均一一對應的設置在各微溝槽所在位置的背面;若干第二正極片依次串聯并電性連接第二電源的正極,若干第二負極片依次串聯并電性連接第二電源的負極。
更進一步優選的,第一通道的兩個相對的內壁面上的微溝槽均錯位設置,使各第一正極片一一對應的對準各第一負極片。
更進一步優選的,吸附單元包括若干板單元,若干板單元間隔設置在殼體并圍成第一通道及第二通道,板單元朝向第一通道內的表面上開設微溝槽,板單元朝向第二通道的表面上開設通孔,兩個板單元之間夾緊若干第二正極片及若干第二負極片。
更進一步優選的,板單元包括第一基體,外表面上并行開設有若干微溝槽且內部開設有通孔;第二基體,敷設在第一基體外表面位于各微溝槽以外的部分上并間隔形成若干突出部。
更進一步優選的,板單元的制作方法包括以下步驟,步驟一,采用相同的基材通過增材制造技術獲得板狀的第一基體及第二基體,此時通孔朝向第二基體的端部為封閉狀態,在第一基體上表面通過超精密加工技術加工并挖去部分第一基體,加工獲得若干溝槽區域,各溝槽區域的寬度小于微溝槽的寬度且不與通孔相連通;步驟二,在第一基體上的溝槽區域內填入第一負極片的基材并通過激光進行熔覆燒結,使用機械粗化處理第一負極片的基材表面及第二基體下表面,再將第一基體及第一負極片的基材同時與第二基體下表面之間用激光進行熔覆燒結;步驟三,在第二基體的上表面敷設第一正極片的基材并通過激光進行熔覆燒結,在第二基體上表面位于原溝槽區域的位置通過超精密加工技術進行加工并挖空部分第二基體及部分第一正極片的基材以及挖去部分第一基體及部分第一負極片的基材,加工獲得若干微溝槽,微溝槽的深度小于溝槽區域的深度,并保留部分第一負極片的基材使其在微溝槽內形成第一負極片,并使微溝槽與通孔相連通。
更進一步優選的,各通孔與微溝槽的連通部位為微溝槽底面邊緣夾角部位。
更進一步優選的,第一通道內的相對兩個內壁面上的突出部表面的間距為1cm-2cm。
本發明的一種重金屬污水的離心吸附處理設備相對于現有技術具有以下有益效果:
(1)本發明通過吸附組件采用離子交換吸附手段從重金屬污水中吸附出重金屬元素,并采用電解催化氧化手段祛除重金屬污水中的有機雜質,將重金屬污水通過上述處理后形成重金屬沉淀與無機化合物水溶液的混合物,避免污水形成溶膠而避免降低污水流速,同時也利于將重金屬沉淀通過離心手段從污水中分離出來。
(2)本發明中圍成吸附單元的板單元通過板狀的上下基體疊加組成,通過兩次加工并在加工間隔時在溝槽區域內填入電極片的基材,從而能夠通過難度較低且工序步驟較短的加工流程獲得結構較為復雜的板單元,實現了本發明吸附組件的批量制造。
(發明人:顏炳林;顏靖儒;顏靖翰)






