公布日:2023.11.03
申請日:2022.04.25
分類號:C02F3/28(2006.01)I;C02F1/52(2006.01)I
摘要
本發明公開了一種餐廚廢水深度脫氮工藝,包括:進水系統;用于對進水系統內廢水進行脫氮處理的反硝化生物濾池,反硝化生物濾池上連接有沉降池,沉降池輸出端連接有輸出系統;位于進水系統一側使反硝化菌有足夠碳源的碳源自動投加系統;與反硝化生物濾池連接的壓縮空氣系統;以及,向沉降池中添加絮凝劑的絮凝劑投加系統。充分利用反硝化菌附壁生長的特性,持續性淘汰出雜菌或老化生物膜,減少碳源在雜菌或老化生物膜上的消耗,從而可以降低投加C/N比,節省碳源投加的運行費用。

權利要求書
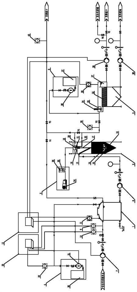
1.一種餐廚廢水深度脫氮工藝,其特征在于,包括:進水系統;用于對所述進水系統內廢水進行脫氮處理的反硝化生物濾池,所述反硝化生物濾池上連接有沉降池,所述沉降池輸出端連接有輸出系統;位于所述進水系統一側使反硝化菌有足夠碳源的碳源自動投加系統;與所述反硝化生物濾池連接的壓縮空氣系統;以及,向所述沉降池中添加絮凝劑的絮凝劑投加系統。
2.根據權利要求1所述的一種餐廚廢水深度脫氮工藝,其特征在于:所述進水系統包括:進水輸送泵、用于對所述進水輸送泵內硝酸鹽濃度檢測的進水硝酸鹽檢測儀、用于測量進水流量的進水電磁流量計、用于對所述進水輸送泵與所述進水電磁流量計控制的液位PLC控制系統、以及進水池,所述進水池輸出端上連接有反硝化生物濾池進水泵。
3.根據權利要求2所述的一種餐廚廢水深度脫氮工藝,其特征在于:所述反硝化生物濾池包括:與所述反硝化生物濾池進水泵連接用于進水的進水口、與所述進水口連接且向下延伸的布水管、位于所述布水管底部的反射板、用于填充的天然石英砂濾料層、設置在所述布水管內的提砂管、以與所述提砂管連接的出水口,所述提砂管上分設有洗砂斗、用于密封所述洗砂斗的提砂管頂帽,所述洗砂斗內連接有洗砂水出水堰門和洗砂水口,所述出水口和所述洗砂水口分別由出水電磁流量計計量。
4.根據權利要求3所述的一種餐廚廢水深度脫氮工藝,其特征在于:所述沉降池包括:混合區、用于對所述混合區內進行攪拌的攪拌器、對所述混合區內攪拌后處理的斜板模塊、以及檢測液位的沉降池液位計,所述沉降池上端與下端分別連接有出水集水堰和出水泵、以及排泥泵。
5.根據權利要求4所述的一種餐廚廢水深度脫氮工藝,其特征在于:所述碳源自動投加系統包括:用于存儲碳源的碳源儲罐、對所述碳源儲罐內碳源進行加藥的碳源加藥計量泵、以及與所述碳源加藥計量泵連接的碳源加藥電磁流量計,所述碳源加藥電磁流量計連接有用控制加藥進程的加藥PLC控制系統。
6.根據權利要求5所述的一種餐廚廢水深度脫氮工藝,其特征在于:所述壓縮空氣系統包括:空壓機、與所述空壓機連接的過濾減壓閥、以及設置在所述過濾減壓閥上的空氣轉子流量計;所述絮凝劑投加系統包括:絮凝劑儲罐、用于控制所述絮凝劑存儲內絮凝劑的絮凝劑加藥計量泵。
7.根據權利要求6所述的一種餐廚廢水深度脫氮工藝,其特征在于:經過生化處理后餐廚廢水通過所述進水輸送泵進入至所述進水池內,所述液位PLC控制系統液位進行啟閉;當所述進水輸送泵關閉時,所述反硝化生物濾池進水泵打開,通過所述布水管、所述反射板作用下,上流至所述天然石英砂濾料層進行NO3−還原,并截留SS;將處理后水流流至所述出水口通過所述沉降池,排出水流;在所述壓縮空氣系統作用下,對所述提砂管供氣,使所述反硝化生物濾池底部石英砂濾料被氣提,當石英砂濾料氣提至頂部時,所述提砂管頂帽將其截留,落至所述洗砂斗內,實現砂體循環;并且,砂層表面老化生物膜脫落至水中,形成洗砂水;經過所述洗砂水出水堰門流至所述洗砂水口,所述洗砂水口再流至所述沉降池內;所述加藥PLC控制系統根據所述進水電磁流量計和所述進水硝酸鹽檢測儀的數值自動計算出所述碳源加藥電磁流量計需要的加藥量,反饋給所述碳源加藥計量泵調整電機頻率至計算出的加藥量,將其投入至所述進水池內;所述絮凝劑投加系統向所述沉降池的所述混合區內投加絮凝劑,所述攪拌器對其進行混合,經過混合后水體流經所述斜板模塊,使固定物質截落至所述沉降池錐底,通過所述出水泵定時將固定物質排出至污泥池;而清水通過所述出水集水堰流至所述出水泵,達到排放口,所述沉降池液位計對所述出水集水堰內水體進行控制,實現清水順利排出。
8.根據權利要求7所述的一種餐廚廢水深度脫氮工藝,其特征在于:所述反硝化生物濾池的水力負荷為10-15m3·m-2·h-1,所述石英砂濾料層采用天然石英砂,粒徑1.2-2mm;容積負荷為1.0kgNO3−·m-3·d-1(以濾料體積計);所述反硝化生物濾池底采用錐底設計,錐底角度為60°。
9.根據權利要求8所述的一種餐廚廢水深度脫氮工藝,其特征在于:所述提砂管、所述提砂管頂帽、所述洗砂斗均為HDPE材質,當提砂氣量為0.5-1m3·m-3(砂)·h-1時,氣壓為8bar;所述洗砂水出水堰門與所述出水口之間高度差為10-30mm,洗砂水量控制在所述反硝化生物濾池進水泵流量的5%-10%。
發明內容
本發明為了克服背景技術中缺陷提供了一種餐廚廢水深度脫氮工藝,解決了下流式反硝化生物濾池運行不穩定的問題。
為實現上述目的,本發明提供如下技術方案:一種餐廚廢水深度脫氮工藝,其特征在于,包括:進水系統;用于對所述進水系統內廢水進行脫氮處理的反硝化生物濾池,所述反硝化生物濾池上連接有沉降池,所述沉降池輸出端連接有輸出系統;位于所述進水系統一側使反硝化菌有足夠碳源的碳源自動投加系統;與所述反硝化生物率池連接的壓縮空氣系統;以及,向所述沉降池中添加絮凝劑的絮凝劑投加系統。
所述進水系統包括:進水輸送泵、用于對所述進水輸送泵內硝酸鹽濃度檢測的進水硝酸鹽檢測儀、用于測量進水流量的進水電磁流量計、用于對所述進水輸送泵與所述進水電磁流量計控制的液位PLC控制系統、以及進水池,所述進水池輸出端上連接有反硝化生物濾池進水泵。
所述反硝化生物濾池包括:與所述反硝化生物濾池進水泵連接用于進水的進水口、與所述進水口連接且向下延伸的布水管、位于所述布水管底部的反射板、用于填充的天然石英砂濾料層、設置在所述布水管內的提砂管、以與所述提砂管連接的出水口,所述提砂管上分設有洗砂斗、用于密封所述洗砂斗的提砂管頂帽,所述洗砂斗內連接有洗砂水出水堰門和洗砂水口,所述出水口和所述洗砂水口分別由出水電磁流量計計量。
所述沉降池包括:混合區、用于對所述混合區內進行攪拌的攪拌器、對所述混合區內攪拌后處理的斜板模塊、以及檢測流量的沉降池液位計,所述沉降池上端與下端分別連接有出水集水堰和出水泵、以及排泥泵。
所述碳源自動投加系統包括:用于存儲碳源的碳源儲罐、對所述碳源儲罐內碳源進行檢測的碳源加藥計量泵、以及與所述碳源加藥計量泵連接的碳源加藥電磁流量計,所述碳源加藥電磁流量計連接有用控制加藥進程的加藥PLC控制系統。
所述壓縮空氣系統包括:空壓機、與所述空壓機連接的過濾減壓閥、以及設置在所述過濾減壓閥上的空氣轉子流量計;所述絮凝劑投加系統包括:絮凝劑儲罐、用于控制所述絮凝劑存儲內絮凝劑的絮凝劑加藥計量泵。
經過生化處理后餐廚廢水通過所述進水輸送泵進入至所述進水池內,所述液位PLC控制系統液位進行啟閉;當所述進水輸送泵關閉時,所述反硝化生物濾池進水泵打開,通過所述布水管、所述反射板作用下,上流至所述天然石英砂濾料層進行NO3−還原,并截留SS;將處理后水流流至所述出水口通過所述沉降池,排出水流;在所述壓縮空氣系統作用下,對所述提砂管供氣,使所述反硝化生物濾池底部石英砂濾料被氣提,當石英砂濾料氣提至頂部時,所述提砂管頂帽將其截留,落至所述洗砂斗內,實現砂體循環;并且,砂層表面老化生物膜脫落至水中,形成洗砂水;經過所述洗砂水出水堰門流至所述洗砂水口,所述洗砂水口再流至所述沉降池內;所述加藥PLC控制系統根據所述進水電磁流量計和所述進水硝酸鹽檢測儀的數值自動計算出所述碳源加藥電磁流量計需要的加藥量,反饋給所述碳源加藥計量泵調整電機頻率至計算出的加藥量,將其投入至所述進水池內;所述絮凝劑投加系統向所述沉降池的所述混合區內投加絮凝劑,所述攪拌器對其進行混合,經過混合后水體流經所述斜板模塊,使固定物質截落至所述沉降池錐底,通過所述出水泵定時將固定物質排出至污泥池;而清水通過所述出水集水堰流至所述出水泵,達到排放口,所述沉降池液位計對所述出水集水堰內水體進行控制,實現清水順利排出。
所述反硝化生物濾池的水力負荷為10-15m3·m-2·h-1,所述石英砂濾料層采用天然石英砂,粒徑1.2-2mm;容積負荷為1.0kgNO3−·m-3·d-1(以濾料體積計);所述反硝化生物濾池底采用錐底設計,錐底角度為60°;所述提砂管、所述提砂管頂帽、所述洗砂斗均為HDPE材質,當提砂氣量為0.5-1m3·m-3(砂)·h-1時,氣壓為8bar;所述洗砂水出水堰門與所述出水口之間高度差為10-30mm,洗砂水量控制在所述反硝化生物濾池進水泵流量的5%-10%。
與現有技術相比,本發明的有益效果是:1.出水循環可以稀釋進水,緩解進水水質變化引起的沖擊負荷同時使得反硝化生物濾池的水力負荷不受到來水水量的影響;2.反硝化生物濾池在高水力負荷運行下,砂層內氮氣不易積累,不易發生堵塞,且在水力沖刷下,砂層表面的微生物群落結構更為穩定;3.局部氣提實現老化生物膜排出和砂體內循環,無需停機進行整體的氣水反沖洗,不會破壞反硝化菌所需的缺氧環境,可以達到連續穩定的脫氮效果;4.充分利用反硝化菌附壁生長的特性,持續性淘汰出雜菌或老化生物膜,減少碳源在雜菌或老化生物膜上的消耗,從而可以降低投加C/N比,節省碳源投加的運行費用。
(發明人:周正;戚愷;談辰劼;赫國勝;魏永軒;王太豪)






