公布日:2023.11.07
申請日:2023.09.11
分類號:C02F1/04(2023.01)I;C02F1/20(2023.01)I;C02F1/58(2023.01)I;C02F1/66(2023.01)I;B01D53/18(2006.01)I;C02F103/18(2006.01)N;C02F101/16(2006.01)N
摘要
本發明涉及氨氮廢水脫氨領域,公開了一種半水煤氣噴淋廢水脫氨系統,包括氣提脫氨塔、預熱器、再沸器、液堿加藥罐、氨氣冷凝器和氨氣吸收塔,預熱器和液堿加藥罐與氣提脫氨塔內的噴淋管相連,再沸器連接于氣提脫氨塔底部,氣提脫氨塔出風口與冷凝器相連接,冷凝器的排氣口與氨氣吸收塔相連接。本發明具有以下優點和效果:蒸汽與含氨廢水在塔內進行傳質傳熱,含氨廢水中的氨氮被轉換為氨氣脫除,氨氣冷凝器和氣液分離罐內高濃度氨氣被排至氨氣吸收塔回收,實現了對氨氮進行脫除和回收;通過將噴淋管設置噴淋管一和噴淋管二,噴淋管一使得外界水源對氨氣進行吸收,噴淋管二使得噴淋管一噴淋得到的氨水再次對氨氣進行吸收,提高了氨水的濃度。

權利要求書
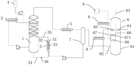
1.一種半水煤氣噴淋廢水脫氨系統,其特征在于:包括氣提脫氨塔(1)、預熱器(2)、再沸器(3)、液堿加藥罐(4)、氨氣冷凝器(5)和氨氣吸收塔(6),所述預熱器(2)和液堿加藥罐(4)與所述氣提脫氨塔(1)內的噴淋管相連,所述再沸器(3)連接于所述氣提脫氨塔(1)底部,所述氣提脫氨塔(1)出風口與所述冷凝器相連接,所述冷凝器的排氣口與所述氨氣吸收塔(6)相連接。
2.根據權利要求1所述的一種半水煤氣噴淋廢水脫氨系統,其特征在于:所述氨氣冷凝器(5)與所述氨氣吸收塔(6)之間設置有氣液分離器(7),所述氣液分離器(7)的氣相出口連接于所述氨氣吸收塔(6),所述氣液分離器(7)的液相出口連接于所述再沸器(3)。
3.根據權利要求2所述的一種半水煤氣噴淋廢水脫氨系統,其特征在于:所述再沸器(3)包括殼體(31)和設置所述殼體(31)內的兩支撐板(32),兩支撐板(32)將所述殼體(31)內分隔為位于所述殼體(31)兩端的回液腔和設置在兩所述支撐板(32)之間的換熱腔,兩所述支撐板(32)之間固定連接有多根換熱管(33),所述換熱管(33)兩端分別與兩所述回液腔相連通,位于下方的所述換熱腔與氣提脫氨塔(1)底部之間連通有進液管(34),位于上方的所述換熱腔與所述氣提脫氨塔(1)側壁之間設置有連通管(35),所述進液管(34)上設置有單向閥(36),所述單向閥(36)限制液體從換熱腔流向所述氣提脫氨塔(1)。
4.根據權利要求3所述的一種半水煤氣噴淋廢水脫氨系統,其特征在于:所述預熱器(2)選用列管預熱器(2),所述列管預熱器(2)與氣提脫氨塔(1)底部通過管道相連接。
5.根據權利要求4所述的一種半水煤氣噴淋廢水脫氨系統,其特征在于:所述氨氣吸收塔(6)包括塔體(61),所述塔體(61)內設置有均位于所述塔體(61)側壁的進氣口(62)和位于所述塔體(61)頂部的出氣口(63),所述進氣口(62)與所述氣液分離器(7)相連,所述塔體(61)內設置有位于所述進氣口(62)上方的噴淋管一(64)和噴淋管二(65),所述噴淋管一(64)通過管道與外界水源連接,所述噴淋管二(65)通過管道與所述塔體(61)底部連接,所述噴淋管一(64)與噴淋管二(65)之間設置有分隔板(66)。
6.根據權利要求5所述的一種半水煤氣噴淋廢水脫氨系統,其特征在于:所述分隔板(66)一側傾斜設置有位于所述噴淋管二(65)下方的導向格柵(67),所述導向格柵(67)包括多個固定連接在所述塔體(61)內的V形板(671),所述V形板(671)的尖端朝向設置有進風口一側,相鄰兩所述V形板(671)之間設置有間隙,所述導向格柵(67)低端設置有排液室(68)。
7.根據權利要求6所述的一種半水煤氣噴淋廢水脫氨系統,其特征在于:所述噴淋管二(65)與所述塔體(61)底部之間的管道上連接有換熱器(81),所述排液室(68)通過管道連接有氨水罐(8)。
發明內容
本發明的目的是提供一種半水煤氣噴淋廢水脫氨系統,具有對廢水進行脫氨的效果。
本發明的上述技術目的是通過以下技術方案得以實現的:一種半水煤氣噴淋廢水脫氨系統,其特征在于:包括氣提脫氨塔、預熱器、再沸器、液堿加藥罐、氨氣冷凝器和氨氣吸收塔,所述預熱器和液堿加藥罐與所述氣提脫氨塔內的噴淋管相連,所述再沸器連接于所述氣提脫氨塔底部,所述氣提脫氨塔出風口與所述冷凝器相連接,所述冷凝器的排氣口與所述氨氣吸收塔相連接。
通過采用上述技術方案,液堿加藥罐向廢水中添加氫氧化鈉溶液提高氨氮廢水的堿度,氨廢水在氣提脫氨塔中上部向下,與氣提脫氨塔內蒸汽進行逆流接觸,采用再沸器對氣提脫氨塔底部的廢水進行間接加熱形成蒸汽,蒸汽與含氨廢水在塔內進行傳質傳熱,含氨廢水中的氨氮被轉換為氨氣脫除,塔頂富集的高濃度含氨氣體進入氨氣冷凝器,氨氣冷凝器冷凝下來的氨水經回流泵回流至汽提脫氨塔,提高塔頂氨氣濃度。氨氣冷凝器和氣液分離罐內高濃度氨氣被排至氨氣吸收塔回收。
本發明的進一步設置為:所述氨氣冷凝器與所述氨氣吸收塔之間設置有氣液分離器,所述氣液分離器的氣相出口連接于所述氨氣吸收塔,所述氣液分離器的液相出口連接于所述再沸器。
通過采用上述技術方案,從氨氣冷凝器排除的氣體中含有部分氨水,通過氣液分離器對氣體中氨水進行分離,分離后的氨水再次進入到再沸器中在沸形成氨氣和水蒸氣,不含水的氨氣進入到氨氣吸收塔中。
本發明的進一步設置為:所述再沸器包括殼體和設置所述殼體內的兩支撐板,兩支撐板將所述殼體內分隔為位于所述殼體兩端的回液腔和設置在兩所述支撐板之間的換熱腔,兩所述支撐板之間固定連接有多根換熱管,所述換熱管兩端分別與兩所述回液腔相連通,位于下方的所述換熱腔與氣提脫氨塔底部之間連通有進液管,位于上方的所述換熱腔與所述氣提脫氨塔側壁之間設置有連通管,所述進液管上設置有單向閥,所述單向閥限制液體從換熱腔流向所述氣提脫氨塔。
通過采用上述技術方案,設置在進液管上的單向閥限制液體從換熱腔流向所述氣提脫氨塔,使得進入再沸器的氨水充分在沸。
本發明的進一步設置為:所述預熱器選用列管預熱器,所述列管預熱器與氣提脫氨塔底部通過管道相連接。
通過采用上述技術方案,氣提脫氨塔底部液面越來越高,需要排出液體含有大量的熱,熱的液體通過管道輸入到列管換熱器對進入到氣提脫氨塔的廢水進行預熱,提高了熱能的利用率,促進氨氣的揮發。
本發明的進一步設置為:所述氨氣吸收塔包括塔體,所述塔體內設置有均位于所述塔體側壁的進氣口和位于所述塔體頂部的出氣口,所述進氣口與所述氣液分離器相連,所述塔體內設置有位于所述進氣口上方的噴淋管一和噴淋管二,所述噴淋管一通過管道與外界水源連接,所述噴淋管二通過管道與所述塔體底部連接,所述噴淋管一與噴淋管二之間設置有分隔板。
通過采用上述技術方案,將噴淋管設置噴淋管一和噴淋管二,噴淋管一使得外界水源對氨氣進行吸收,噴淋管二使得噴淋管一噴淋得到的氨水再次對氨氣進行吸收,提高了氨水的濃度。
本發明的進一步設置為:所述分隔板一側傾斜設置有位于所述噴淋管二下方的導向格柵,所述導向格柵包括多個固定連接在所述塔體內的V形板,所述V形板的尖端朝向設置有進風口一側,相鄰兩所述V形板之間設置有間隙,所述導向格柵低端設置有排液室。
通過采用上述技術方案,分隔板對噴淋管一和噴淋管二下方吸收得到的氨水進行分離,進入到氨氣吸收塔的氣體從相鄰兩所述V形板之間設置的間隙穿過,與噴淋管二噴淋的液體制的氨水后,氨水落到V形板的凹槽中,氨水沿著V形板的凹槽流向排液室。
本發明的進一步設置為:所述噴淋管二與所述塔體底部之間的管道上連接有換熱器,所述排液室通過管道連接有氨水罐。
通過采用上述技術方案,氨氣溶于水放熱,換熱器對進入噴淋管二的氨水進行降溫,提高氨氣的溶解度,從排液室流出的氨水進入到氨水罐進行收集。
本發明的有益效果是:
1.蒸汽與含氨廢水在塔內進行傳質傳熱,含氨廢水中的氨氮被轉換為氨氣脫除,塔頂富集的高濃度含氨氣體進入氨氣冷凝器,氨氣冷凝器冷凝下來的氨水經回流泵回流至汽提脫氨塔,提高塔頂氨氣濃度。氨氣冷凝器和氣液分離罐內高濃度氨氣被排至氨氣吸收塔回收,實現了對氨氮進行脫除和回收;
2.通過將噴淋管設置噴淋管一和噴淋管二,噴淋管一使得外界水源對氨氣進行吸收,噴淋管二使得噴淋管一噴淋得到的氨水再次對氨氣進行吸收,提高了氨水的濃度;
3.分隔板對噴淋管一和噴淋管二下方吸收得到的氨水進行分離,進入到氨氣吸收塔的氣體從相鄰兩所述V形板之間設置的間隙穿過,與噴淋管二噴淋的液體制的氨水后,氨水落到V形板的凹槽中,氨水沿著V形板的凹槽流向排液室。
(發明人:杜峰;江海艷;張道軍;秦萬東;童飛;姚陽杰)






