公布日:2024.04.26
申請日:2024.02.18
分類號:F28D7/04(2006.01)I;F28D21/00(2006.01)I;F22B3/04(2006.01)I;C02F1/06(2023.01)I;C02F1/04(2023.01)I
摘要
本發明公開了污水余熱回收設備,屬于余熱回收領域,包括除污脫氣罐,所述除污脫氣罐的一側設有真空相變罐,且除污脫氣罐與真空相變罐之間設有通水閘門連通,所述通水閘門為止回型;所述真空相變罐內部靠近中間的位置固定連接有雙層百葉網,且雙層百葉網將真空相變罐內部隔離成閃蒸腔與蒸汽腔,所述閃蒸腔位于蒸汽腔下方,且閃蒸腔內部設有閃蒸輔助機構,所述蒸汽腔內部設有換熱與冷凝水回收機構,所述換熱與冷凝水回收機構,具體包括:固定在蒸汽腔內部的循環冷卻水盤管,所述循環冷卻水盤管的輸入端與輸出端均貫穿真空相變罐并延伸至外部。本發明,能夠對余熱進行有效的回收利用,提高余熱回收效率,避免能源浪費。

權利要求書
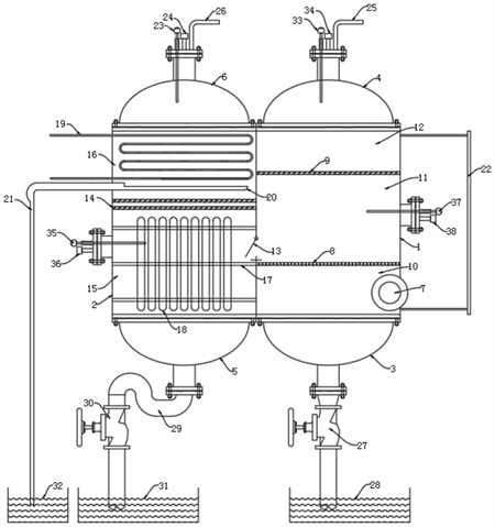
1.污水余熱回收設備,其特征在于,包括除污脫氣罐(1),所述除污脫氣罐(1)的一側設有真空相變罐(2),且除污脫氣罐(1)與真空相變罐(2)之間設有通水閘門(13)連通,所述通水閘門(13)為止回型;所述真空相變罐(2)內部靠近中間的位置固定連接有雙層百葉網(14),且雙層百葉網(14)將真空相變罐(2)內部隔離成閃蒸腔(15)與蒸汽腔(16),所述閃蒸腔(15)位于蒸汽腔(16)下方,且閃蒸腔(15)內部設有閃蒸輔助機構,所述蒸汽腔(16)內部設有換熱與冷凝水回收機構。
2.根據權利要求1所述的污水余熱回收設備,其特征在于,所述換熱與冷凝水回收機構,具體包括:固定在蒸汽腔(16)內部的循環冷卻水盤管(19),所述循環冷卻水盤管(19)的輸入端與輸出端均貫穿真空相變罐(2)并延伸至外部,且循環冷卻水盤管(19)下方的蒸汽腔(16)內部固定連接有集水槽(20),所述集水槽(20)的輸出端固定連接有冷凝水管(21),且冷凝水管(21)的輸出口下方設置有凈水槽(32)。
3.根據權利要求2所述的污水余熱回收設備,其特征在于,所述蒸汽腔(16)頂端固定連接有蒸汽封蓋(6),且蒸汽封蓋(6)頂端中間位置設有第一壓力傳感器(24),所述第一壓力傳感器(24)的一側設有第一溫度傳感器(23),且第一壓力傳感器(24)的另一側設有空氣脫氣口(25)。
4.根據權利要求1所述的污水余熱回收設備,其特征在于,所述閃蒸輔助機構,具體包括:固定在閃蒸腔(15)內部的熱管篦(17),所述熱管篦(17)的外表面設有多個豎直并列的熱管管束(18)。
5.根據權利要求4所述的污水余熱回收設備,其特征在于,所述閃蒸腔(15)底端固定連接有排水封蓋(5),且排水封蓋(5)的底端固定連接有U型管(29),所述U型管(29)輸出端連接有泄水閥(30),且泄水閥(30)的輸出口下方設置有泄水槽(31)。
6.根據權利要求4或5所述的污水余熱回收設備,其特征在于,所述閃蒸腔(15)的一側外壁上固定連接有第三壓力傳感器(36),且第三壓力傳感器(36)的上方設置有第三溫度傳感器(35)。
7.根據權利要求1所述的污水余熱回收設備,其特征在于,所述除污脫氣罐(1)內部靠近頂端的位置固定連接有百葉網(9),且除污脫氣罐(1)內部靠近底端的位置固定連接有過濾網(8),所述除污脫氣罐(1)內部被百葉網(9)與過濾網(8)從上至下依次分隔為脫氣腔(12)、凈水腔(11)、旋流除污腔(10),且脫氣腔(12)與旋流除污腔(10)之間設有液位計(22),所述除污脫氣罐(1)外側面底端固定連接有與旋流除污腔(10)連通的入水管(7),且入水管(7)的徑向與旋流除污腔(10)側向水平相切。
8.根據權利要求7所述的污水余熱回收設備,其特征在于,所述脫氣腔(12)的頂端固定連接有脫氣封蓋(4),且脫氣封蓋(4)的頂端中間位置固定連接有第二壓力傳感器(34),所述第二壓力傳感器(34)的一側設有第二溫度傳感器(33),且第二壓力傳感器(34)的另一側設有空氣脫氣口(25)。
9.根據權利要求7所述的污水余熱回收設備,其特征在于,所述旋流除污腔(10)的底端固定連接有沉渣封蓋(3),且沉渣封蓋(3)的底部輸出端連接有排污閥(27),所述排污閥(27)的輸出口下方設有排污水槽(28)。
10.根據權利要求7所述的污水余熱回收設備,其特征在于,所述凈水腔(11)的一側外壁上設有第四溫度傳感器(37)與第四壓力傳感器(38),且第四溫度傳感器(37)位于第四壓力傳感器(38)的上方。
發明內容
本發明的目的在于提供污水余熱回收設備,能夠對余熱進行有效的回收利用,提高余熱回收效率,避免能源浪費,以解決上述背景技術中提出的問題。
為實現上述目的,本發明提供如下技術方案:
污水余熱回收設備,包括除污脫氣罐,所述除污脫氣罐的一側設有真空相變罐,且除污脫氣罐與真空相變罐之間設有通水閘門連通,所述通水閘門為止回型;
所述真空相變罐內部靠近中間的位置固定連接有雙層百葉網,且雙層百葉網將真空相變罐內部隔離成閃蒸腔與蒸汽腔,所述閃蒸腔位于蒸汽腔下方,且閃蒸腔內部設有閃蒸輔助機構,所述蒸汽腔內部設有換熱與冷凝水回收機構。
作為本發明進一步的方案:所述換熱與冷凝水回收機構,具體包括:固定在蒸汽腔內部的循環冷卻水盤管,所述循環冷卻水盤管的輸入端與輸出端均貫穿真空相變罐并延伸至外部,且循環冷卻水盤管下方的蒸汽腔內部固定連接有集水槽,所述集水槽的輸出端固定連接有冷凝水管,且冷凝水管的輸出口下方設置有凈水槽。
作為本發明再進一步的方案:所述蒸汽腔頂端固定連接有蒸汽封蓋,且蒸汽封蓋頂端中間位置設有第一壓力傳感器,所述第一壓力傳感器的一側設有第一溫度傳感器,且第一壓力傳感器的另一側設有空氣脫氣口。
作為本發明再進一步的方案:所述閃蒸輔助機構,具體包括:固定在閃蒸腔內部的熱管篦,所述熱管篦的外表面設有多個豎直并列的熱管管束。
作為本發明再進一步的方案:所述閃蒸腔底端固定連接有排水封蓋,且排水封蓋的底端固定連接有U型管,所述U型管輸出端連接有泄水閥,且泄水閥的輸出口下方設置有泄水槽。
作為本發明再進一步的方案:所述閃蒸腔的一側外壁上固定連接有第三壓力傳感器,且第三壓力傳感器的上方設置有第三溫度傳感器。
作為本發明再進一步的方案:所述除污脫氣罐內部靠近頂端的位置固定連接有百葉網,且除污脫氣罐內部靠近底端的位置固定連接有過濾網,所述除污脫氣罐內部被百葉網與過濾網從上至下依次分隔為脫氣腔、凈水腔、旋流除污腔,且脫氣腔與旋流除污腔之間設有液位計,所述除污脫氣罐外側面底端固定連接有與旋流除污腔連通的入水管,且入水管的徑向與旋流除污腔側向水平相切。
作為本發明再進一步的方案:所述脫氣腔的頂端固定連接有脫氣封蓋,且脫氣封蓋的頂端中間位置固定連接有第二壓力傳感器,所述第二壓力傳感器的一側設有第二溫度傳感器,且第二壓力傳感器的另一側設有空氣脫氣口。
作為本發明再進一步的方案:所述旋流除污腔的底端固定連接有沉渣封蓋,且沉渣封蓋的底部輸出端連接有排污閥,所述排污閥的輸出口下方設有排污水槽。
作為本發明再進一步的方案:所述凈水腔的一側外壁上設有第四溫度傳感器與第四壓力傳感器,且第四溫度傳感器位于第四壓力傳感器的上方。
與現有技術相比,本發明的有益效果是:
1、本申請能夠對余熱進行有效的回收利用,提高余熱回收效率,避免能源浪費。
2、本申請通過設置的換熱與冷凝水回收機構不僅能夠換熱回收余熱,還能夠回收冷凝水。
3、本申請能夠在回收余熱前,將污水中的雜質與氣泡去除,從而保證余熱回收的順利運行。
(發明人:王卿;馬占銀;閆廣;朱京京)






