公布日:2023.11.10
申請日:2023.08.24
分類號:C02F1/24(2023.01)I;C02F1/40(2023.01)I;C02F1/38(2023.01)I;C02F1/00(2023.01)I;B01D17/05(2006.01)I;C02F103/36(2006.01)N
摘要
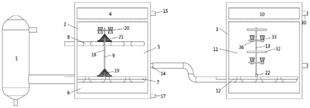
本發明涉及一種用于處理蘭炭廢水的除油系統,包括依次連接的預處理單元、一級分離單元和二級分離單元,預處理單元用于進行初步油水分離;一級分離單元由上至下包括排油區、分離區和重油區,分離區內設有布水管和曝氣管,分別為分離區輸入蘭炭廢水和空氣氣泡,分離區內設有至少一個可移動的分離轉動器,用于攪動蘭炭廢水,促進油水分離;排油區設有第一排油口,用于排出分離得到的輕油,重油區設有排重油口,用于排出分離得到的重油和油渣;二級分離單元由上至下包括油相區和混合區,混合區內設有進水管和至少一個可移動的破乳轉動器,用于對一級分離單元處理后的廢水進行破乳,進一步油水分離。

權利要求書
1.一種用于處理蘭炭廢水的除油系統,其特征在于,包括依次連接的預處理單元、一級分離單元和二級分離單元,預處理單元用于進行初步油水分離;一級分離單元由上至下包括排油區、分離區和重油區,分離區內設有布水管和曝氣管,分別為分離區輸入蘭炭廢水和空氣氣泡,分離區內設有至少一個可移動的分離轉動器,用于攪動蘭炭廢水,促進油水分離;排油區設有第一排油口,用于排出分離得到的輕油,重油區設有排重油口,用于排出分離得到的重油和油渣;二級分離單元由上至下包括油相區和混合區,混合區內設有進水管和至少一個可移動的破乳轉動器,用于對一級分離單元處理后的廢水進行破乳,進一步油水分離。
2.根據權利要求1所述的用于處理蘭炭廢水的除油系統,其特征在于,所述一級分離單元包括第一池體,第一池體由上至下包括排油區、分離區和重油區,所述布水管設在分離區的下部,曝氣管設在分離區的中部,分離區的下游側設有排水口,排水口連接二級分離單元的進水管,將分離得到的水相輸入二級分離單元;排油區的下游側設有第一排油口;所述重油區的底部設有重油槽,用于容納重油和油渣,重油槽靠近第一池體下游側的一端設有排重油口。
3.根據權利要求2所述的用于處理蘭炭廢水的除油系統,其特征在于,所述分離轉動器包括轉軸,轉軸上由下至上依次設有水管刷部、第一分離部和氣管刷部,布水管的上表面設有第一軌道,轉軸的底端通過移動座滑動連接第一軌道,使得分離轉動器沿著布水管移動,均勻攪動分離部內的水體;曝氣管的形狀與布水管相同,且上下位置對應,使得轉軸移動時,也能同時緊貼曝氣管的側壁移動,對轉軸起輔助支撐和限定移動軌跡的作用。
4.根據權利要求3所述的用于處理蘭炭廢水的除油系統,其特征在于,所述移動座內部設有第一電機,轉軸穿入移動座并連接第一電機,用于帶動轉軸轉動;所述水管刷部設在布水管的上方,并包括若干個水管刷,若干個水管刷沿著轉軸的周向均勻分布,且固定連接轉軸的側壁,水管刷的刷毛向下或者傾斜向下,轉軸帶動水管刷轉動,使得分離轉動器在移動過程中清理布水管各處表面沉積的重油和油渣;所述氣管刷部設在曝氣管的上方,并包括若干個氣管刷,若干個氣管刷沿著轉軸的周向均勻分布,且固定連接轉軸的側壁,氣管刷的刷毛向下或者傾斜向下,轉軸帶動氣管刷轉動,使得分離轉動器在移動過程中清理曝氣管各處表面沉積的重油和油渣。
5.根據權利要求3所述的用于處理蘭炭廢水的除油系統,其特征在于,所述第一分離部包括第一支撐板、若干個上分離筒和若干個下分離筒,轉軸貫穿第一支撐板的中心,第一支撐板表面均勻密布通孔,若干個上分離筒均勻設在第一支撐板的上表面,若干個下分離筒均勻設在第一支撐板的下表面;上分離筒和下分離筒均為圓臺形,且上、下兩端開口,上分離筒的上開口直徑大于下開口直徑,下分離筒的上開口直徑小于下開口直徑;上分離筒的下開口固定在第一支撐板的上表面,下分離筒的上開口固定在第一支撐板的下表面;上分離筒和下分離筒的筒壁上都均勻密布通孔。
6.根據權利要求5所述的用于處理蘭炭廢水的除油系統,其特征在于,所述上分離筒和下分離筒的外側面均刷涂疏水性涂料。
7.根據權利要求1所述的用于處理蘭炭廢水的除油系統,其特征在于,所述二級分離單元包括第二池體,第二池體由上至下包括油相區和混合區,所述進水管設在混合區的底部,混合區的下游側設有排水口,排水口的高度處于混合區的中下部,將分離得到的水相輸出二級分離單元;油相區的下游側設有第二排油口。
8.根據權利要求7所述的用于處理蘭炭廢水的除油系統,其特征在于,所述破乳轉動器包括支撐桿以及支撐桿上均勻分布的若干個超聲板和若干個第二分離部,支撐桿貫穿超聲板和第二分離部的中心,超聲板和第二分離部在支撐桿上上下間隔排列,兩個超聲板之間設有一個第二分離部;進水管的上表面設有第二軌道,支撐桿的底部連接第二滑塊,第二滑塊卡接在第二軌道內,使得破乳轉動器沿著進水管移動。
9.根據權利要求8所述的用于處理蘭炭廢水的除油系統,其特征在于,所述第二分離部包括第二支撐板和若干個轉動筒,若干個轉動筒均勻分布在第二支撐板的上表面,轉動筒的壁面和第二支撐板都均勻密布通孔;每個轉動筒的底部連接一個第二電機,第二電機固定在第二支撐板上,用于控制轉動筒轉動;轉動筒整體為倒圓臺形,轉動筒的壁面由外向內一圈圈層層繞設,每層之間具有空隙且每層之間的空隙相等。
10.根據權利要求9所述的用于處理蘭炭廢水的除油系統,其特征在于,所述轉動筒的壁面的外側面均刷涂疏水性涂料。
發明內容
針對上述問題,本發明提供一種用于處理蘭炭廢水的除油系統,包括依次連接的預處理單元、一級分離單元和二級分離單元,預處理單元用于進行初步油水分離;
一級分離單元由上至下包括排油區、分離區和重油區,分離區內設有布水管和曝氣管,分別為分離區輸入蘭炭廢水和空氣氣泡,分離區內設有至少一個可移動的分離轉動器,用于攪動蘭炭廢水,促進油水分離;排油區設有第一排油口,用于排出分離得到的輕油,重油區設有排重油口,用于排出分離得到的重油和油渣;
二級分離單元由上至下包括油相區和混合區,混合區內設有進水管和至少一個可移動的破乳轉動器,用于對一級分離單元處理后的廢水進行破乳,進一步油水分離。
本發明所述的除油系統對蘭炭廢水先進行預處理,初步分離油水,再經過一級分離單元進行油水分離,重油和油渣通過重力沉到底部,輕油比水輕,在曝氣氣泡和分離轉動器的作用下,促進油水分離,輕油上浮到排油區,水相排入二級分離單元。二級分離單元主要對中間廢水進行破乳,進一步分離輕油,得到含油量較低的廢水。
可選的,所述一級分離單元包括第一池體,第一池體由上至下包括排油區、分離區和重油區,所述布水管設在分離區的下部,曝氣管設在分離區的中部,分離區的下游側設有排水口,排水口連接二級分離單元的進水管,將分離得到的水相輸入二級分離單元;排油區的下游側設有第一排油口;
所述重油區的底部設有重油槽,用于容納重油和油渣,重油槽靠近第一池體下游側的一端設有排重油口。
可選的,所述分離轉動器包括轉軸,轉軸上由下至上依次設有水管刷部、第一分離部和氣管刷部,布水管的上表面設有第一軌道,轉軸的底端通過移動座滑動連接第一軌道,使得分離轉動器沿著布水管移動,均勻攪動分離部內的水體;
曝氣管的形狀與布水管相同,且上下位置對應,使得轉軸移動時,也能同時緊貼曝氣管的側壁移動,對轉軸起輔助支撐和限定移動軌跡的作用。
進一步可選的,所述移動座內部設有第一電機,轉軸穿入移動座并連接第一電機,用于帶動轉軸轉動.
進一步可選的,所述水管刷部設在布水管的上方,并包括若干個水管刷,若干個水管刷沿著轉軸的周向均勻分布,且固定連接轉軸的側壁,水管刷的刷毛向下或者傾斜向下,轉軸帶動水管刷轉動,使得分離轉動器在移動過程中清理布水管各處表面沉積的重油和油渣,避免布水管承重過大。
進一步可選的,所述氣管刷部設在曝氣管的上方,并包括若干個氣管刷,若干個氣管刷沿著轉軸的周向均勻分布,且固定連接轉軸的側壁,氣管刷的刷毛向下或者傾斜向下,轉軸帶動氣管刷轉動,使得分離轉動器在移動過程中清理曝氣管各處表面沉積的重油和油渣,避免曝氣管承重過大。
進一步可選的,所述第一分離部包括第一支撐板、若干個上分離筒和若干個下分離筒,轉軸貫穿第一支撐板的中心,第一支撐板表面均勻密布通孔,若干個上分離筒均勻設在第一支撐板的上表面,若干個下分離筒均勻設在第一支撐板的下表面;
上分離筒和下分離筒均為圓臺形,且上、下兩端開口,上分離筒的上開口直徑大于下開口直徑,下分離筒的上開口直徑小于下開口直徑,即上分離筒為倒圓臺,下分離筒為正圓臺;上分離筒的下開口固定在第一支撐板的上表面,下分離筒的上開口固定在第一支撐板的下表面;
上分離筒和下分離筒的筒壁上都均勻密布通孔。轉軸帶動第一分離部轉動。
進一步可選的,所述上分離筒和下分離筒的外側面均刷涂疏水性涂料。
可選的,所述二級分離單元包括第二池體,第二池體由上至下包括油相區和混合區,所述進水管設在混合區的底部,混合區的下游側設有排水口,排水口的高度處于混合區的中下部,將分離得到的水相輸出二級分離單元;油相區的下游側設有第二排油口。
可選的,所述破乳轉動器包括支撐桿以及支撐桿上均勻分布的若干個超聲板和若干個第二分離部,支撐桿貫穿超聲板和第二分離部的中心,超聲板和第二分離部在支撐桿上上下間隔排列,即兩個超聲板之間設有一個第二分離部;
進水管的上表面設有第二軌道,支撐桿的底部連接第二滑塊,第二滑塊卡接在第二軌道內,使得破乳轉動器沿著進水管移動;進水管的出水口與第二軌道的位置互不重疊,互不沖突。
進一步可選的,所述第二分離部包括第二支撐板和若干個轉動筒,若干個轉動筒均勻分布在第二支撐板的上表面,轉動筒的壁面和第二支撐板都均勻密布通孔;
每個轉動筒的底部連接一個第二電機,第二電機固定在第二支撐板上,用于控制轉動筒轉動;
轉動筒整體為倒圓臺形,轉動筒的壁面由外向內一圈圈層層繞設,每層之間具有空隙且每層之間的空隙相等
進一步可選的,所述轉動筒的壁面的外側面均刷涂疏水性涂料,疏水性涂料為市場上常規的疏水性涂料即可。
(發明人:李建慈;楊林;劉德新;陳學佳;韓桐;楊超;楊石波;于晨;郭釗;辛曉光;劉夢麟;安羽馳;李建光;閆亮;楊愛軍)






