公布日:2023.11.21
申請日:2022.05.13
分類號:C02F11/00(2006.01)I;C02F11/12(2019.01)I;C02F11/14(2019.01)I;B01F33/82(2022.01)I;B01F35/71(2022.01)I;B01F35/83(2022.01)I
摘要
本發明涉及含油污泥減量化處理領域,具體涉及一種含油污泥減量化處理裝置,至少包括含油污泥管線、排污管線和自來水管線,還包括:濃縮罐,所述濃縮罐的進料孔與含油污泥管線連通,所述濃縮罐溢流孔與排污管線之間連通有管一,所述濃縮罐的出料孔與排污管線連通有管二,且管二上串接有閥一;增壓部,所述增壓部進料端與濃縮罐的出料孔之間連通有管三,所述管三上串接有閥二。本發明由于采用了兩段式加藥,通過前期注入少量藥劑在濃縮罐內先混合,產生化學反應,在攪拌箱前再次注入藥劑,根據攪拌箱內的油污泥狀態,進行藥劑注入聯動,使油污泥與藥劑充分混合反應,達到脫水要求。

權利要求書
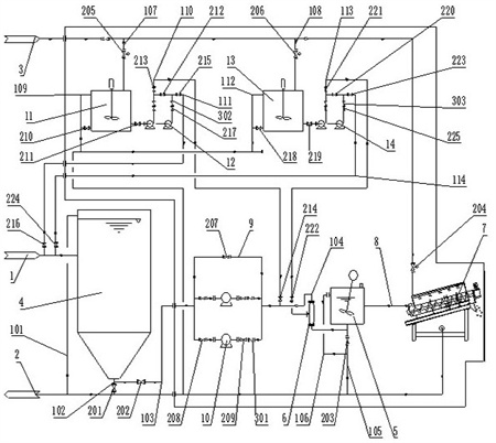
1.一種含油污泥減量化處理裝置,至少包括含油污泥管線(1)、排污管線(2)和自來水管線(3),其特征在于,還包括:濃縮罐(4),所述濃縮罐(4)的進料孔與含油污泥管線(1)連通,所述濃縮罐(4)溢流孔與排污管線(2)之間連通有管一(101),所述濃縮罐(4)的出料孔與排污管線(2)連通有管二(102),且管二(102)上串接有閥一(201);增壓部,所述增壓部進料端與濃縮罐(4)的出料孔之間連通有管三(103),所述管三(103)上串接有閥二(202);攪拌箱(5),所述攪拌箱(5)進料孔與增壓部出料端連通有管四(104),所述攪拌箱(5)進料孔與排污管線(2)連通有管五(105),所述管五(105)上串接有閥三(203),所述攪拌箱(5)溢流孔與管五(105)連通有管六(106),所述管六(106)與管五(105)連接處位于閥三(203)下流;靜態混合器(6),所述靜態混合器(6)串接在管四(104)上;脫水裝置(7),該脫水裝置(7)進料孔與攪拌箱(5)出料孔連通有進料管(8),所述脫水裝置(7)的排污孔與排污管線(2)連通,所述脫水裝置(7)與自來水管線(3)連通,且自來水管線(3)位于脫水裝置(7)一端串接有閥四(204);加藥部一,所述加藥部一進水孔與自來水管線(3)之間連通有管七(107),所述管七(107)上串接有閥五(205),所述加藥部一的排污孔與排污管線(2)連通,所述加藥部一出料孔與分別與含油污泥管線(1)和管四(104)連通,且加藥部一與管四(104)連通位置位于靜態混合器(6)和增壓部之間;加藥部二,所述加藥部二進水孔與自來水管線(3)之間連通有管八(108),所述管八(108)上串接有閥六(206),所述加藥部二的排污孔與排污管線(2)連通,所述加藥部二出料孔與分別與含油污泥管線(1)和靜態混合器(6)連通。
2.根據權利要求1所述的一種含油污泥減量化處理裝置,其特征在于,所述增壓部包括一對增壓單元、旁通(9)和閥七(207),所述旁通(9)和一對增壓單元并聯在管三(103)和管四(104)之間,所述旁通(9)上串接閥七(207)。
3.根據權利要求2所述的一種含油污泥減量化處理裝置,其特征在于,所述增壓單元包括增壓泵(10)、閥八(208)、閥九(209)和止回閥一(301),所述增壓泵(10)進料孔通過閥八(208)與管三(103)連通,所述增壓泵(10)出料口與管四(104)之間依次串接、閥九(209)和止回閥一(301)。
4.根據權利要求1所述的一種含油污泥減量化處理裝置,其特征在于,所述加藥部一包括:混藥箱一(11)、送藥部一、管九(109)和閥十(210),所述混藥箱一(11)的進水孔與管七(107)連通,所述管九(109)兩端分別與混藥箱一(11)的溢流孔和排污管線(2)連通,所述混藥箱一(11)的排放孔通過閥十(210)與排污管線(2)連通,所述混藥箱一(11)的出料孔與送藥部一連通,所述送藥部一分別與含油污泥管線(1)和管四(104)連通。
5.根據權利要求4所述的一種含油污泥減量化處理裝置,其特征在于,所述送藥部一包括一對送藥單元一、管十(110)、管十一(111)、閥十一(211)、閥十二(212)、閥十三(213)、閥十四(214)、閥十五(215)和閥十六(216),一對所述送藥單元一均通過閥十一(211)與混藥箱一(11)出料孔連通,一對所述送藥單元一出料孔之間連通閥十二(212),所述閥十二(212)左端與管四(104)之間連通管十(110),所述閥十三(213)和閥十四(214)依次串接在管十(110)上,所述閥十二(212)右端與含油污泥管線(1)之間連通管十一(111),所述閥十五(215)和閥十六(216)依次串接在管十一(111)上;所述送藥單元一包括送藥泵一(12)、閥十七(217)和止回閥二(302),所述送藥泵一(12)進料孔與混藥箱一(11)出料孔連通,所述送藥泵一(12)出料孔與閥十二(212)之間依次串接閥十七(217)和止回閥二(302)。
6.根據權利要求1所述的一種含油污泥減量化處理裝置,其特征在于,所述加藥部二包括:混藥箱二(13)、送藥部二、管十二(112)和閥十八(218),所述混藥箱二(13)的進水孔與管八(108)連通,所述管十二(112)兩端分別與混藥箱一(11)的溢流孔和排污管線(2)連通,所述混藥箱一(11)的排放孔通過閥十八(218)與排污管線(2)連通,所述混藥箱二(13)的出料孔與送藥部二連通,所述送藥部二分別與含油污泥管線(1)和靜態混合器(6)連通。
7.根據權利要求6所述的一種含油污泥減量化處理裝置,其特征在于,所述送藥部二包括一對送藥單元二、管十三(113)、管十四(114)、閥十九(219)、閥二十(220)、閥二十一(221)、閥二十二(222)、閥二十三(223)和閥二十四(224),一對所述送藥單元二均通過閥十九(219)與混藥箱二(13)出料孔連通,一對所述送藥單元二出料孔之間連通閥二十(220),所述閥二十(220)左端與靜態混合器(6)之間連通管十三(113),所述閥二十一(221)和閥二十二(222)依次串接在管十三(113)上,所述閥二十(220)右端與含油污泥管線(1)之間連通管十四(114),所述閥二十三(223)和閥二十四(224)依次串接在管十四(114)上;所述送藥單元二包括送藥泵二(14)、閥二十五(225)和止回閥三(303),所述送藥泵二(14)進料孔與混藥箱二(13)出料孔連通,所述送藥泵二(14)出料孔與閥二十(220)之間依次串接閥二十五(225)和止回閥三(303)。
發明內容
本申請提供一種含油污泥減量化處理裝置,解決了油污泥不易進行油水分離的問題,實現了油水分離并化脫水。
本發明所解決的技術問題可以采用以下技術方案來實現:一種含油污泥減量化處理裝置,至少包括含油污泥管線、排污管線和自來水管線,還包括:濃縮罐,所述濃縮罐的進料孔與含油污泥管線連通,所述濃縮罐溢流孔與排污管線之間連通有管一,所述濃縮罐的出料孔與排污管線連通有管二,且管二上串接有閥一;增壓部,所述增壓部進料端與濃縮罐的出料孔之間連通有管三,所述管三上串接有閥二;攪拌箱,所述攪拌箱進料孔與增壓部出料端連通有管四,所述攪拌箱進料孔與排污管線連通有管五,所述管五上串接有閥三,所述攪拌箱溢流孔與管五連通有管六,所述管六與管五連接處位于閥三下流;靜態混合器,所述靜態混合器串接在管四上;脫水裝置,該脫水裝置進料孔與攪拌箱出料孔連通有進料管,所述脫水裝置的排污孔與排污管線連通,所述脫水裝置與自來水管線連通,且自來水管線位于脫水裝置一端串接有閥四;加藥部一,所述加藥部一進水孔與自來水管線之間連通有管七,所述管七上串接有閥五,所述加藥部一的排污孔與排污管線連通,所述加藥部一出料孔與分別與含油污泥管線和管四連通,且加藥部一與管四連通位置位于靜態混合器和增壓部之間;加藥部二,所述加藥部二進水孔與自來水管線之間連通有管八,所述管八上串接有閥六,所述加藥部二的排污孔與排污管線連通,所述加藥部二出料孔與分別與含油污泥管線和靜態混合器連通。
進一步,所述增壓部包括一對增壓單元、旁通和閥七,所述旁通和一對增壓單元并聯在管三和管四之間,所述旁通上串接閥七。
進一步,所述增壓單元包括增壓泵、閥八、閥九和止回閥一,所述增壓泵進料孔通過閥八與管三連通,所述增壓泵出料口與管四之間依次串接、閥九和止回閥一。
進一步,所述加藥部一包括:混藥箱一、送藥部一、管九和閥十,所述混藥箱一的進水孔與管七連通,所述管九兩端分別與混藥箱一的溢流孔和排污管線連通,所述混藥箱一的排放孔通過閥十與排污管線連通,所述混藥箱一的出料孔與送藥部一連通,所述送藥部一分別與含油污泥管線和管四連通。
進一步,所述送藥部一包括一對送藥單元一、管十、管十一、閥十一、閥十二、閥十三、閥十四、閥十五和閥十六,一對所述送藥單元一均通過閥十一與混藥箱一出料孔連通,一對所述送藥單元一出料孔之間連通閥十二,所述閥十二左端與管四之間連通管十,所述閥十三和閥十四依次串接在管十上,所述閥十二右端與含油污泥管線之間連通管十一,所述閥十五和閥十六依次串接在管十一上;所述送藥單元一包括送藥泵一、閥十七和止回閥二,所述送藥泵一進料孔與混藥箱出料孔連通,所述送藥泵一出料孔與閥十二之間依次串接閥十七和止回閥二。
進一步,所述加藥部二包括:混藥箱二、送藥部二、管十二和閥十八,所述混藥箱二的進水孔與管八連通,所述管十二兩端分別與混藥箱一的溢流孔和排污管線連通,所述混藥箱一的排放孔通過閥十八與排污管線連通,所述混藥箱二的出料孔與送藥部二連通,所述送藥部二分別與含油污泥管線和靜態混合器連通。
進一步,所述送藥部二包括一對送藥單元二、管十三、管十四、閥十九、閥二十、閥二十一、閥二十二、閥二十三和閥二十四,一對所述送藥單元二均通過閥十九與混藥箱二出料孔連通,一對所述送藥單元二出料孔之間連通閥二十,所述閥二十左端與靜態混合器之間連通管十三,所述閥二十一和閥二十二依次串接在管十三上,所述閥二十右端與含油污泥管線之間連通管十四,所述閥二十三和閥二十四依次串接在管十四上;所述送藥單元二包括送藥泵二、閥二十五和止回閥三,所述送藥泵二進料孔與混藥箱出料孔連通,所述送藥泵二出料孔與閥二十之間依次串接閥二十五和止回閥三。
本發明的有益效果是:由于采用了旁通有效解決了濃縮罐內壓力過高時,還需通過開啟增壓泵供入油污泥,使增壓泵入料口壓力增大,進而實現了在濃縮罐內壓力過高時,通過旁通即可完成對油污泥的輸送,不需要經過增壓泵。
由于采用加藥部一和加藥部二,有效解決了油污泥內組分不穩定需要更換藥劑的問題,進而實現了通過兩個加藥部可聯動調節注入不同藥劑的計量。
由于采用了兩段式加藥,通過前期注入少量藥劑在濃縮罐內先混合,產生化學反應,在攪拌箱前再次注入藥劑,根據攪拌箱內的油污泥狀態,進行藥劑注入聯動,使油污泥與藥劑充分混合反應,達到脫水要求。
由于采用了管十、管十一、管十三和管十四,實現了可以獨立對前期和中期進行注入藥劑。
(發明人:查廣平;郭志強;劉利群;孫赟;李健;馮啟濤;王雪英;李欣欣;李國明;白建軍;周星澤;王凌勻;曾芮)






