公布日:2023.12.22
申請日:2023.04.28
分類號:C02F9/00(2023.01)I;C02F1/44(2023.01)N;C02F1/469(2023.01)N;C02F3/00(2023.01)N;C02F1/72(2023.01)N;C02F103/36(2006.01)N
摘要
一種己內酰胺廢水的處理裝置及方法,所述裝置包括:濕式氧化反應器、膜過濾裝置、催化濕式氧化反應器、電滲析裝置和生化處理裝置;濕式氧化反應器與膜過濾裝置相連,膜過濾裝置與催化濕式氧化反應器相連,催化濕式氧化反應器與電滲析裝置相連,電滲析裝置的淡室出水口與生化處理裝置相連。還可將電滲析裝置替換為膜脫氨裝置。本發明還公開了一種己內酰胺廢水的處理方法。本發明裝置簡單、處理量大,綠色環保、安全可靠,能耗低。本發明方法工藝簡單,COD和氨氮的去除率高,可生化性好,無額外副產物和三廢,成本低,適宜于工業化生產。

權利要求書
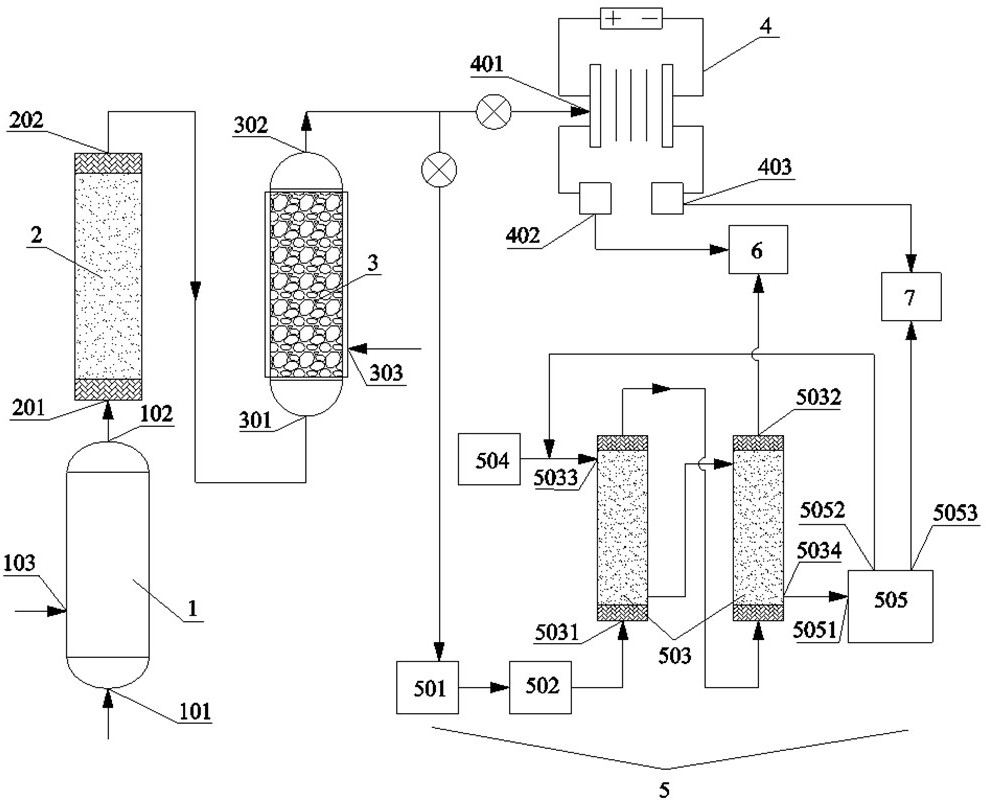
1.一種己內酰胺廢水的處理裝置,其特征在于,包括:濕式氧化反應器、膜過濾裝置、催化濕式氧化反應器、電滲析裝置和生化處理裝置;所述濕式氧化反應器的出水口與膜過濾裝置的進水口相連,所述膜過濾裝置的出水口與催化濕式氧化反應器的進水口相連,所述催化濕式氧化反應器的出水口與電滲析裝置的進水口相連,所述電滲析裝置的淡室出水口與生化處理裝置相連。
2.根據權利要求1所述己內酰胺廢水的處理裝置,其特征在于:將電滲析裝置替換為膜脫氨裝置;所述膜脫氨裝置包括:過濾器、pH調節槽、錯流膜接觸器組件、吸收液配制罐和吸收液循環罐;所述過濾器與pH調節槽相連,所述pH調節槽與錯流膜接觸器組件的廢水進水口相連,所述錯流膜接觸器組件的廢水出水口與生化處理裝置相連,所述吸收液配制罐與錯流膜接觸器組件的吸收液進液口相連,所述錯流膜接觸器組件的吸收液出液口與吸收液循環罐的進液口相連,所述吸收液循環罐的循環液口與錯流膜接觸器組件的吸收液進液口相連。
3.根據權利要求1或2所述己內酰胺廢水的處理裝置,其特征在于:所述電滲析裝置的濃室出水口或膜脫氨裝置中吸收液循環罐的濃縮液出液口與硫銨結晶裝置相連。
4.根據權利要求1或2所述己內酰胺廢水的處理裝置,其特征在于:所述濕式氧化反應器的底部設有進水口,下部一側設有進氣口,所述催化濕式氧化反應器的下部一側設有進氣口;所述濕式氧化反應器和催化濕式氧化反應器內均設有加熱裝置;所述膜過濾裝置的過濾精度≤5μm;所述膜過濾裝置內的膜為無機膜;所述無機膜包括金屬膜或陶瓷膜;所述催化濕式氧化反應器內設有放置催化劑的觸媒框;所述電滲析裝置的電滲析膜由多對平板膜組成;所述平板膜為均相膜或異相離子交換膜。
5.根據權利要求2所述己內酰胺廢水的處理裝置,其特征在于:所述過濾器的過濾精度≤5μm;所述pH調節槽內設有加熱裝置;所述錯流膜接觸器組件由一個或多個錯流膜接觸器串聯而成,當多個錯流膜接觸器串聯時,前一錯流膜接觸器的廢水出水口與后一錯流膜接觸器的廢水進水口,前一錯流膜接觸器的吸收液出液口與后一錯流膜接觸器的吸收液進液口相連;所述錯流膜接觸器的廢水進水口和出水口設于管程上,錯流膜接觸器的吸收液進液口和出液口設于殼程上,且錯流膜接觸器的廢水進水口與吸收液進液口以及錯流膜接觸器的廢水出水口與吸收液出液口,分別相對分設于錯流膜接觸器的兩端;所述錯流膜接觸器中的脫氨膜包括中空纖維聚丙烯膜、聚偏氟乙烯膜或聚四氟乙烯膜;所述脫氨膜的平均孔徑為0.1~2.0μm。
6.一種將權利要求1~5之一所述裝置用于己內酰胺廢水的處理方法,其特征在于:將己內酰胺廢水送入濕式氧化反應器中,進行濕式氧化反應后,再送入膜過濾裝置,過濾,將濾液送入催化濕式氧化反應器中,進行催化濕式氧化反應,最后,將催化濕式氧化產水送入電滲析裝置或膜脫氨裝置,進行脫氨處理,得符合后續生化處理廢水。
7.根據權利要求6所述己內酰胺廢水的處理方法,其特征在于:所述己內酰胺廢水的初始COD濃度為5萬~20萬mg/L,總氮為0.8萬~2.8萬mg/L,初始氨氮濃度為0.5萬~2.0萬mg/L,BOD5/COD≤0.1;所述濕式氧化反應的溫度為200~250℃,壓力為3~6MPa,停留時間為0.5~2.0h;所述過濾的跨膜壓差為0.5~2.0bar;所述催化濕式氧化反應的溫度為230~275℃,壓力為4.0~7.5MPa,停留時間為0.5~2.0h;所述催化濕式氧化反應中所使用的催化劑包括均相催化劑和/或非均相催化劑;所述均相催化劑的投加量為50~300mg/L己內酰胺廢水,非均相催化劑按照己內酰胺廢水的體積空速0.1~1.2h-1進行裝填;所述均相催化劑包括氯化鐵、硫酸亞鐵、硝酸銅、氯化銅或硝酸錳,及其水合物中的一種或幾種;所述非均相催化劑包括二氧化錳、氧化鐵、氧化銅、氧化鈰或氧化釕,及其水合物中的兩種及以上的混合物。
8.根據權利要求6或7所述己內酰胺廢水的處理方法,其特征在于:當使用電滲析裝置進行脫氨處理時,將催化濕式氧化產水分別送入電滲析裝置的濃室和淡室,進行電滲析處理;分別送入濃室和淡室的催化濕式氧化產水的流量比為1:1~5;所述電滲析處理的電壓為1~2V/對電滲析膜;電滲析裝置中,每m2電滲析膜可處理廢水的能力為3~12L/h;每對電滲析膜的有效面積為0.1~1.0m2。
9.根據權利要求6或7所述己內酰胺廢水的處理方法,其特征在于:當使用膜脫氨裝置進行脫氨處理時,先將催化濕式氧化產水進行過濾,再調節pH值至堿性,并預熱,將處理后的催化濕式氧化產水和吸收液分別送入膜脫氨裝置中錯流膜接觸器的管程和殼程中,進行錯流吸收反應,即成;所述調節pH值至11~13;用氫氧化鈉調節pH值;所述預熱至15~55℃;所述吸收液為硫酸溶液,硫酸溶液的pH值為1~3;所述硫酸溶液與廢水的流量比為1:2~15;所述錯流吸收反應的停留時間為0.5~3.0h。
發明內容
本發明所要解決的技術問題是,克服現有技術存在的上述缺陷,提供一種簡單、處理量大,綠色環保、安全可靠,能耗低的己內酰胺廢水的處理裝置。
本發明進一步要解決的技術問題是,克服現有技術存在的上述缺陷,提供一種工藝簡單,COD和氨氮的去除率高,可生化性好,反應過程升溫小且安全可控,無額外副產物和三廢,成本低,適宜于工業化生產的己內酰胺廢水的處理方法。
本發明解決其技術問題所采用的技術方案如下:一種己內酰胺廢水的處理裝置,包括:濕式氧化反應器、膜過濾裝置、催化濕式氧化反應器、電滲析裝置和生化處理裝置;所述濕式氧化反應器的出水口與膜過濾裝置的進水口相連,所述膜過濾裝置的出水口與催化濕式氧化反應器的進水口相連,所述催化濕式氧化反應器的出水口與電滲析裝置的進水口相連,所述電滲析裝置的淡室出水口與生化處理裝置相連。所述濕式氧化反應器對己內酰胺廢水進行預處理,以去除廢水中大部分的COD,達到初步降解廢水中有害物質的目的,同時產生炭黑物質;膜過濾裝置將濕式氧化反應器產生的炭黑進行濾除;在高溫、高壓條件下,空氣中的氧氣會在催化濕式氧化反應器中的催化劑表面生成強氧化性的•OH自由基,可將有機污染物及含N、S等的毒物直接氧化成CO2和H2O,以及N2、SO42-等無害物,在此過程中無固廢產生,不產生二噁英、NOx、SO2等二次污染廢氣,同時,在反應過程中能充分利用氧化反應熱,實現自熱平衡,節能性良好,具有去除率高、運行費用低、適應性強、流程簡單、占地面積少等特點;催化濕式氧化的產水進一步送入電滲析裝置脫除廢水中的氨氮;電滲析裝置中淡室的出水送入生化處理裝置,濃室的出水送入硫銨結晶裝置收集硫銨結晶或進一步進行氨中和。
本發明裝置的工作過程是:先將己內酰胺廢水送入濕式氧化反應器進行預處理,以去除廢水中大部分的COD,達到初步降解廢水中有害物質的目的,同時產生炭黑物質,再將濕式氧化反應產水送入膜過濾裝置,將炭黑等固體物質進行濾除,再將廢水濾液送入催化濕式氧化反應器,在高溫、高壓、氧氣和催化劑的作用下,廢水中的COD和氨氮被進一步脫除,催化濕式氧化的產水進一步送入電滲析裝置脫除廢水中的氨氮,電滲析裝置中淡室的出水送入生化處理裝置,濃室的出水送入硫銨結晶裝置回收硫銨結晶或進一步進行氨中和。
優選地,將電滲析裝置替換為膜脫氨裝置。所述膜脫氨裝置用于脫除催化濕式氧化產水中的氨氮,膜脫氨裝置的產水送入生化處理裝置,吸收了氨氮的酸吸收液送入吸收液循環罐。
優選地,所述膜脫氨裝置包括:過濾器、pH調節槽、錯流膜接觸器組件、吸收液配制罐和吸收液循環罐。
優選地,所述過濾器與pH調節槽相連,所述pH調節槽與錯流膜接觸器組件的廢水進水口相連,所述錯流膜接觸器組件的廢水出水口與生化處理裝置相連,所述吸收液配制罐與錯流膜接觸器組件的吸收液進液口相連,所述錯流膜接觸器組件的吸收液出液口與吸收液循環罐的進液口相連,所述吸收液循環罐的循環液口與錯流膜接觸器組件的吸收液進液口相連。
所述膜脫氨裝置的工作過程是:催化濕式氧化的產水先經過過濾器,以過濾廢水中的懸浮物,防止對錯流膜膜孔的堵塞,再送入pH調節槽調節pH值至堿性,同時將廢水進行預熱,再送入錯流膜接觸器組件管程上的廢水進水口,同時將吸收液配制罐中配制好的吸收液送入錯流膜接觸器組件殼程上的吸收液進液口,脫氨處理后,將廢水經錯流膜接觸器組件的廢水出水口送入生化處理裝置,將吸收液經錯流膜接觸器組件的吸收液出液口送入吸收液循環罐,吸收液循環罐將吸收液循環送入錯流膜接觸器組件殼程上的吸收液進液口,或將吸收氨氮后的硫銨濃縮液送入硫銨結晶裝置。
優選地,所述電滲析裝置的濃室出水口或膜脫氨裝置中吸收液循環罐的濃縮液出液口與硫銨結晶裝置相連。將富集了氨氮的硫酸銨濃縮液送入硫銨結晶裝置進行硫銨的結晶和回收。
優選地,所述濕式氧化反應器的底部設有進水口,下部一側設有進氣口,所述催化濕式氧化反應器的下部一側設有進氣口。
優選地,所述濕式氧化反應器和催化濕式氧化反應器內均設有加熱裝置。
優選地,所述膜過濾裝置的過濾精度≤5μm。膜過濾裝置可過濾廢水中的懸浮物,防止懸浮物對后續的催化濕式氧化反應器內催化劑和閥門的堵塞。少量過濾濃液去往板框壓濾機處理。
優選地,所述膜過濾裝置內的膜為無機膜。
優選地,所述無機膜包括金屬膜或陶瓷膜。
優選地,所述催化濕式氧化反應器內設有放置催化劑的觸媒框。
優選地,所述電滲析裝置的電滲析膜由多對平板膜組成。更優選地,所述電滲析裝置的電滲析膜由100~1000對平板膜組成;每對平板膜的有效面積為0.1~1.0m2。
優選地,所述平板膜為均相膜或異相離子交換膜。
優選地,所述過濾器的過濾精度≤5μm。
優選地,所述pH調節槽內設有加熱裝置。脫氨過程中的pH調節槽、錯流膜接觸器組件、吸收液循環罐均為密封器,可防止氨氣揮發。
優選地,所述錯流膜接觸器組件由一個或多個錯流膜接觸器串聯而成,當多個錯流膜接觸器串聯時,前一錯流膜接觸器的廢水出水口與后一錯流膜接觸器的廢水進水口,前一錯流膜接觸器的吸收液出液口與后一錯流膜接觸器的吸收液進液口相連。
優選地,所述錯流膜接觸器的廢水進水口和出水口設于管程上,錯流膜接觸器的吸收液進液口和出液口設于殼程上,且錯流膜接觸器的廢水進水口與吸收液進液口以及錯流膜接觸器的廢水出水口與吸收液出液口,分別相對分設于錯流膜接觸器的兩端。所述設計使得廢水與吸收液在膜上能形成錯流接觸。
優選地,所述錯流膜接觸器中的脫氨膜包括中空纖維聚丙烯膜、聚偏氟乙烯膜或聚四氟乙烯膜等。
優選地,所述脫氨膜的平均孔徑為0.1~2.0μm。
本發明進一步解決其技術問題所采用的技術方案如下:一種己內酰胺廢水的處理方法,將己內酰胺廢水送入濕式氧化反應器中,進行濕式氧化反應后,再送入膜過濾裝置,過濾,將濾液送入催化濕式氧化反應器中,進行催化濕式氧化反應,最后,將催化濕式氧化產水送入電滲析裝置或膜脫氨裝置,進行脫氨處理,得符合后續生化處理廢水。本發明工藝先通過低溫、低壓的WAO,實現廢水中大部分COD的去除,過濾炭黑后,通過CWAO對廢水進一步處理降低COD,最后通過電滲析或膜脫氨裝置實現氨氮的去除,綜合實現廢水中COD和氨氮符合后續生化處理的排放。
優選地,所述己內酰胺廢水的初始COD濃度為5萬~20萬mg/L,總氮為0.8萬~2.8萬mg/L,初始氨氮濃度為0.5萬~2.0萬mg/L,BOD5/COD≤0.1。所述己內酰胺廢水來源于己內酰胺生產裝置產生的己內酰胺萃取殘液、苯汽提廢水和離子交換再生廢水。
優選地,所述濕式氧化反應的溫度為200~250℃,壓力為3~6MPa,停留時間為0.5~2.0h。經過濕式氧化反應后,產水的COD濃度可降至1萬~3萬mg/L,氨氮濃度為1萬~2萬mg/L。濕式氧化反應后部分總氮會轉化為氨氮,導致氨氮濃度上升。
優選地,所述過濾的跨膜壓差為0.5~2.0bar。所述跨膜壓差可提供高性價比的驅動力。
優選地,所述催化濕式氧化反應的溫度為230~275℃,壓力為4.0~7.5MPa,停留時間為0.5~2.0h。經過催化濕式氧化反應后,產水的COD濃度可降至0.2萬~1.0萬mg/L,氨氮濃度為0.7萬~3.0萬mg/L。在所述反應條件下,可用更低的能耗獲得最佳的去除效果。催化濕式氧化反應后部分總氮會轉化為氨氮,導致氨氮濃度上升。
優選地,所述催化濕式氧化反應中所使用的催化劑包括均相催化劑和/或非均相催化劑。
優選地,所述均相催化劑的投加量為50~300mg/L(更優選80~240mg/L)己內酰胺廢水,非均相催化劑按照己內酰胺廢水的體積空速0.1~1.2h-1進行裝填。所述體積空速h-1為廢水流速(m3/h)/非均相催化劑m3的簡化。
優選地,所述均相催化劑包括氯化鐵、硫酸亞鐵、硝酸銅、氯化銅或硝酸錳,及其水合物等中的一種或幾種。脫氨處理后的產水通過使用沉淀池進行沉淀處理,在沉淀池中調節水的pH值至堿性和/或投加硫化物,以回收均相催化劑中的金屬離子。
優選地,所述非均相催化劑包括二氧化錳、氧化鐵、氧化銅、氧化鈰或氧化釕,及其水合物等中的兩種及以上的混合物。更優選地,所述非均相催化劑為氧化鈰和氧化釕的質量比為1:2~3的混合物。所述非均相催化劑的平均粒徑為5~20mm。
優選地,當使用電滲析裝置進行脫氨處理時,將催化濕式氧化產水分別送入電滲析裝置的濃室和淡室,進行電滲析處理。
優選地,分別送入濃室和淡室的催化濕式氧化產水的流量比為1:1~5。
優選地,所述電滲析處理的電壓為1~2V/對電滲析膜。
優選地,電滲析裝置中,每m2電滲析膜可處理廢水的能力為3~12L/h(更優選4~8L/h)。
優選地,每對電滲析膜的有效面積為0.1~1.0m2。
優選地,當使用膜脫氨裝置進行脫氨處理時,先將催化濕式氧化產水進行過濾,再調節pH值至堿性,并預熱,將處理后的催化濕式氧化產水和吸收液分別送入膜脫氨裝置中錯流膜接觸器的管程和殼程中,進行錯流吸收反應,即成。
優選地,所述調節pH值至11~13。通過調節pH值可確保廢水中的氨氮維持游離氨形態,從而能以氣體氨氣的形式溢出。
優選地,用氫氧化鈉調節pH值。
優選地,所述預熱至15~55℃(更優選40~50℃)。通過預熱可實現氨氣的快速溢出,提高氨的脫除效率。
優選地,所述吸收液為硫酸溶液,硫酸溶液的pH值為1~3。
優選地,所述硫酸溶液與廢水的流量比為1:2~15(更優選1:3~10)。限定所述流量比可實現廢水氨脫除率和硫酸溶液中和程度的控制。
優選地,所述錯流吸收反應的停留時間為0.5~3.0h。
本發明的有益效果如下:(1)本發明裝置簡單、處理量大,綠色環保、安全可靠,能耗低;(2)本發明工藝簡單,COD和氨氮的去除率分別高達98.76%和99.86%,產水的可生化性指標BOD5/COD(B/C)>0.3,產水中的COD和氨氮濃度符合后續生化處理段濃度要求;(3)本發明方法與芬頓、臭氧催化氧化等工藝相比,無額外副產物和三廢產生形成二次污染,與常規的CWAO工藝相比,反應過程升溫小且安全可控,成本低,適宜于工業化生產。
(發明人:劉澤宇;郝瑤瑤;謝志成;黃德友;李素敏;黃宇軒)






