申請日2013.08.20
公開(公告)日2015.03.18
IPC分類號C07C53/02; C02F9/10; C07C51/42
摘要
本發明公開了一種工業廢水稀甲酸的回收方法及裝置,它解決了現有稀甲酸濃縮成本過高、直接排放污染環境等問題,其特征在于:采用由貯存釜(7)、吸水塔(8)、填料(9)、噴頭(10)、冷凝器(12)、貯存槽(16)、加熱介質出口閥(17)、加熱介質進口閥(18)、脫水釜(19)、循環泵(20)等構成的廢水回收裝置對工業廢水中含有大量稀甲酸進行磷酸循環濃縮回收濃甲酸產品。具有工藝先進、結合合理、操作方便、防止污染等優點,可廣泛應用于化工生產企業對產生含有大量稀甲酸的廢水進行脫水回收,其推廣應用將會為企業帶來豐厚的經濟效益。
權利要求書
1.一種工業廢水稀甲酸的回收方法,其特征在于:采用磷酸循環對稀甲酸進行濃縮回收,具體工藝流程是:
(1)采用加熱脫水釜,脫除稀磷酸中的水份,得粘稠狀多聚磷酸和高濃度磷酸;
(2)讓粘稠狀多聚磷酸和高濃度磷酸在吸水塔中沿填料層下流,吸收水份后逐漸變成稀磷酸,然后流進稀磷酸貯存釜;
(3)用泵將貯存釜中的稀磷酸送入脫水釜,實現磷酸循環利用;
(4)采用蒸發釜蒸發甲酸溶液,得質量濃度為20~80%的稀甲酸蒸汽;
(5)讓甲酸蒸汽先通過蒸發釜上方冷填料層或有進料稀甲酸溶液下流的填料層,除去甲酸蒸汽中固體夾帶物;
(6)通過有粘稠狀多聚磷酸和高濃度磷酸下流的填料層的吸水塔,除去甲酸蒸汽中的大部分水份;
(7)濃縮后的甲酸蒸汽通過冷凝管冷凝成高濃度甲酸液體流入儲存槽中儲存。
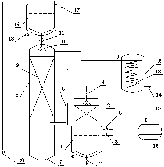
2.一種工業廢水稀甲酸的回收裝置,它包括蒸發釜(1)、吸水塔(8)、貯存釜(7)和冷凝器(12),其特征在于:蒸發釜(1)上方設填料(19)和進料閥(4),吸水塔(8)設置于蒸發釜(1)上方,底部分別通過管道與蒸發釜(1)和磷酸貯存釜(7)相連,內部設填料(9),頂部設噴頭(10),上方設置脫水釜(19),脫水釜(19)底部設置排液口,通過帶磷酸閥(11)的管道與噴頭(10)相連,吸水塔(8)側面靠近塔頂處設置出汽口,通過管道與冷凝器(12)中的冷凝管(13)的進汽口連接,冷凝管(13)的出口端通過帶產品閥(15)的管道與甲酸貯存槽(16)連通,貯存釜(7)下部出料口設置磷酸循環泵(20),其進口管接入磷酸貯存釜(7)內下部,出口管插入脫水釜(19)中,脫水釜(19)上側壁設置加熱介質出口閥(17),下側壁設置加熱介質進口閥(18)。
說明書
工業廢水稀甲酸的回收方法及裝置
一、技術領域
本發明屬于污水處理方法,尤其是涉及一種對化工企業生產過程中產生的稀甲酸采用磷酸循環濃縮工藝進行工業廢水稀甲酸的回收方法及裝置。
二、背景技術
甲酸,又稱作蟻酸,分子式為HCOOH,無色而有刺激氣味,且有腐蝕性,人類皮膚接觸后會起泡紅腫。甲酸是重要的化工原料和溶劑,廣泛用于農藥、皮革、染料、醫藥和橡膠等工業。在上述工業過程中,產生大量的稀甲酸溶液。由于甲酸與水的沸點差只有0.7℃,且與水形成恒沸點,所以用常規的精餾方法很難濃縮稀甲酸。如何濃縮稀甲酸,已有的做法很多。如發明專利《間歇共沸精餾法提純甲酸溶液的裝置和方法》,CN101596371A,許松林等。它的主要思路為首先采用環己烷做共沸劑,將質量濃度為10%的稀甲酸水溶液初步濃縮到30%;再使用氯苯作夾帶劑,塔頂先不斷采出氯苯和水的共沸物,待塔頂溫度在95℃~102℃時采出氯苯-甲酸-水的混合組成,分相后甲酸的質量分數可達60%~70%;最后使用加壓精餾,控制壓力在4atm,塔釜可達到80~85%左右的高濃度甲酸溶液;又如發明專利《一種甲酸提純的新方法》,CN101391945A,丁成榮等。它的思路為用無水氯化鈣脫去甲酸中的水,然后蒸餾得到高濃度甲酸。但這兩種方案,設備費用大,分離效果差,后者人工操作費用大,而且有酸霧污染環境。上述類似的工藝只有少量生產應用,都沒有推廣,致使市場上有大量稀甲酸供應,價格低廉。有的化工企業將稀甲酸作廢水直接排放,造成環境污染。
三、發明內容
本發明的目的就是要解決上述技術問題,為化工企業提供一種設備簡單、投資小、收率高、連續生產、操作方便的用磷酸濃縮工藝對工業廢水稀甲酸的回收方法和裝置。
本發明的技術方案是:磷酸循環濃縮稀甲酸的工藝流程如下
(1)采用加熱脫水釜,脫除稀磷酸中的水份,得粘稠狀多聚磷酸和高濃度磷酸;
(2)讓粘稠狀多聚磷酸和高濃度磷酸在吸水塔中沿填料層下流,吸收水份后逐漸變成稀磷酸,然后流進稀磷酸貯存釜;
(3)用泵將稀磷酸送入脫水釜,實現磷酸循環利用。
(4)采用蒸發釜蒸發甲酸溶液,得質量濃度為20~80%的稀甲酸蒸汽;
(5)讓甲酸蒸汽先通過蒸發釜上方冷填料層或有進料稀甲酸溶液下流的填料層,除去甲酸蒸汽中固體夾帶物;
(6)通過有粘稠狀多聚磷酸和高濃度磷酸下流的填料層的吸水塔,除去甲酸蒸汽中的大部分水份;
(7)濃縮后的甲酸蒸汽通過冷凝管冷凝成高濃度甲酸液體。
一種稀甲酸溶液回收裝置,它是由蒸發釜、吸水塔、貯存釜和冷凝器等部分構成,蒸發釜上方設填料和進料閥,吸水塔設置于蒸發釜上方,底部分別通過管道與蒸發釜和磷酸貯存釜相連,內部設填料,頂部設噴頭,上方設置脫水釜,脫水釜底部設置排液口,通過帶磷酸閥的管道與噴頭相連,吸水塔側面靠近塔頂處設置出汽口,通過管道與冷凝器中的冷凝管的進汽口連接,冷凝管的出口端通過帶產品閥的管道與甲酸貯存槽連通,貯存釜下部出料口設置磷酸循環泵,其進口管接入磷酸貯存釜內下部,出口管插入脫水釜中,脫水釜上側壁設置加熱介質出口閥,下側壁設置加熱介質進口閥。
本發明的有益效果在于:由于采用磷酸循環工藝,通過磷酸吸收水份對稀甲酸進行濃縮,實現對工業廢水綜合凈化處理,不僅結構合理、無三廢排放,而且還可連續操作,可廣泛應用于化工生產企業對產生含有大量稀甲酸的廢水進行脫水回收,其推廣應用將會為企業帶來豐厚的經濟效益。







