申請日2013.08.21
公開(公告)日2014.03.26
IPC分類號C02F9/14
摘要
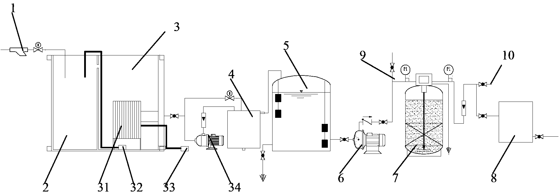
本實用新型公開了一種污水資源化回用系統,包括依次與進水連通的生物處理裝置、緩沖水箱、增壓泵、活性炭過濾器和RO裝置,所述的RO裝置的出水側連接至用水側,所述的增壓泵出水側設置有第一取水采樣點,在所述的增壓泵出水口還并聯設置有接至用水側并可根據第一取水采樣點結果受控導通或關閉的第一出水管。本實用新型的污水回用系統,結合生物處理和過濾處理技術,同時在各階段實時進行水質監測,如果水質達標則直接排出進行回收利用,能有效避免不必要的凈水步驟,提高各組件的使用壽命,有效保證出水率并減低了回用成本,達到節能減排的效果。
權利要求書
1.一種污水資源化回用系統,其特征在于,包括依次與進水連通的生物處 理裝置、緩沖水箱、增壓泵、活性炭過濾器和RO裝置,所述的RO裝置的出水 側連接至用水側,所述的增壓泵出水側設置有第一取水采樣點,在所述的增壓 泵出水口還并聯設置有接至用水側并可根據第一取水采樣點結果受控導通或關 閉的第一出水管。
2.如權利要求1所述的污水資源化回用系統,其特征在于,所述的活性炭 過濾器出水側設置有第二取水采樣點,在所述的活性炭過濾器出水側還并聯設 置有接至用水側并可根據第二取水采樣點結果受控導通或關閉的第二出水管。
3.如權利要求2所述的污水資源化回用系統,其特征在于,所述的生物處 理裝置包括好氧池、MBR池和反洗水箱,所述的好氧池內的上清液溢流進入MBR 池,所述的MBR池包括設置在池內的膜生物反應器,用以將MBR底部污泥回抽 至好氧池的回流泵、以及設置在MBR池外側用以給膜生物反應器提供空氣的氣 泵和反洗用自吸泵,所述的膜生物反應器的產水經管路連通至反洗水箱,所述 的自吸泵用以將反洗水箱內的水泵入膜生物反應器的反洗口。
說明書
污水資源化回用系統
技術領域
本實用新型涉及水處理技術領域,特別是涉及一種污水資源化回用系統。
背景技術
污水分為生活污水和工業污水。這些污水一般都經過處理設施,達到排放標準 后排放。在當今水污染嚴重和水資源嚴重短缺的現狀下,如果將這些污水資源 化回收利用,可以用在沖廁、綠化、沖車等非直接接觸類用水,那么即可充分 利用污水資源,減少凈水資源的使用,所以就急需一種能有效對污水進行處理 的回收系統
實用新型內容
本實用新型的目的是針對現有技術中存在的技術缺陷,而提供一種污水資 源化回用系統。
為實現本實用新型的目的所采用的技術方案是:
一種污水資源化回用系統,包括依次與進水連通的生物處理裝置、緩沖水 箱、增壓泵、活性炭過濾器和RO裝置,所述的RO裝置的出水側連接至用水側, 所述的增壓泵出水側設置有第一取水采樣點,在所述的增壓泵出水口還并聯設 置有接至用水側并可根據第一取水采樣點結果受控導通或關閉的第一出水管。
所述的活性炭過濾器出水側設置有第二取水采樣點,在所述的活性炭過濾 器出水側還并聯設置有接至用水側并可根據第二取水采樣點結果受控導通或關 閉的第二出水管。
所述的生物處理裝置包括好氧池、MBR池和反洗水箱,所述的好氧池內的上 清液溢流進入MBR池,所述的MBR池包括設置在池內的膜生物反應器,用以將 MBR底部污泥回抽至好氧池的回流泵、以及設置在MBR池外側用以給膜生物反應 器提供空氣的氣泵和反洗用自吸泵,所述的膜生物反應器的產水經管路連通至 反洗水箱,所述的自吸泵用以將反洗水箱內的水泵入膜生物反應器的反洗口。
與現有技術相比,本實用新型的有益效果是:
本實用新型的污水回用系統,結合生物處理和過濾處理技術,同時在各階 段實時進行水質監測,如果水質達標則直接排出進行回收利用,能有效避免不 必要的凈水步驟,提高各組件的使用壽命,有效保證出水率并減低了回用成本, 達到節能減排的效果。







