申請日2013.09.16
公開(公告)日2013.12.18
IPC分類號C02F9/06
摘要
本發明提供了一種微串聯-內循環光電催化氧化廢水處理方法,其特征在于,在常溫常壓下,將有機廢水經預處理后,進入微串聯光電催化氧化廢水處理單元裝置首端的第一個陽極室進行光電催化氧化處理,出水經陽極連通管進入相鄰的陽極室繼續進行光電催化氧化處理,直至進入末端最后一個陽極室內光電催化氧化處理后得到處理后廢水,整個微串聯光電催化氧化廢水處理單元裝置內水力停留時間為0.5-2小時;處理后廢水經微串聯-內循環光電催化氧化廢水后處理單元進行氣液分離,分離得到尾氣進行無害化處理,經分離后的出水實現達標排放。本發明方法能提高光電處理效率,有效處理高鹽、高硬廢水,而且能有效解決處理高硬度廢水時光源、極板結垢的問題。
權利要求書
1.一種微串聯-內循環光電催化氧化廢水處理方法,其特征在于:
1)主體系統結構包括:
A、微串聯光電催化氧化廢水處理單元:
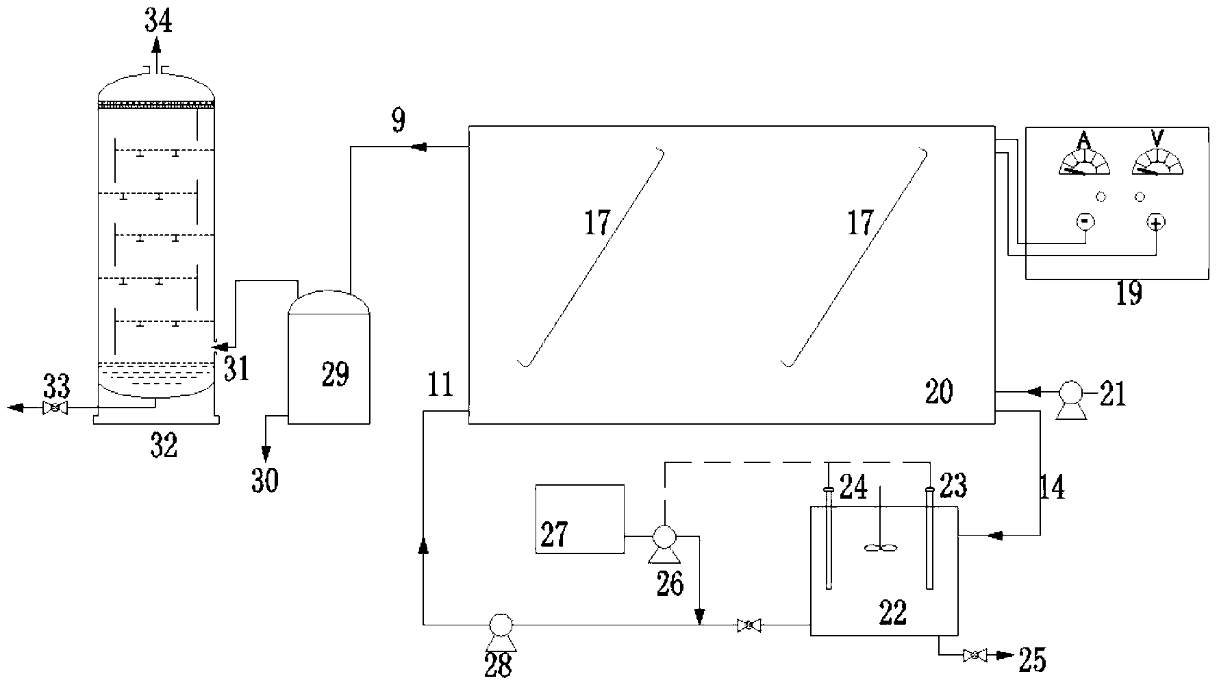
由微串聯光電催化氧化廢水處理裝置組成;該裝置包括3-10組由陰離子選擇性 透過膜(4)隔開的陽極室(7)和陰極室(8)、陽極連通管(17)、直流電源(19)、 陰極承托層(12)和連通層(15),所述陽極室為廢水處理的主體極室,內部設有陽 極板(1)、若干根光源(2),并填充有光電催化劑(6),相鄰陽極室間通過陽極連通 管(17)連接,使廢水從每個陽極室的底部進入,頂部流出;每個陰極室內部設有陰 極板(3),并填有陰極板防垢液,底部設置陰極板承托層(12),陰極板承托層的底 部連接有連通層(15),使得所有陰極室的底部相互連通;所述連通層(15)的一端 設有陰極板防垢液進水口(11),另一端設有陰極板防垢液出水口(14);
所述微串聯光電催化氧化廢水處理裝置的首端底部、尾端頂部分別設置有廢水進 水口(13)和處理后廢水出水口(9),靠近所述處理后廢水出口(9)處設置有催化 劑截留槽(5),所述廢水經微串聯光電催化氧化廢水處理裝置底部廢水進水口進入陽 極室后,通過陽極連通管依次進入相鄰陽極室進行光電催化處理后,最后由流經催化 劑截留槽(5)后通過處理后廢水出水口(9)排出;
所述光源采用波長為200~400nm的高壓汞燈、中壓汞燈及紫外燈中的一種或多 種;
所述光電催化劑采用α-氧化鋁或二氧化硅中的一種或多種為載體,表面負荷二氧 化鈦、硫化鎘、氧化鐵、二氧化錳中的一種或多種活性物質構成;具有裂化和開環功 能,及孔結構可調特性,并制備成蜂窩多孔結構;
B、陰極板防垢液內循環系統單元:
在上述A單元反應裝置外部,設置有陰極板防垢液內循環系統單元系統;包括: 所述陰極板防垢液出水口(14)連接有陰極板防垢液儲液池(22),陰極板防垢液儲 液池(22)通過循環泵(28)與陰極板防垢液進水口(11)相連,并在循環泵的作用 下以內循環方式在所有陰極室(8)和連通層(15)中流動;所述陰極板防垢液儲液 池(22)內設在線pH計(24)和在線電導儀(23),用以測量及適時調節陰極板防垢 液pH、電導率;
C、微串聯-內循環光電催化氧化廢水后處理單元:
在上述A單元反應裝置尾端,設置有微串聯-內循環光電催化氧化廢水后處理單 元系統;包括:所述處理后廢水出水口(9)連接有氣液分離器(29),氣液分離器(29) 上設置有出水口(30)和排氣口(31),排氣口(31)連接有尾氣吸收塔(32);
2)所述廢水處理方法處理步驟如下:
在常溫常壓下,將有機廢水經預處理后,進入微串聯光電催化氧化廢水處理單元 裝置首端的第一個陽極室(7)進行光電催化氧化處理,出水經陽極連通管(17)從 相鄰下一個陽極室(7)的底部進入繼續進行光電催化氧化處理,直至進入末端最后 一個陽極室(7)內光電催化氧化處理后得到處理后廢水,整個廢水處理單元裝置內 水力停留時間為0.5-2小時;利用微串聯光電催化氧化廢水處理單元外部連接的陰極 板防垢液內循環系統單元,控制陰極板防垢液的循環流速為0.1~0.5m/s,pH為7.0~8.0, 電導率為所處理廢水電導的1~5倍,用于減少陰極板(3)的腐蝕速率;處理后廢水 經微串聯-內循環光電催化氧化廢水后處理單元進行氣液分離,分離得到尾氣在尾氣 吸收塔內用堿液吸收,經分離得到的出水實現達標排放。
2.根據權利要求1所述的微串聯-內循環光電催化氧化廢水處理方法,其特征在于: 所述的有機廢水為高鹽高硬難降解有機廢水,其水質特點如下:鈣離子濃度不低于 800mg/L,總硬度不低于2000mg/L,氯離子為1000mg/L-5000mg/L,電導率為8000 μs/cm-20000μs/cm,COD為100-300mg/L;處理后廢水水質的CODcr為30~50mg/L。
說明書
一種微串聯-內循環光電催化氧化廢水處理方法
技術領域
本發明涉及高鹽廢水處理技術領域,特別是涉及一種微串聯-內循環光電催化氧化廢 水處理方法,用于處理高鹽高硬難降解有機廢水。
背景技術
近幾年來,國家對環保要求越來越高,對石化企業外排水的排放標準有了明確規定, 要求外排水量進一步減小,甚至做到接近零排放,提高水的回用率成為當今的研究熱點。 越來越多的煉廠采用超濾-反滲透雙膜法來處理煉廠含油廢水進行回用,以減小外排水量。 但超濾-反滲透雙膜法僅能夠產生大約75%左右的回用凈水,剩余25%的雙膜濃水具有排 量小、含鹽高、硬度高、COD高等特點,決定了常規生化法并不適合處理該類廢水,而常 規化學氧化法處理該類廢水時具有設備易結垢、化學藥劑用量大、殘留藥劑易引起二次水 體污染等不足。因此針對此類廢水的處理需要另尋解決途徑。
而另一方面,光電催化氧化廢水處理方法作為一種全新的高級氧化技術已經成功應用 在高鹽廢水處理行業中,但是目前光電催化氧化處理方法并不適用于處理高硬廢水,原因 在于光電催化氧化反應進行時,會在陰極產生大量的OH-,而OH-會和廢水中的Ca2+、Mg2+反應,在陰極板、光源外層結垢,生成的垢體積累到一定程度時,就會導致電流效率下降 和紫外光嚴重衰減,使光電催化氧化的處理效果急劇惡化。目前大多數廠家采用周期換相 脫垢技術來解決結垢問題,但是周期換相技術具有兩點不足:首先是陰陽兩極要采用相同 材料極板,費用較高,其次是周期換相易使極板形成電容效應,導致電極的壽命下降。
發明內容
本發明的目的是設計一種新型微串聯-內循環光電催化氧化廢水處理方法,用以解決 傳統光電催化氧化廢水處理在處理高鹽、高硬廢水時極板、光源易結垢的難題,保證光電 催化氧化裝置長時間穩定運行。
本發明為一種微串聯-內循環光電催化氧化廢水處理方法,其特征在于:
1)主體系統結構包括:
A、微串聯光電催化氧化廢水處理單元:
由微串聯光電催化氧化廢水處理裝置組成;該裝置包括3-10組由陰離子選擇性透過膜 4隔開的陽極室7和陰極室8、陽極連通管17、直流電源19、陰極板承托層12和連通層 15,所述陽極室為廢水處理的主體極室,內部設有陽極板1、若干根光源2,并填充有光 電催化劑6,相鄰陽極室間通過陽極連通管17連接,使廢水從每個陽極室的底部進入,頂 部流出;每個陰極室內部設有陰極板3,并填有陰極板防垢液,底部設置陰極板承托層12, 陰極板承托層的底部連接有連通層15,使得所有陰極室的底部相互連通;所述連通層15 的一端設有陰極板防垢液進水口11,另一端設有陰極板防垢液出水口14;
所述微串聯光電催化氧化廢水處理裝置的首端底部、尾端頂部分別設置有廢水進水口 13和處理后廢水出水口9,靠近所述處理后廢水出口9處設置有催化劑截留槽5,所述廢 水經微串聯光電催化氧化廢水處理裝置底部廢水進水口進入陽極室后,通過陽極連通管依 次進入相鄰陽極室進行光電催化處理后,最后由流經催化劑截留槽5后通過處理后廢水出 水口9排出;
所述光源采用波長為200~400nm的高壓汞燈、中壓汞燈及紫外燈中的一種或多種;
所述光電催化劑采用α-氧化鋁或二氧化硅中的一種或多種為載體,表面負荷二氧化鈦、 硫化鎘、氧化鐵、二氧化錳中的一種或多種活性物質構成;具有裂化和開環功能,及孔結 構可調特性,并制備成蜂窩多孔結構;
B、陰極板防垢液內循環系統單元:
在上述A單元反應裝置外部,設置有陰極板防垢液內循環系統單元系統;包括:所述 陰極板防垢液出水口14連接有陰極板防垢液儲液池22,陰極板防垢液儲液池22通過循環 泵28與陰極板防垢液進水口11相連,并在循環泵的作用下以內循環方式在所有陰極室8 和連通層15中流動;所述陰極板防垢液儲液池22內設在線pH計24和在線電導儀23,用 以測量及適時調節陰極板防垢液pH、電導率;
C、微串聯-內循環光電催化氧化廢水后處理單元:
在上述A單元反應裝置尾端,設置有微串聯-內循環光電催化氧化廢水后處理單元系 統;包括:所述處理后廢水出水口9連接有氣液分離器29,氣液分離器29上設置有出水 口30和排氣口31,排氣口31連接有尾氣吸收塔32;
2)所述廢水處理方法處理步驟如下:
在常溫常壓下,將有機廢水經預處理后,進入微串聯光電催化氧化廢水處理單元裝置 首端的第一個陽極室7進行光電催化氧化處理,出水經陽極連通管17從相鄰下一個陽極 室7的底部進入繼續進行光電催化氧化處理,直至進入末端最后一個陽極室7內光電催化 氧化處理后得到處理后廢水,整個廢水處理單元裝置內水力停留時間為0.5-2小時;利用 微串聯光電催化氧化廢水處理單元外部連接的陰極板防垢液內循環系統單元,控制陰極板 防垢液的循環流速為0.1~0.5m/s,pH為7.0~8.0,電導率為所處理廢水電導的1~5倍,用 于減少陰極板3的腐蝕速率;處理后廢水經微串聯-內循環光電催化氧化廢水后處理單元進 行氣液分離,分離得到尾氣在尾氣吸收塔內用堿液吸收,經分離得到的出水實現達標排放。
根據本發明所述的微串聯-內循環光電催化氧化廢水處理方法,其特征在于:所述的有 機廢水為高鹽高硬難降解有機廢水,其水質特點如下:鈣離子濃度不低于800mg/L,總硬 度不低于2000mg/L,氯離子為1000mg/L-5000mg/L,電導率為8000μs/cm-20000μs/cm, COD為100-300mg/L;處理后廢水水質的CODcr為30~50mg/L。
本發明涉及的微串聯光電催化氧化廢水處理方法與傳統處理方法相比,具有以下有益 效果:
1、本發明方法采用的微串聯光電催化氧化廢水處理單元利用陰離子選擇性透過膜將 裝置內部分為若干組陰陽極室,可使陰極板和光源不結垢,避免由于頻繁清洗造成的各類 問題。
2、而且陽極室微串聯狀態,能夠提升光電催化反應降解COD效率,降低噸水處理能 耗。
3、本發明方法陽極室產生的氧化性氣體能夠充當曝氣氣源,減少能耗的同時,亦能 夠降解廢水中COD物質。
4、本發明方法可對陽極室多余尾氣能夠進行無害化處理,保證有害氣體的零排放。
5、本發明方法實現陰極板防垢液內循環狀態,能夠極大地降低陰極板腐蝕速率,最 大限度延長設備的使用壽命。







