申請日2016.04.29
公開(公告)日2016.09.07
IPC分類號C02F1/28
摘要
一種有機物廢水吸附單元處理工藝系統,進水管上分三支路分別通過閥門A連通三個吸附柱;每個吸附柱進、出口端通過支路閥門B相互連通;每個吸附柱出口端裝配切換閥門C連通出水管,同時出口端通過取樣管路連接COD檢測儀表;運行時兩兩串,每次投用兩臺吸附柱,第三臺為備用,投用的兩臺分別擔當主吸附柱和精吸附柱,停換柱通過在線COD反饋系統,當主吸附柱飽和后,從系統中切出,精吸附柱轉換為主吸附柱,備用吸附柱并入系統為精吸附柱,以此循環,切出的吸附柱進行再生,再生后作為備用柱,該工藝可實現有機物高效濃縮/分離、精脫除的處理,同時可確保廢水的出水水質,并大幅提升樹脂的工作交換容量。
權利要求書
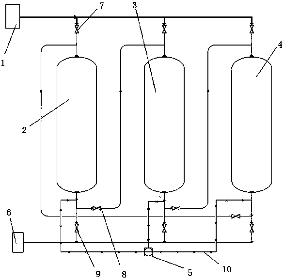
1. 一種有機物廢水吸附單元處理工藝系統,包括吸附柱A(2)、吸附柱B(3)、吸附柱C(4)為一組的吸附單元、閥門、COD檢測儀表(5)、進水管(1)、出水管(6)、取樣管路(10),其特征在于,進水管(1)上分三支路分別通過閥門A(7)連通吸附柱A(2)、吸附柱B(3)、吸附柱C(4);吸附柱A(2)出口端與吸附柱B(3)進口端、吸附柱B(3)出口端與吸附柱C(4)進口端、吸附柱C(4)出口端與吸附柱A(2)進口端分別通過支路閥門B(8)連通;吸附柱A(2)、吸附柱B(3)、吸附柱C(4)的出口端裝配切換閥門C(9)連通出水管(6),同時吸附柱A(2)、吸附柱B(3)、吸附柱C(4)的出口端通過取樣管路(10)連接COD檢測儀表(5)。
2. 根據權利要求1所述的一種有機物廢水吸附單元處理工藝系統,其特征在于,所述的吸附柱A(2)、吸附柱B(3)、吸附柱C(4)兩兩串聯運行,即三臺吸附柱每次投入兩臺吸附柱,第三臺為備用,投用的兩臺分別擔當主吸附柱和精吸附柱,當主吸附柱吸附飽和后,立即從系統中切出,精吸附柱轉換為主吸附柱,備用吸附柱并入系統為精吸附柱,以此循環切換,從系統中切出的吸附柱進行再生,再生后作為備用柱。
3.根據權利要求1所述的一種有機物廢水吸附單元處理工藝系統,其特征在于,所述的吸附柱A(2)、吸附柱B(3)、吸附柱C(4)通過在線COD反饋系統實現停換柱,運行過程可通過PLC或DCS配合自動閥門實現自動化運行。
4.根據權利要求1所述的一種有機物廢水吸附單元處理工藝系統,其特征在于,所述的系統處理大水量時,所述的吸附柱A(2)、吸附柱B(3)、吸附柱C(4)為一組的吸附單元配置不能滿足處理要求時,可增加多組進行擴容。
說明書
一種有機物廢水吸附單元處理工藝系統
技術領域
本實用新型屬于有機廢水處理技術領域,具體涉及一種通過樹脂吸附塔進行有機物高效濃縮/分離、精脫除的有機物廢水吸附單元處理工藝系統。
背景技術
在我國治理有機廢水已成為當前十分艱巨且刻不容緩的重要任務。現階段石化、制藥、農藥和精細有機化工企業有機廢水處理過程中,有機物濃縮/分離、精脫除配套設備為多為吸附樹脂柱,樹脂柱中裝填吸附樹脂,樹脂通過物理或化學吸附中的非共價鍵力作用從水中吸附有機溶質,從而實現廢水中有機溶質的富集、分離,不僅可使廢水達標排放,而且為從廢水中回收有用的化工原料創造條件。吸附樹脂吸附廢水中有機物后,逐漸失去吸附能力,為恢復其能力,必須進行再生。再生時,首先用水將樹脂層中的顆粒物沖刷掉,再用NaOH或有機溶劑進行脫附,使其轉變成具有吸附能力的樹脂,再生一般步驟包括:水洗、再生、置換、備用。
國內有機廢水處理吸附樹脂柱一般采用單柱運行、備用柱線外再生的工藝。這種配置和運行方式經常由于來水沖擊變化、再生不徹底、停床控制因素等影響出水水質。為確保出水水質穩定,常采用提前停床、增加樹脂填充量、提高樹脂再生劑濃度或延長再生時間,前兩種措施造成樹脂工作交換容量下降,后一種措施給再生液的綜合處理帶來負擔。
發明內容
為了克服上述技術的不足,本實用新型提供一種有機物廢水吸附單元處理工藝系統,通過兩柱串聯運行,單柱再生運行的組合吸附柱,同時結合COD在線檢測反饋系統,在廢水有機物濃度波動較大的情況下,也可保證處理效果和系統的正常運行,該工藝可實現有機物高效濃縮/分離、精脫除的處理,同時可確保廢水的出水水質,并大幅提升樹脂的工作交換容量。
為了實現上述目的,本實用新型采用的技術方案是:
一種有機物廢水吸附單元處理工藝系統,包括吸附柱A、吸附柱B、吸附柱C為一組的吸附單元、閥門、COD檢測儀表、進水管、出水管、取樣管路,進水管上分三支路分別通過閥門A連通吸附柱A、吸附柱B、吸附柱C;吸附柱A出口端與吸附柱B進口端、吸附柱B出口端與吸附柱C進口端、吸附柱C出口端與吸附柱A進口端分別通過支路閥門B連通;吸附柱A、吸附柱B、吸附柱C的出口端裝配切換閥門C連通出水管,同時吸附柱A、吸附柱B、吸附柱C的出口端通過取樣管路連接COD檢測儀表。
所述的吸附柱A、吸附柱B、吸附柱C兩兩串聯運行,即三臺吸附柱每次投入兩臺吸附柱,第三臺備用,投用的兩臺分別擔當主吸附柱和精吸附柱,當主吸附柱吸附飽和后,立即從系統中切出,精吸附柱轉換為主吸附柱,備用吸附柱并入系統為精吸附柱,以此循環切換,從系統中切出的吸附柱進行再生,再生后作為備用柱。
所述的吸附柱A、吸附柱B、吸附柱C通過在線COD反饋系統實現停換柱,運行過程可通過PLC或DCS配合自動閥門實現自動化運行。
所述的系統處理大水量時,所述的吸附柱A、吸附柱B、吸附柱C為一組的吸附單元配置不能滿足處理要求時,可增加多組進行擴容。
本實用新型的有益效果是:
1)延長樹脂吸附柱的運行時間,由于每個吸附柱均能達到充分穿透,提高了樹脂工作交換容量,再生周期可由原來的一天/次,提升到2~3天/次,減少了樹脂的再生頻次,節約了再生劑用量。
2)樹脂吸附柱采用三柱串聯運行,由于增加了投用的樹脂量,吸附系統不僅可以耐受來水沖擊,而且廢水處理水質確保穩定。
3)通過在線監測單柱COD反饋系統柱子切換,可準確控制吸附柱啟停時間,確保樹脂處理效果和水質。



