申請日2016.05.16
公開(公告)日2016.10.19
IPC分類號C02F1/20; C02F101/16
摘要
本實用新型公開了一種高酸高氨氮廢水處理系統,屬于氨氮廢水處理技術領域。它包括加料裝置、曝氣罐、鼓風機和噴淋塔;加料裝置包括配堿釜、廢水罐和加料泵;所述的加料泵設有進口和出口,加料泵的進口通過管路分別與配堿釜和廢水罐連接,加料泵的出口與曝氣罐連接;所述的曝氣罐內設有曝氣頭,曝氣頭通過曝氣閥與鼓風機連接;所述的曝氣罐與噴淋塔連接;所述的曝氣罐的底部通過出料泵連接鹽濃縮裝置,鹽濃縮裝置包括鹽濃縮釜和塔式干燥器;所述的出料泵、濃縮釜和塔式干燥器依次連接。本實用新型能有效的對高酸高氨氮廢水進行吹脫處理,吹脫后廢水中氨氮含量低,氨氮去除率高,同時能將二次污染物氨氣吸收轉化為硫酸銨。
權利要求書
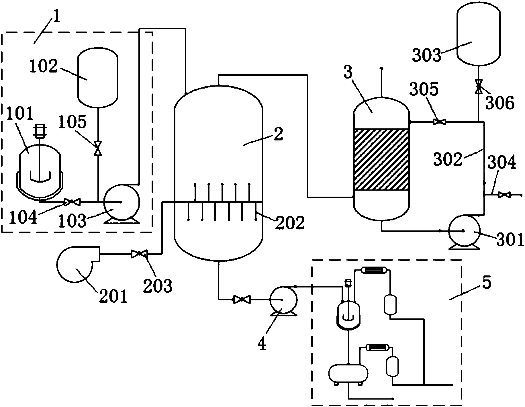
1.一種高酸高氨氮廢水處理系統,包括通過管路依次連接的加料裝置(1)、曝氣罐(2)和噴淋塔(3),其特征在于:還包括鼓風機(201);所述的曝氣罐(2)內設有曝氣頭(202),曝氣頭(202)通過曝氣閥(203)與鼓風機(201)連接。
2.根據權利要求1所述的一種高酸高氨氮廢水處理系統,其特征在于:所述的加料裝置(1)包括配堿釜(101)、廢水罐(102)和加料泵(103);所述的加料泵(103)設有進口和出口,加料泵(103)的進口通過管路分別與配堿釜(101)和廢水罐(102)連接,加料泵(103)的出口與曝氣罐(2)連接。
3.根據權利要求2所述的一種高酸高氨氮廢水處理系統,其特征在于:所述的配堿釜(101)與加料泵(103)之間的管路上設有堿液閥(104),廢水罐(102)與加料泵(103)之間的管路上設有廢水閥(105)。
4.根據權利要求1所述的一種高酸高氨氮廢水處理系統,其特征在于:所述的噴淋塔(3)設置有循環泵(301),循環泵(301)通過循環管(302)連接噴淋塔(3)的底部和噴淋塔(3)的頂部。
5.根據權利要求4所述的一種高酸高氨氮廢水處理系統,其特征在于:所述的循環管(302)上安裝循環閥(305)。
6.根據權利要求4所述的一種高酸高氨氮廢水處理系統,其特征在于:所述的噴淋塔(3)設置有酸液槽(303),酸液槽(303)通過管路與噴淋塔(3)的頂部連接;所述的酸液槽(303)通過設置在管路上的酸液閥(306)控制。
7.根據權利要求4所述的一種高酸高氨氮廢水處理系統,其特征在于:所述的循環泵(301)連接有出液管(304),出液管(304)上安裝出液閥。
8.根據權利要求1-7中任意一項所述的一種高酸高氨氮廢水處理系統,其特征在于:所述的曝氣罐(2)的底部通過出料泵(4)連接鹽濃縮裝置(5)。
9.根據權利要求8所述的一種高酸高氨氮廢水處理系統,其特征在于:所述的鹽濃縮裝置(5)包括鹽濃縮釜(501)和塔式干燥器(502);所述的出料泵(4)、濃縮釜(501)和塔式干燥器(502)依次連接。
10.根據權利要求9所述的一種高酸高氨氮廢水處理系統,其特征在于:所述的鹽濃縮釜(501)通過管路依次連接有一號冷凝器(503)和一號儲罐(504);所述的塔式干燥器(502)通過管路依次連接有二號冷凝器(505)和二號儲罐(506)。
說明書
一種高酸高氨氮廢水處理系統
技術領域
本實用新型屬于氨氮廢水處理技術領域,涉及一種高酸高氨氮廢水處理系統。
背景技術
工業廢水是指工業生產過程中產生的廢水和廢液,其中含有隨水流失的污染物。隨著工業的迅速發展,廢水的種類和數量迅猛增加,對水體的污染也日趨廣泛和嚴重,威脅人類的健康和安全。對于保護環境來說,工業廢水的處理比城市污水的處理更為重要,工業污水排放是困擾著工業企業一大頭疼問題。
氨氮廢水即時工業廢水的一種。氨氮是指水中以游離氨(NH3)和銨離子(NH4+)形式存在的氮。氨氮廢水排入水體,特別是流動較緩慢的湖泊、海灣,容易引起水中藻類及其它微生物大量繁殖,形成富營養化污染,除了會使自來水處理廠運行困難,造成飲用水的異味外,嚴重時會使水中溶解氧下降,魚類大量死亡,甚至會導致湖泊滅亡。氨氮還使給水消毒和工業循環水殺菌處理過程中增大了用氯量;對某些金屬,特別是對銅具有腐蝕性。當氨氮污水回用時,再生水中微生物可以促進輸水管和用水設備中微生物的繁殖,形成生物后,堵塞管道和用水設備,并影響換熱效率。高濃度氨氮廢水(氨氮濃度大于500mg/L)一般來源于煉油、化肥、無機化工、鐵合金、玻璃制造、肉類加工、飼料生產、畜牧業、化肥以及垃圾填埋等生產過程。氨氮處理技術的選擇主要取決于水的性質、要求效果和經濟性。
目前,氨氮廢水的處理技術可以分為兩大類:一類技術是生物脫氮技術,該技術一般有流程長,反應器大,占地多,常需外加碳源,能耗大,成本高的缺點,并且一般只能處理低氨氮廢水;另一類是物化處理技術,包括吹脫(汽提)、沉淀、膜吸收、濕式氧化等,其中,吹脫法是比較常用的氨氮廢水處理方法,其操作簡單、效率高,是目前處理高濃度氨氮廢水的主要方法,但是采用吹脫法處理是,當氨氮濃度下降低于600mg/L左右時,氨氮吹脫效率顯著降低,很難再將廢水中氨氮以游離態銨吹脫出。
吹脫法是將氣體通入到液體中,使氣液相互充分接觸,從而使液體中的溶解氣體和揮發性溶質穿過氣液界面,向氣相轉移,從而達到把物質脫離目的。吹脫是一個傳質的過程,氨的吹脫過程滿足如下平衡:NH4++OH-=NH3+H2O,其基本原則是亨利定律,表示為:P=Kx·X,式中P表示為氨氣在氣相中的分壓,Kx表示亨利系數,X表示為氨氣在其液相中物質量分數。從式中可知氨氮在廢水中以銨離子(NH4+)和游離銨(NH3)存在保持平衡,為了去除銨離子(NH4+),即要使平衡向右進行,可調節廢水pH值,當pH值逐漸增大,銨離子(NH4+)逐漸轉換為游離銨(NH3),在此時通入空氣,將游離銨(NH3)脫離。另外吹脫過程中水溫,吹脫時間以及氣水比對吹脫時間有較大影響。
采用吹脫法進行氨氮廢水的技術已有很多,如中國專利申請號為:201520507081.4,申請日為:2015年7月14日的專利文獻,公開了一種氨氮廢水處理系統。其組成中氨氮吹脫塔的一級吹脫液進口與一級混合器的出料口連接,氨氮吹脫塔一級吹脫液出口與二級混合器的進料口連接,氨氮吹脫塔的二級吹脫液進口與二級廢水提升泵的出口連接,氨氮吹脫塔進風口與鼓風機連接,氨氮吹脫塔出風口與吸收塔進風口連接,吸收塔出風口與煙囪連接,吸收塔的吸收液進口與稀硫酸罐連接,吸收塔的排料口與硫酸銨儲罐連接;一級混合器的進料口與一級廢水提升泵及一級堿液罐連接,二級混合器的出料口與調節池連接,二級混合器的進料口與二級堿液罐連接;各連接均為玻璃鋼管連接。但是該裝置吹脫系統結構較復雜,生產成本高,最重要的是,經過氨氮吹脫塔兩級處理后的廢水中氨氮含量依然很高,高達800mg/L,吸收塔未吸收的尾氣會對大氣產生二次污染。
又如,中國專利申請號為:201520278517.7,申請日為:2015年3月30日的專利文獻,公開了一種高濃度氨氮廢水處理裝置,包括氣液分離罐,所述氣液分離罐頂部內側設有集氣罩和氣液分離器,所述氣液分離器的下部依次設有布水器、第一填料層、第二填料層,所述氣液分離罐底端設有達標廢水出口,所述集氣罩的最上部連接集氣管;所述氣液分離罐還連接氨水收集罐,氨水收集罐頂部內側設有噴淋吸收液的噴淋裝置,噴淋裝置下部設有第三填料層,所述集氣管與第三填料層連通,氨水收集罐底部內側設有冷凝裝置。該實用新型能對在污水處理過程中產生的氨氮一次完成吹脫吸收氨氮,但是該方案不采用加堿調節pH,吹脫效率不高,無法處理高氨氮廢水,尤其是氨氮濃度高于2000mg/L,處理后廢水中氨氮含量依然很高,處理能力差。
發明內容
1、要解決的問題
針對現有采用吹脫法進行高氨氮廢水處理的設備結構較為復雜,氨氮吹脫處理能力差的問題,本實用新型提供一種高酸高氨氮廢水處理系統,能有效的對高酸高氨氮廢水進行吹脫處理,氨氮去除率高,同時能將二次污染物氨氣吸收轉化為硫酸銨,該系統具有結構簡單、體積小、造價低廉、維護容易的優點。
2、技術方案
為解決上述問題,本實用新型采用如下的技術方案。
一種高酸高氨氮廢水處理系統,包括鼓風機、通過管路依次連接的加料裝置、曝氣罐和噴淋塔;所述的曝氣罐內設有曝氣頭,曝氣頭通過曝氣閥與鼓風機連接。
作為進一步改進,所述的加料裝置包括配堿釜、廢水罐和加料泵;所述的加料泵設有進口和出口,加料泵的進口通過管路分別與配堿釜和廢水罐連接,加料泵的出口與曝氣罐連接。
作為進一步改進,所述的配堿釜與加料泵之間的管路上設有堿液閥,廢水罐與加料泵之間的管路上設有廢水閥。
作為進一步改進,所述的噴淋塔設置有循環泵,循環泵通過循環管連接噴淋塔的底部和噴淋塔的頂部。
作為進一步改進,所述的循環管上安裝循環閥。
作為進一步改進,所述的噴淋塔設置有酸液槽,酸液槽通過管路與噴淋塔的頂部連接;所述的酸液槽通過設置在管路上的酸液閥控制。
作為進一步改進,所述的循環泵連接有出液管,出液管上安裝出液閥。
作為進一步改進,所述的曝氣罐的底部通過出料泵連接鹽濃縮裝置。
作為進一步改進,所述的鹽濃縮裝置包括鹽濃縮釜和塔式干燥器;所述的出料泵、濃縮釜和塔式干燥器依次連接。
作為進一步改進,所述的鹽濃縮釜通過管路依次連接有一號冷凝器和一號儲罐;所述的塔式干燥器通過管路依次連接有二號冷凝器和二號儲罐。
3、有益效果
相比于現有技術,本實用新型的有益效果為:
(1)本實用新型曝氣罐內設有曝氣頭,曝氣頭通過曝氣閥與鼓風機連接,鼓風機鼓入空氣通過曝氣頭將空氣吹入曝氣罐,一方面使曝氣罐內溶液混合均勻,另一方面,對溶液進行吹脫使銨離子不斷的轉換成游離銨,并從溶液中脫離,進入噴淋塔被吸收轉化成銨鹽,達到除氨氮的作用,吹脫后廢水中氨氮含量低,氨氮去除率高,并且曝氣頭通過曝氣閥與鼓風機連接,可防止曝氣罐內溶液倒吸進入鼓風機,提高工作安全性;
(2)本實用新型加料裝置中一個泵與配堿釜和廢水罐同時連接,通過堿液閥和廢水閥地開閉,控制泵將堿液和廢水抽入曝氣罐內,一泵多用,結構緊湊;
(3)本實用新型噴淋塔設置有循環泵,循環泵通過循環管連接噴淋塔的底部和噴淋塔的頂部,通過循環泵對噴淋塔內酸液進行循環流動,增加與氨氣地接觸面積,提高氨氣吸收效率;酸液槽通過管路與噴淋塔的頂部連接,并通過酸液閥控制酸液添加,根據需要向噴淋塔內添加酸液;此外,出料泵將噴淋塔底部吸收氨氣后產生的銨鹽抽取通過出液管排出,得到收集,噴淋塔除去氨氣后的廢氣通入下一步工序進一步處理;
(4)本實用新型設置了鹽濃縮裝置,對曝氣罐曝氣吹脫后的廢水先進入鹽濃縮釜濃縮,再進入塔式干燥器烘干得到鹽,可直接回收,增加產能,提高效益;并且鹽濃縮釜和塔式干燥器都連接冷凝器,對氣態物料進行冷凝回收,進一步提高物料產量,也降低后續廢氣處理難度;
(5)本實用新型結構簡單,設計合理,易于制造。



