一、技術簡介
脫氨分子篩合成及分子篩交換柱高氨氮廢水處理技術
(1)首次將分時利用堿酸快速活化交換劑的技術應用于高氨氮工業廢水的處理中交換劑的反洗;
(2)首次將水封原理引入氨氮回收系統,設計了一套高效的自力式穩壓器,以水位高低來間接調節回收氨水氣液界面的壓力。
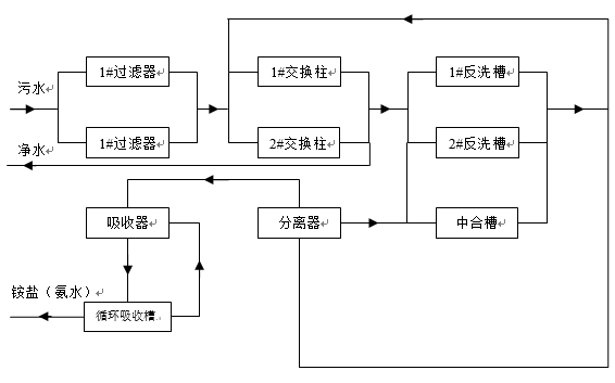
二、工藝流程

本示范工程采用集“預處理——吸附——解析——回收利用”為一體的氨氮廢水交換柱處理技術,具體包括以下四個部分:
(1)預處理單元
將預處理單元與氨氮處理單元合并,統一在交換柱內完成
(2)氨氮交換吸附
篩選并配制了一種對氨氮具有最佳交換吸收特性的復合交換劑,研發了一套交換柱水處理裝置。
(3)交換劑氨氮解吸
當交換柱中的復合交換劑吸附氨氮飽和后,需要對其進行解吸,將吸附的氨氮析出,重新恢復交換劑的吸附性能。
(4)氨氮回收利用
研發了一套以氣液穩壓平衡為理論基礎的氨氮回收裝置,選用自來水做為回收液,生產出200滴度(滴度為當量濃度的二十分之一,在制堿與制碳酸氫銨中用以表示氨水的濃度,1滴度=1/20當量濃度=1/20×17克氨/升=0.85克氨/升)的濃氨水,可直接回用于生產線。
三、關鍵技術
分時利用堿酸快速活化交換劑的方法,改進的射流抽氣器和自力式穩壓裝置。
四、技術優勢
(1)有效解決了交換劑吸附飽和后難以恢復交換性能的技術瓶頸,為離子交換法在高氨氮工業廢水領域的應用開辟了新途徑;
(2)解決了現有以水作為溶劑,將氨氮回收為氨水工藝中,氨氮在水中的溶解受到溫度、氨水濃度、氣液界面的壓力等因素影響而難以控制的技術瓶頸。裝置壓力調節方便,穩壓精度高,可生產≥17%的濃氨水,回收產品純度高,可直接回用至氮肥生產線。
五、適用范圍
去除廢水中油類和烴羥類等有機物


