某公司主要生產固相合成載體、固體化酶載體、選擇性吸附樹脂、工業色譜分離填料、特種離子交換樹脂等五類高分子材料產品。該類樹脂生產廢水具有高分子有機物含量高、難降解的特點。針對本項目的特點,結合同類型工程經驗,采用混凝沉淀/A級水解酸化/A 級生物接觸氧化/B 級水解酸化/B級生物接觸氧化的兩級生物處理工藝[1]。
1 廢水水量及設計進、出水水質
平均設計進水量為72 m3 /d,小時平均設計流量為3.0 m3 /h,24 h 連續運行。樹脂生產廢水中主要污染物有苯乙烯、二乙烯苯、甲基丙烯酸甲酯、過氧化苯甲酰、聚乙烯醇、甲苯、甲醇、乙醇、丙酮等,屬難降解、高濃度有機廢水[2]。出水水質要求達到《污水綜合排放標準》(GB 8978—1996) 的二級標準。設計進、出水水質見表1。
表1 設計進、出水水質
Tab.1 Design influent and effluent quality mg·L-1
2 工藝流程及特點
2. 1 工藝流程
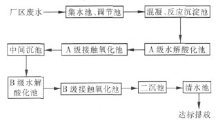
①廢水預處理單元
考慮樹脂序批生產,廢水水量、水質波動大的特點,預處理單元由集水井、調節池、混凝反應池、沉淀池組成。廢水通過集水井收集泵入調節池,以達到調節水量、均化水質的目的。再通過混凝反應沉淀作用,使懸浮物和部分有機污染物沉淀分離去除,降低COD、SS 濃度,減少后續處理的負荷。
② A 級水解酸化-A 級生物接觸氧化
A 級水解酸化池主要利用厭氧過程中水解酸化階段產酸菌的作用,將水中結構復雜的大分子有機物水解為結構簡單的小分子有機物,提高廢水的可生化性,為后續好氧生物處理提供必要的條件[3]。
A 級生物接觸氧化池主要為高負荷生物吸附段,它利用活性污泥的吸附混凝特性在很短的時間內將污水中有機物吸附于活性污泥上,然后進行部分降解,產生的生物污泥在A 級沉淀池中沉降,部分回流至A 級曝氣池,剩余污泥由此排出系統。
③ B 級水解酸化-B 級生物接觸氧化
污水經A 級接觸氧化處理,有機污染物可吸附降解60%,隨后進入B 級水解酸化池-B 級接觸氧化池。在B 級水解池中大分子難降解有機物得到進一步的水解,廢水可生化性進一步提高,B 級接觸氧化通常以低負荷長泥齡運行,可使剩余污染物得到有效降解。池內設組合生物填料,處理效率高,抗沖擊負荷能力強,在好氧微生物作用下使廢水得到凈化。
廢水處理工藝流程見圖1。

圖1 廢水處理工藝流程
Fig.1 Flow chart of wastewater treatment process
2. 2 工藝特點
①廢水處理站采用組合池方式進行布局,結構緊湊,占地面積小。
②單個工藝單元緊密銜接,通過程序控制實現集水井泵、調節池泵、加藥泵等設備的聯動自動運行,大大減輕工人的勞動強度,可基本實現無人值守。
③采用兩級缺氧/好氧交替工藝,一方面可以節省電耗,提高廢水的可生化性,處理效率高; 另一方面可防止污泥膨脹現象的發生,運行穩定可靠。
3 主要構筑物及設計參數
主要處理構筑物設計參數及設備參數分別見表2、3。
表2 主要構筑物及設計參數
Tab.2 Main structures and their parameters
表3 廢水處理系統主要設備
Tab.3 Main equipments for wastewater treatment

4 工程調試及運行管理
4. 1 菌種馴化調試
該工程于2009 年7 月中旬建成并開始污泥馴化及生化系統調試運行,接種污泥為該企業所在化工產業園區污水處理廠脫水污泥,含水率為85%。A、B 級水解酸化池污泥投加濃度為10 g /L; A、B 級生物接觸氧化池投加污泥濃度為6 g/L。
根據同類工程經驗[4],污泥接種后向池內注入1 /3 池容的原水及2 /3 清水,補充適量營養鹽。開啟鼓風機鼓風曝氣,同時開啟沉淀池至水解酸化池、接觸氧化池的污泥回流系統,悶曝3 天后不斷調整進水時間并逐漸增加進水量,28 天后增加進水量至35 m3 /d,此時取樣觀察,泥水界面清晰,上清液較清澈,污泥呈黃褐色,污泥沉降比(SV) 為30%,此時污泥馴化基本完成。之后20 天逐漸增加進水量至60 m3 /d,運行穩定后取泥水混合物樣品觀察,污泥沉降速度較快,鏡檢發現存在大量的菌膠團、累枝蟲、鐘蟲及極少量線蟲。通過污泥性狀、生物相及出水水質判斷處理系統運行良好,系統接種馴化完成并進入運行階段。
4. 2 運行管理
在運行初期,由于各車間試生產過程中的廢料、母液、未清洗完全的產品等偶有排放至廢水站的現象,對生化系統沖擊負荷較高,同時酯類原料進入處理系統也影響了污泥沉降性能,系統曾發生過污泥流失、濃度降低等現象; 車間生產穩定后,生產企業嚴格控制生產過程,生產母液完全套用,高聚合有機物廢料單獨收集,各環節污染物排放得到有效控制,廢水處理站進水水質控制在設計水質范圍之內,系統運行穩定,處理出水水質均達排放要求。具體參見http://m.dongaorq.cn更多相關技術文檔。
5 運行結果及分析
該工程自調試完成穩定運行以來,進、出水水質均在設計指標內。運行監測結果分別見圖2、3。由圖2、3 可知,對COD 去除率達95%以上,出水COD穩定保持在150 mg /L 以下; 氨氮去除率達75% 以上,出水NH3-N 穩定保持在15 mg /L 以下。出水各項指標均優于排放標準,且穩定達標。

圖2 對COD的去除效果
Fig.2 Effect of COD removal

圖3 對氨氮的去除效果
Fig.3 Effect of NH3-N removal
6 運行費用分析
該工程總裝機容量為29 kW,工作容量為11kW,每天24 h 連續運行,按電價為0.6 元/(kW·h) 計算,則電費為1.76 元/m3,藥劑費為0.40 元/m3。經實際運行核算,直接運行費用< 2.16 元/m3。
7 結語
采用混凝沉淀/兩級水解酸化生物接觸氧化工藝處理樹脂生產廢水是經濟可行的,其抗沖擊負荷能力強,運行穩定,工藝簡單,投資省,運行費用低,操作管理方便,值得推廣。
參考文獻:
[1]王國華,任鶴云.工業廢水處理工程設計與實例[M].北京: 化學工業出版社,2005.
[2]王萬俊,儲金宇,張波,等.高濃度樹脂生產廢水處理工藝的設計[J].工業水處理,2007,27(5):26-27.
[3]何恒海,邢學娟.水解酸化/曝氣—間歇曝氣工藝處理樹脂廢水[J].工業水處理,2007,27(10):70-72.
[4]張可蓉,王卓.含銅酞菁染料廢水及樹脂廢水的處理工藝研究及應用[J].環境污染治理技術與設備,2002,3(1):79-82.


