公布日:2023.09.05
申請日:2023.07.06
分類號:C02F9/00(2023.01)I;C02F1/66(2023.01)N;C02F1/52(2023.01)N;C02F1/00(2023.01)N;C02F1/76(2023.01)N
摘要
本申請提供一種廢水回用處理工藝,步驟包括:收集生產廢水;對廢水進行中和及絮凝;使廢水中的絮凝物進行處理;再對廢水進行過濾,最終獲得合格的水液,以用于制作生產所用純水。本申請一種廢水回用處理工藝,可快速且穩定地對廢水進行回收處理,并可保證廢液處理后的各項技術參數均符合生產所用的純水標準,提高廢水的利用率,節約水資源,降低生產成本。

權利要求書
1.一種廢水回用處理工藝,其特征在于,步驟包括:收集生產廢水;對廢水進行中和及絮凝;使廢水中的絮凝物進行處理;再對廢水進行過濾,最終獲得合格的水液,以用于制作生產所用純水。
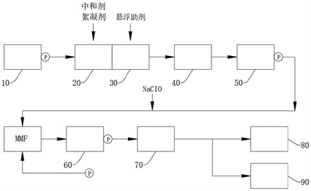
2.根據權利要求1所述的一種廢水回用處理工藝,其特征在于,所述收集生產廢水包括:收集生產廢水于原水槽中,并使從原水槽輸出的廢水的流量控制在20-30m3/h之內。
3.根據權利要求1或2所述的一種廢水回用處理工藝,其特征在于,所述對廢水進行中和及絮凝,包括:將廢水引入至反應槽中,并向反應槽中注入中和劑和絮凝劑,調整廢水中的濁度和色度,并生成基礎絮凝物。
4.根據權利要求3所述的一種廢水回用處理工藝,其特征在于,所述中和劑包括氫氧化鈉和鹽酸;所述絮凝劑為聚氯化鋁。
5.根據權利要求4所述的一種廢水回用處理工藝,其特征在于,廢水調整后的pH值為7-8.5;且所述絮凝劑的注入量為20-40ppm。
6.根據權利要求4或5所述的一種廢水回用處理工藝,其特征在于,所述使廢水中的絮凝物進行處理,包括控制反應槽中的水液注入凝集槽中,并向凝集槽中注入懸浮助劑,以使絮凝物上;廢水在所述凝集槽中停留的時間小于在所述反應槽中停留的時間。
7.根據權利要求6所述的一種廢水回用處理工藝,其特征在于,還包括在所述凝集槽之后設置用于將絮凝物上浮的浮上槽,具體為:在所述浮上槽中注入加壓水,與所述凝集槽中的水液混合;控制加壓水的壓力降低,以產生微小氣泡附著在絮凝物上,形成水-氣-顆粒的三相混合體系,絮凝物帶著浮渣上。豢刂聘≡绯鏊龈∩喜,并被外置的浮渣槽所收集。
8.根據權利要求1-2、4-5、7任一項所述的一種廢水回用處理工藝,其特征在于,所述再對廢水進行過濾,包括依次在兩個中繼槽中對廢水進行過濾凈化,通過多層不同濾料的致密過濾層,在設定壓力下將水液中的剩余濁度濾浄;其中,所述濾料包括石英砂、細砂、無煙煤。
9.根據權利要求8所述的一種廢水回用處理工藝,其特征在于,還包括:在所述中繼槽中加入次氯酸鈉進行殺菌;并對殺菌后的水液進行過濾去除,以獲取5μ以下顆粒的水液。
10.根據權利要求9所述的一種廢水回用處理工藝,其特征在于,檢測水液中的懸浮物的含量,對于測得懸浮物的含量值小于1mg/L的水液,則可直接被用于制作生產所用純水;對于測得的懸浮物的含量值大于或等于1mg/L的水液,則直接排入至污水槽中。
發明內容
本申請提供一種廢水回用處理工藝,尤其是適用于硅片加工后的廢液處理回收,解決了現有技術中冷卻液臟水回收利用率低的技術問題。
為解決至少一個上述技術問題,本申請采用的技術方案是:
一種廢水回用處理工藝,步驟包括:
收集生產廢水;
對廢水進行中和及絮凝;
使廢水中的絮凝物進行處理;
再對廢水進行過濾,最終獲得合格的水液,以用于制作生產所用純水。
進一步的,所述收集生產廢水包括:收集生產廢水于原水槽中,并使從原水槽輸出的廢水的流量控制在20-30m3/h之內。
進一步的,所述對廢水進行中和及絮凝,包括:將廢水引入至反應槽中,并向反應槽中注入中和劑和絮凝劑,調整廢水中的濁度和色度,并生成基礎絮凝物。
進一步的,所述中和劑包括氫氧化鈉和鹽酸;所述絮凝劑為聚氯化鋁。
進一步的,廢水調整后的pH值為7-8.5;且所述絮凝劑的注入量為20-40ppm。
進一步的,所述使廢水中的絮凝物進行處理,包括控制反應槽中的水液注入凝集槽中,并向凝集槽中注入懸浮助劑,以使絮凝物上。粡U水在所述凝集槽中停留的時間小于在所述反應槽中停留的時間。
進一步的,還包括在所述凝集槽之后設置用于將絮凝物上浮的浮上槽,具體為:
在所述浮上槽中注入加壓水,與所述凝集槽中的水液混合;
控制加壓水的壓力降低,以產生微小氣泡附著在絮凝物上,形成水-氣-顆粒的三相混合體系,絮凝物帶著浮渣上。
控制浮渣溢出所述浮上槽,并被外置的浮渣槽所收集。
進一步的,所述再對廢水進行過濾,包括依次在兩個中繼槽中對廢水進行過濾凈化,通過多層不同濾料的致密過濾層,在設定壓力下將水液中的剩余濁度濾浄;其中,所述濾料包括石英砂、細砂、無煙煤。
進一步的,還包括:在所述中繼槽中加入次氯酸鈉進行殺菌;并對殺菌后的水液進行過濾去除,以獲取5μ以下顆粒的水液。
進一步的,檢測水液中的懸浮物的含量,對于測得懸浮物的含量值小于1mg/L的水液,則可直接被用于制作生產所用純水;對于測得的懸浮物的含量值大于或等于1mg/L的水液,則直接排入至污水槽中。
采用本申請設計的一種廢水回用處理工藝,可快速且穩定地對廢水進行回收處理,并可保證廢液處理后的各項技術參數均符合生產所用的純水標準,提高廢水的利用率,節約水資源,降低生產成本。
(發明人:周藝妃;孫維帥;潘力;董雪麗;張晉英;譚永麟;孫晨光;王彥君)






