公布日:2023.09.05
申請日:2023.04.14
分類號:C02F1/28(2023.01)I;C02F1/66(2023.01)I;C25C1/08(2006.01)I;C01B35/10(2006.01)I;C22B23/00(2006.01)I;C22B3/24(2006.01)I;C22B7/00(2006.01)I;C02F101/
20(2006.01)N;C02F101/10(2006.01)N
摘要
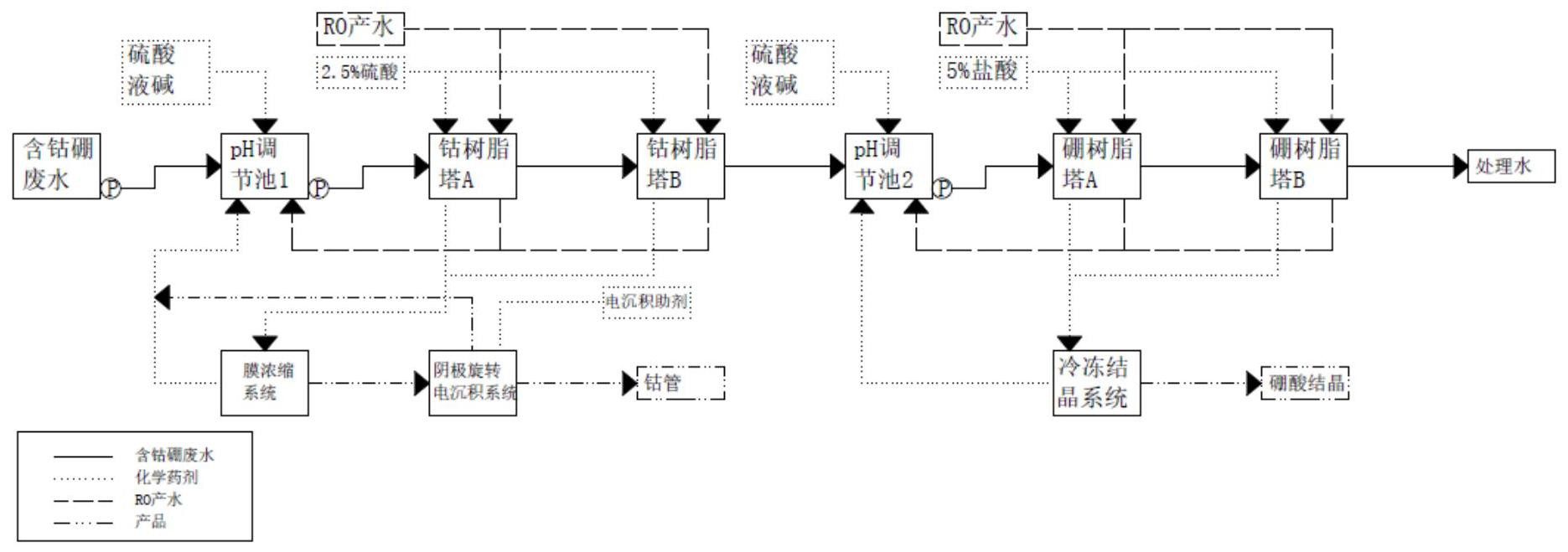
本發明屬于廢水處理與資源化技術領域,具體涉及一種電子行業含鈷硼廢水高標準處理與資源化工藝,將廢水進行第一次pH調節,使pH調節至4~6,將廢水經過鈷樹脂塔處理,鈷樹脂塔處理后的廢液進行第二次pH調節,使pH調節至6~9,將廢水經過硼樹脂塔處理,得到處理后的廢水;將鈷樹脂塔吸附的鈷離子采用硫酸再生,收集到反滲透膜系統,采用反滲透膜濃縮后進入電沉積系統,提取得到鈷;將硼樹脂塔吸附的硼離子采用鹽酸再生,收集到冷凍結晶系統,得到硼酸結晶。本發明工藝廢水處理效果較好且能夠將鈷硼資源再利用。

權利要求書
1.一種電子行業含鈷硼廢水高標準處理與資源化工藝,其特征在于,將廢水進行第一次pH調節,使pH調節至4~6,將廢水經過鈷樹脂塔處理,鈷樹脂塔處理后的廢液進行第二次pH調節,使pH調節至6~9,將廢水經過硼樹脂塔處理,得到處理后的廢水;將鈷樹脂塔吸附的鈷離子采用硫酸再生,收集到反滲透系統,采用反滲透膜濃縮后,進入電沉積系統,提取得到電解鈷;將硼樹脂塔吸附的硼離子采用鹽酸再生,收集到冷凍結晶系統,得到硼酸結晶。
2.根據權利要求1所述的電子行業含鈷硼廢水高標準處理與資源化工藝,其特征在于,所述電沉積系統添加沉積助劑,電沉積系統陰極采用經過表面處理的不銹鋼箔片,陽極采用鈦加貴金屬涂層陽極;控制工作電壓<5V,單只電解槽工作電流為100~150A。
3.根據權利要求2所述的電子行業含鈷硼廢水高標準處理與資源化工藝,其特征在于,所述沉積助劑采用以下質量份數的原料制備而成:鄰苯甲酰磺酰亞胺鈉90~110份、1,4丁炔二醇60~80份、硼酸50~60份、一水磷酸二氫鈉2~3份和二水磷酸氫二鈉0.2~0.3份;所述沉積助劑的制備方法為:在去離子水中添加鄰苯甲酰磺酰亞胺鈉作為初級光亮劑,1,4丁炔二醇作為次及光亮劑,硼酸作為穩定劑,70~80℃混和攪拌,降溫至20~30℃后使用PTFE濾膜過濾液體中雜質;靜置待無晶體析出后,添加一水磷酸二氫鈉和二水磷酸氫二鈉,攪拌均勻后采用磷酸和液堿調整pH至5。
4.根據權利要求2所述的電子行業含鈷硼廢水高標準處理與資源化工藝,其特征在于,所述不銹鋼箔片為SUS316箔片,所述表面處理步驟包括:將SUS316箔片采用金剛沙研磨膏采取多次表面研磨處理,去離子水清洗后,使處理后的SUS316箔片達到鏡面效果,洗凈后放置于稀鹽酸溶液中浸泡,去離子水清洗殘留稀鹽酸后,浸泡于氯化鈷溶液并添加乙硼烷做還原劑,將鈷薄膜以化學法沉積于箔片表面,最后以去離子水清洗。
5.根據權利要求1所述的電子行業含鈷硼廢水高標準處理與資源化工藝,其特征在于,所述鈷樹脂塔包括鈷樹脂塔A和鈷樹脂塔B,當鈷樹脂塔A塔達到飽和后先使用4BVRO產水對樹脂進行清洗,清洗流速為3BV/h,將樹脂粘附的雜質及沉淀物洗下來,然后使用50℃2.5%硫酸進行再生,所述硫酸藥劑量為4BV,將其中1~3BV的樹脂再生液分段排入反滲透膜系統,0~1BV的樹脂再生液回流再次再生。
6.根據權利要求1所述的電子行業含鈷硼廢水高標準處理與資源化工藝,其特征在于,所述硼樹脂塔包括硼樹脂塔A和硼樹脂塔B,當硼樹脂塔A塔達到飽和后先使用3~5BVRO產水對樹脂進行清洗,清洗流速為3~5BV/h,將樹脂粘附的雜質及沉淀物洗下來,然后使用5%鹽酸進行再生,所述鹽酸藥劑量為5BV,將其中1~3BV的樹脂再生液分段排入冷凍結晶系統,0~1BV和3~5BV的樹脂再生液回流再次再生。
7.根據權利要求5所述的電子行業含鈷硼廢水高標準處理與資源化工藝,其特征在于,鈷樹脂再生液進入反滲透系統,通過反滲透膜,二次提濃至20g/L,提濃后樹脂再生濃縮液排入電沉積系統;所述電沉積系統使鈷沉積在陰極表面。
8.根據權利要求1所述的電子行業含鈷硼廢水高標準處理與資源化工藝,其特征在于,所述冷凍結晶系統中,結晶溫度在10℃,攪拌速率150r/min,結晶時間3小時,冷凍液進入固液分離裝置將母液與晶體分離,得到粗硼酸結晶,結晶后剩余母液在進行pH條件后進行重結晶。
9.根據權利要求1所述的電子行業含鈷硼廢水高標準處理與資源化工藝,其特征在于,所述第一次pH調節通過投加H2SO4與NaOH,反應時間為25~30min。所述第二次pH調節通過投加H2SO4與NaOH,反應時間為25~32min。
10.根據權利要求1所述的電子行業含鈷硼廢水高標準處理與資源化工藝,其特征在于,所述鈷樹脂塔流量為10~15BV;所述硼樹脂塔流量為20~35BV。
發明內容
為克服現有技術中存在的上述不足,本發明旨在提供一種電子行業含鈷硼廢水高標準處理與資源化工藝,廢水處理效果較好且能夠將鈷硼資源再利用。
本發明提供的技術方案如下:
一種電子行業含鈷硼廢水高標準處理與資源化工藝,將廢水進行第一次pH調節,使pH調節至4~6,將廢水經過鈷樹脂塔處理,鈷樹脂塔處理后的廢液進行第二次pH調節,使pH調節至6~9,將廢水經過硼樹脂塔處理,得到處理后的廢水;將鈷樹脂塔吸附的鈷離子采用硫酸再生,收集到反滲透系統,采用反滲透膜濃縮后,進入電沉積系統,提取得到電解鈷;將硼樹脂塔吸附的硼離子采用鹽酸再生,收集到冷凍結晶系統,得到硼酸結晶。
進一步的,所述電沉積系統添加沉積助劑,電沉積系統陰極采用經過表面處理的不銹鋼箔片,陽極采用鈦加貴金屬涂層陽極;控制工作電壓<5V,單只電解槽工作電流為100~150A。
進一步的,所述沉積助劑采用以下質量份數的原料制備而成:鄰苯甲酰磺酰亞胺鈉90~110份、1,4丁炔二醇60~80份、硼酸50~60份、一水磷酸二氫鈉2~3份和二水磷酸氫二鈉0.2~0.3份;所述沉積助劑的制備方法為:在去離子水中添加鄰苯甲酰磺酰亞胺鈉作為初級光亮劑,1,4丁炔二醇作為次及光亮劑,硼酸作為穩定劑,70~80℃混和攪拌,降溫至20~30℃后使用PTFE濾膜過濾液體中雜質;靜置待無晶體析出后,添加一水磷酸二氫鈉和二水磷酸氫二鈉,攪拌均勻后采用磷酸和液堿調整pH至5。
進一步的,所述不銹鋼箔片為SUS316箔片,所述表面處理步驟包括:將SUS316箔片采用金剛沙研磨膏采取多次表面研磨處理,去離子水清洗后,使處理后的SUS316箔片達到鏡面效果,洗凈后放置于稀鹽酸溶液中浸泡,去離子水清洗殘留稀鹽酸后,浸泡于氯化鈷溶液并添加乙硼烷做還原劑,將鈷薄膜以化學法沉積于箔片表面,最后以去離子水清洗。
進一步的,所述鈷樹脂塔包括鈷樹脂塔A和鈷樹脂塔B,當鈷樹脂塔A塔達到飽和后先使用4BVRO產水對樹脂進行清洗,清洗流速為3BV/h,將樹脂粘附的雜質及沉淀物洗下來,然后使用50℃2.5%硫酸進行再生,所述硫酸藥劑量為4BV,將其中1~3BV的樹脂再生液分段排入反滲透系統,0~1BV的樹脂再生液回流再次再生。
進一步的,所述硼樹脂塔包括硼樹脂塔A和硼樹脂塔B,當硼樹脂塔A塔達到飽和后先使用3~5BVRO產水對樹脂進行清洗,清洗流速為3~5BV/h,將樹脂粘附的雜質及沉淀物洗下來,然后使用5%鹽酸進行再生,所述鹽酸藥劑量為5BV,將其中1~3BV的樹脂再生液分段排入冷凍結晶系統,0~1BV和3~5BV的樹脂再生液回流再次再生。
進一步的,鈷樹脂再生液進入反滲透系統,通過反滲透膜,二次提濃至20g/L,提濃后樹脂再生濃縮液排入電沉積系統;電沉積系統使鈷沉積在陰極表面。
進一步的,所述冷凍結晶系統中,結晶溫度在10℃,攪拌速率150r/min,結晶時間3小時,冷凍液進入固液分離裝置將母液與晶體分離,得到粗硼酸結晶,結晶后剩余母液在進行pH條件后進行重結晶。
進一步的,所述第一次pH調節通過投加H2SO4與NaOH,反應時間為25~30min。所述第二次pH調節通過投加H2SO4與NaOH,反應時間為25~32min。
進一步的,所述鈷樹脂塔流量為10~15BV;所述硼樹脂塔流量為20~35BV。
有益效果
電子行業鈷硼廢水特點(硫酸鈷、硼酸),多采委外處置,若按傳統工藝處理,流程長、處理成本高、資源浪費。常規工業鈷電沉積需要將鈷濃度控制在50g/L以上,并且通常采用氯化鈷,由于實驗過程發現pH高于7以上將會產生大量的羥基氧化鈷以及氫氧化鈷,低于1.5則會產生水的電解反應并大幅降低電沉積效率。本發明采用20g/L硫酸鈷搭配電沉積助劑,可避免電解鈷金屬內應力過大導致卷曲的問題,不產生氯氣或次氯酸且將電解液pH穩定于4~5,無需在電解過程中調整pH,提高了適用范圍,電沉積余液鈷濃度最低可達到100mg/L。并且始極片采用特殊表面處理SUS316箔片增加鈷單質的附著效果,減少沉積鈷膜脫落風險。
針對集成電路低濃度含鈷硼酸廢水,專利通過2+2聯用樹脂塔搭配反滲透提濃技術對廢水中鈷離子以及硼酸進行吸附分離,并且在再生過程采用分段收集方式收集不同濃度的鈷及硼酸廢液,將再生鈷電解液由8g/L二次提濃至20g/L,提高電沉積工藝的電解效率。硼樹脂可降低硼酸結晶過程的能耗,實現資源化回收的同時樹脂出水可滿足鈷排放標準。
(發明人:熊江磊;申季剛;吳建華;羅嘉豪;于紅;祺丹娜;張浩;董全宇)






