公布日:2024.03.01
申請日:2023.11.13
分類號:C02F1/00(2023.01)I;C02F7/00(2006.01)I;B01F27/90(2022.01)I
摘要
本發明公開一種污水混合處理裝置,包括處理箱,該處理箱下端內部設置有下密封室,處理箱上端內部設置有上密封室,且所述處理箱的下端外部還安裝有一驅動機構,該驅動機構的主軸向上伸入到下密封室內,并從下密封室向上伸出到處理箱內,再對應向上伸入到上密封室內,又對應通過軸承件安裝至處理箱的上端內壁處,所述的驅動機構可相應帶動主軸對應旋轉。本裝置無論是上方的上密封室和下密封室均公用一套驅動裝置和主軸,就可以同時實現兩種不同介質的注入,結構設計巧妙,并且合理設置了上側內腔和下側內腔不能連通,使得主軸的上下端可以實現不同介質的注入,使用十分的方便,有效提升污水處理效果和處理質量。

權利要求書
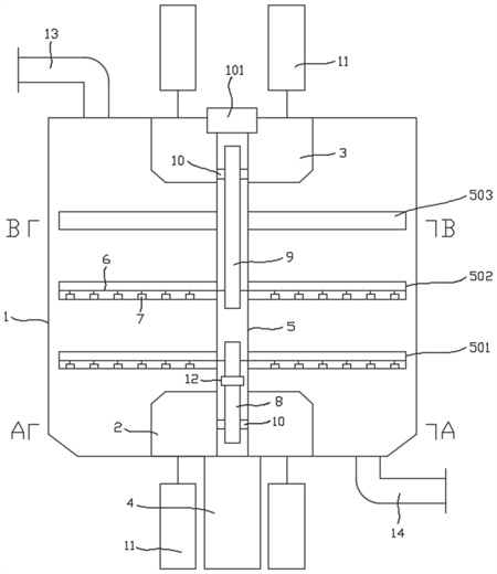
1.一種污水混合處理裝置,其特征在于:包括處理箱(1),該處理箱(1)下端內部設置有下密封室(2),處理箱(1)上端內部設置有上密封室(3),且所述處理箱(1)的下端外部還安裝有一驅動機構(4),該驅動機構(4)的主軸(5)向上伸入到下密封室(2)內,并從下密封室(2)向上伸出到處理箱(1)內,再對應向上伸入到上密封室(3)內,又對應通過軸承件(101)安裝至處理箱(1)的上端內壁處,所述的驅動機構(4)可相應帶動主軸(5)對應旋轉;所述的主軸(5)上從下而上還安裝有可隨之轉動的第一攪拌桿(501)、第二攪拌桿(502)和第三攪拌桿(503);且所述的第一攪拌桿(501)和第二攪拌桿(502)的內部均設置有內部通道(6),且第一攪拌桿(501)和第二攪拌桿(502)上又設置有與內部通道(6)對應連通的噴口(7);而所述的第三攪拌桿(503)則設置為實體桿狀結構;所述主軸(5)的下端內部設置有下側內腔(8),主軸(5)的上端內部設置有上側內腔(9),且下側內腔(8)與上側內腔(9)在主軸(5)的內部并不連通;所述的下側內腔(8)從下密封室(2)的位置處向上延伸,且下側內腔(8)的下端還設置有連通口(10),通過該連通口(10)與下密封室(2)對應連通,而所述第一攪拌桿(501)的內部通道(6)則相應與下側內腔(8)的上端連通,從而使得第一攪拌桿(501)上的噴口(7)與下密封室(2)相連通;所述的上側內腔(9)位于上密封室(3)中向下延伸,且上側內腔(9)的上端設置有連通口(10)與上密封室(3)對應連通,上側內腔(9)向下延伸至第二攪拌桿(502)的位置處,第二攪拌桿(502)內的內部通道(6)相應與上側內腔(9)相連通,從而使得第二攪拌桿(502)上的噴口(7)與上密封室(3)相連通;下密封室(2)內的介質可通過下側內腔(8)注入到第一攪拌桿(501)中經由噴口(7)噴出在處理箱(1)中;上密封室(3)內的介質可通過上側內腔(9)注入到第二攪拌桿(502)中經由噴口(7)噴出在處理箱(1)中。
2.根據權利要求1所述的一種污水混合處理裝置,其特征在于:所述的上密封室(3)和下密封室(2)均對應連接有泵體(11),可通過泵體(11)將不同的介質注入到密封室內。
3.根據權利要求2所述的一種污水混合處理裝置,其特征在于:所述的下密封室(2)可通過泵體(11)注入曝氣使用的空氣;所述的上密封室(3)可通過泵體(11)注入液體藥劑。
4.根據權利要求2所述的一種污水混合處理裝置,其特征在于:所述下側內腔(8)上還安裝有單向閥(12),該單向閥(12)的方向設置為從下密封室(2)通向第一攪拌桿(501)。
5.根據權利要求1所述的一種污水混合處理裝置,其特征在于:所述處理箱(1)的上端安裝有進料管(13),處理箱(1)的下端安裝有出料管(14)。
6.根據權利要求1所述的一種污水混合處理裝置,其特征在于:所述的主軸(5)與上密封室(3)和下密封室(2)相接觸的部位處還設置有密封防水套筒(15)。
發明內容
本發明的目的是針對現有技術存在的不足,提供一種污水混合處理裝置;其技術方案如下:
一種污水混合處理裝置,包括處理箱,該處理箱下端內部設置有下密封室,處理箱上端內部設置有上密封室,且所述處理箱的下端外部還安裝有一驅動機構,該驅動機構的主軸向上伸入到下密封室內,并從下密封室向上伸出到處理箱內,再對應向上伸入到上密封室內,又對應通過軸承件安裝至處理箱的上端內壁處,所述的驅動機構可相應帶動主軸對應旋轉;
所述的主軸上從下而上還安裝有可隨之轉動的第一攪拌桿、第二攪拌桿和第三攪拌桿;且所述的第一攪拌桿和第二攪拌桿的內部均設置有內部通道,且第一攪拌桿和第二攪拌桿上又設置有與內部通道對應連通的噴口;而所述的第三攪拌桿則設置為實體桿狀結構;
所述主軸的下端內部設置有下側內腔,主軸的上端內部設置有上側內腔,且下側內腔與上側內腔在主軸的內部并不連通;所述的下側內腔從下密封室的位置處向上延伸,且下側內腔的下端還設置有連通口,通過該連通口與下密封室對應連通,而所述第一攪拌桿的內部通道則相應與下側內腔的上端連通,從而使得第一攪拌桿上的噴口與下密封室相連通;
所述的上側內腔位于上密封室中向下延伸,且上側內腔的上端設置有連通口與上密封室對應連通,上側內腔向下延伸至第二攪拌桿的位置處,第二攪拌桿內的內部通道相應與上側內腔相連通,從而使得第二攪拌桿上的噴口與上密封室相連通;
下密封室內的介質可通過下側內腔注入到第一攪拌桿中經由噴口噴出在處理箱中;上密封室內的介質可通過上側內腔注入到第二攪拌桿中經由噴口噴出在處理箱中。
進一步地,所述的上密封室和下密封室均對應連接有泵體,可通過泵體將不同的介質注入到密封室內。
進一步地,所述的下密封室可通過泵體注入曝氣使用的空氣;所述的上密封室可通過泵體注入液體藥劑。
進一步地,所述下側內腔上還安裝有單向閥,該單向閥的方向設置為從下密封室通向第一攪拌桿。
進一步地,所述處理箱的上端安裝有進料管,處理箱的下端安裝有出料管。
進一步地,所述的主軸與上密封室和下密封室相接觸的部位處還設置有密封防水套筒。
有益效果:本發明具有以下有益效果:
1)本裝置可將下密封室內注入的介質設置為空氣,可實現污水的曝氣處理效果,并且在主軸旋轉的情況下注入到處理箱中,實現曝氣空氣的均勻散布,有效提升污水處理效果;
2)本裝置可將上密封室內注入的介質設置為藥劑,并且可在第二攪拌桿旋轉的情況下將藥劑注入到處理箱中,使得藥劑注入到處理箱中十分的均勻,可有效提升污水的處理效果;
3)本裝置無論是上方的上密封室和下密封室均公用一套驅動裝置和主軸,就可以同時實現兩種不同介質的注入,結構設計巧妙,并且合理設置了上側內腔和下側內腔不能連通,使得主軸的上下端可以實現不同介質的注入,使用十分的方便,有效提升污水處理效果和處理質量;
4)本裝置中第三攪拌桿設置為實體桿體,可有效的完成攪拌功能,且下側內腔中還安裝了單向閥,能夠實現空氣的單向輸出,防止箱體內部的污水回流,且相應設置了進料管和出料管,整體過程十分的合理。
(發明人:胡志堅;楊敬軒;朱晨濤)






