公布日:2023.08.11
申請日:2023.07.10
分類號:C02F11/13(2019.01)I
摘要
本發明公開了一種基于水源熱泵梯級增熱的污泥低溫干化系統及方法,屬于污泥干化的技術領域,污泥低溫干化系統包括低溫帶式干化機、干化余熱回收單元、水源熱泵梯級增熱單元以及熱氣回收單元;低溫帶式干化機與干化余熱回收單元通過送冷卻回風管路相連接,水源熱泵梯級增熱單元與干化余熱回收單元通過余熱回收循環管路相連接,水源熱泵梯級增熱單元與污水池水路相連接;干化余熱回收單元包括水-空氣回熱器、水-空氣加熱器、循環風機以及加熱送風管路;低溫帶式干化機、水-空氣加熱器、水-空氣回熱器、加熱送風管路、冷卻回風管與水源熱泵梯級增熱單元共同構成循環回路。本發明具有降低現有污泥干化過程中的碳排放和能源消耗的效果。

權利要求書
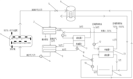
1.一種基于水源熱泵梯級增熱的污泥低溫干化系統,其特征在于,包括:低溫帶式干化機(1)、干化余熱回收單元、水源熱泵梯級增熱單元以及熱氣回收單元;所述低溫帶式干化機(1)與干化余熱回收單元通過送冷卻回風管路相連接,所述水源熱泵梯級增熱單元與干化余熱回收單元通過余熱回收循環管路相連接,所述水源熱泵梯級增熱單元與污水池(14)水路相連接,所述熱氣回收單元通過污水循環管路與污水池(14)相連接;所述干化余熱回收單元包括水-空氣回熱器(2)、水-空氣加熱器(3)、循環風機(4)以及加熱送風管路;所述低溫帶式干化機(1)、水-空氣加熱器(3)、水-空氣回熱器(2)、加熱送風管路、冷卻回風管與水源熱泵梯級增熱單元共同構成循環回路;所述熱氣回收單元包括風閥(5)、熱氣-水換熱器(6)、電動三通閥(9)以及污水泵(10),所述水源熱泵梯級增熱單元包括第一級熱泵(13);所述熱氣-水換熱器(6)分別與低溫帶式干化機(1)以及水-空氣回熱器(2)相連接;所述第一級熱泵(13)通過電動三通閥(9)、污水泵(10)與污水池(14)相連接;所述水源熱泵梯級增熱單元還包括第二級熱泵(7),所述第二級熱泵(7)與水-空氣加熱器(3)的輸出端相連接,所述第二級熱泵(7)通過制熱循環制取用于加熱空氣的高溫熱水。
2.一種基于水源熱泵梯級增熱的污泥低溫干化方法,采用權利要求1所述的污泥低溫干化系統,其特征在于:所述第二級熱泵(7)通過循環產生85℃~90℃熱水并送至水-空氣加熱器(3),所述水-空氣加熱器(3)中經過升溫的熱空氣通過循環風機(4)輸送至低溫帶式干化機(1);所述低溫帶式干化機(1)中加熱完污泥并帶有水蒸氣的廢熱空氣回到水-空氣回熱器(2),并將水-空氣回熱器(2)內的水加熱成40℃~45℃熱源水,隨后廢熱空氣進入第二級熱泵(7)進行后續的熱循環步驟;所述第一級熱泵(13)將污水池(14)中的水作為溫度較低的熱源,通過制熱循環將水加熱至40℃~45℃,其中一部分用來為第二級熱泵(7)補熱,另外一部分向外輸出用于區域供熱;所述第二級熱泵(7)利用第一級熱泵(13)和水-空氣回熱器(2)分別產生的40℃~45℃熱源水,再通過制熱循環將水加熱至85℃~90℃,而后第二級熱泵(7)中85℃~90℃的熱水被輸送至水-空氣加熱器(3),用于加熱空氣;所述低溫帶式干化機(1)排出的濕熱空氣與污水池(14)中的水在熱氣-水換熱器(6)中換熱,濕熱空氣中的水蒸氣凝結成水,被排放至污水池(14);污水池(14)中的水在吸收凝結熱后升溫,最后被中水輸送管路輸送至污水池(14);所述干化余熱回收單元在啟機階段,冷卻回風管路中的空氣溫度較低,所述水-空氣回熱器(2)可回收的熱量很少,若是造成第二級熱泵(7)壓縮機的氣壓低報警,則啟動第一級熱泵(13)對第二級熱泵(7)進行補熱;當進入低溫帶式干化機(1)的污泥溫度較低時,污泥帶走的熱量較多,通過低溫帶式干化機(1)后的回氣空氣溫度較低,水-空氣回熱器(2)可回收的熱量也會降低,若是僅運行第二級熱泵(7)不足以將污泥干化到所需的含水率,則需要運行第一級熱泵(13),將第一級熱泵(13)冷凝器中的一部分水輸送至第二級熱泵(7)的蒸發器,作為第二級熱泵(7)的補熱來源,同時將第一級熱泵(13)產生的剩余熱量輸出用于區域供暖。
3.根據權利要求2所述的一種基于水源熱泵梯級增熱的污泥低溫干化方法,其特征在于:所述污水池(14)中的水在5℃~15℃。
發明內容
本發明針對現有技術存在的不足,提供一種基于水源熱泵梯級增熱的污泥低溫干化系統及方法,降低現有污泥干化過程中的碳排放和能源消耗,降低初投資和運行成本,極大程度再利用可再生的污水資源。
本發明解決上述技術問題的技術方案如下:
一種基于水源熱泵梯級增熱的污泥低溫干化系統,包括低溫帶式干化機、干化余熱回收單元、水源熱泵梯級增熱單元以及熱氣回收單元;所述低溫帶式干化機與干化余熱回收單元通過送冷卻回風管路相連接,所述水源熱泵梯級增熱單元與干化余熱回收單元通過余熱回收循環管路相連接,所述水源熱泵梯級增熱單元與污水池水路相連接,所述熱氣回收單元通過污水循環管路與污水池相連接;
所述干化余熱回收單元包括水-空氣回熱器、水-空氣加熱器、循環風機以及加熱送風管路;所述低溫帶式干化機、水-空氣加熱器、水-空氣回熱器、加熱送風管路、冷卻回風管與水源熱泵梯級增熱單元共同構成循環回路;
所述熱氣回收單元包括風閥、熱氣-水換熱器、電動三通閥以及污水泵,所述水源熱泵梯級增熱單元包括第一級熱泵;所述熱氣-水換熱器分別與低溫帶式干化機以及水-空氣回熱器相連接;所述第一級熱泵通過電動三通閥、污水泵與污水池相連接;
所述水源熱泵梯級增熱單元還包括第二級熱泵,所述第二級熱泵與水-空氣加熱器的輸出端相連接,所述第二級熱泵通過制熱循環制取用于加熱空氣的高溫熱水。
通過采用上述技術方案,干化系統工作時,80%~85%含水率的濕污泥進入低溫帶式干化機中,被低溫帶式干化機內75℃的高溫干熱空氣干化為含水率30%左右的干污泥,濕污泥中的水分被加熱成水蒸氣,干熱空氣吸收這部分水蒸氣后轉變為55℃左右的濕空氣。而后55℃左右的濕空氣通過冷卻回風管路與水-空氣回熱器中的循環水換熱,變成50℃左右的干冷空氣,此時,水-空氣回熱器中的水蒸汽冷凝后通過排水管路排放至污水池中,水-空氣回熱器中的循環水從38℃被加熱到45℃。本發明的干化系統采用閉式循環系統,利用污水池中水對熱濕空氣進行熱回收,可以充分利用烘干后的廢熱空氣能源以及污水廠處理過的大量廢水資源,同時減少了廢熱排放,降低現有污泥干化過程中的碳排放和能源消耗,降低初投資和運行成本。
另一方面,本發明提供一種基于水源熱泵梯級增熱的污泥低溫干化方法采用如下的技術方案:
一種基于水源熱泵梯級增熱的污泥低溫干化方法,使用了上述的一種基于水源熱泵梯級增熱的污泥低溫干化系統,包括以下步驟:
所述第二級熱泵通過循環產生85℃~90℃熱水并送至水-空氣加熱器,所述水-空氣加熱器中經過升溫的熱空氣通過循環風機輸送至低溫帶式干化機;所述低溫帶式干化機中加熱完污泥并帶有水蒸氣的廢熱空氣回到水-空氣回熱器,并將水-空氣回熱器內的水加熱成40℃~45℃熱源水,隨后廢熱空氣進入第二級熱泵進行后續的熱循環步驟;
所述第一級熱泵將污水池中的水作為溫度較低的熱源,通過制熱循環將水加熱至40℃~45℃,其中一部分用來為第二級熱泵補熱,另外一部分向外輸出用于區域供熱;所述第二級熱泵利用第一級熱泵和水-空氣回熱器分別產生的40℃~45℃熱源水,再通過制熱循環將水加熱至85℃~90℃,而后第二級熱泵中85℃~90℃的熱水被輸送至水-空氣加熱器,用于加熱空氣;
所述低溫帶式干化機排出的濕熱空氣與污水池中的水在熱氣-水換熱器中換熱,濕熱空氣中的水蒸氣凝結成水,被排放至污水池;污水池中的水在吸收凝結熱后升溫,最后被中水輸送管路輸送至污水池;
所述干化余熱回收單元在啟機階段,冷卻回風管路中的空氣溫度較低,所述水-空氣回熱器可回收的熱量很少,若是造成第二級熱泵壓縮機的氣壓低報警,則啟動第一級熱泵對第二級熱泵進行補熱;
當進入低溫帶式干化機的污泥溫度較低時,污泥帶走的熱量較多,通過低溫帶式干化機后的回氣空氣溫度較低,水-空氣回熱器可回收的熱量也會降低,若是僅運行第二級熱泵不足以將污泥干化到所需的含水率,則需要運行第一級熱泵,將第一級熱泵冷凝器中的一部分水輸送至第二級熱泵的蒸發器,作為第二級熱泵的補熱來源,同時將第一級熱泵產生的剩余熱量輸出用于區域供暖。
進一步的,所述污水池中的水在5℃~15℃。
綜上所述,與現有技術相比,上述技術方案的有益效果是:
本發明所述的一種基于水源熱泵梯級增熱的污泥低溫干化系統,工作時,80%~85%含水率的濕污泥進入低溫帶式干化機中,被低溫帶式干化機內75℃的高溫干熱空氣干化為含水率30%左右的干污泥,濕污泥中的水分被加熱成水蒸氣,干熱空氣吸收這部分水蒸氣后轉變為55℃左右的濕空氣。而后55℃左右的濕空氣通過冷卻回風管路與水-空氣回熱器中的循環水換熱,變成50℃左右的干冷空氣,此時,水-空氣回熱器中的水蒸汽冷凝后通過排水管路排放至污水池中,水-空氣回熱器中的循環水從38℃被加熱到45℃。通過采用閉式循環系統,利用污水池中水對熱濕空氣進行熱回收,可以充分利用烘干后的廢熱空氣能源以及污水廠處理過的大量廢水資源,同時減少了廢熱排放,降低現有污泥干化過程中的碳排放和能源消耗,降低初投資和運行成本。
(發明人:杜國良;王發忠;趙鑫;孟凡斌;王樂民;劉金鶴;張浩)






